|
|
BaSYS HydroCAD |
|
BaSYS HydroCAD dient der hydrodynamischen Berechnung und Überprüfung von Kanalnetzen basierend auf der Ganglinien-Volumen-Methode. BaSYS HydroCAD arbeitet auf Grundlage einer impliziten Lösung der Differentialgleichungen, welche die zeitliche Entwicklung des Abflussverhaltens beschreiben. Aufruf aus Gruppe Berechnung der klassischen Barthauer Management Console.
Dieser Abschnitt der Hilfe umfasst die Modellierungsansätze des Rechenkerns. Zur Anwendung von BaSYS HydroCAD siehe Abschnitt BaSYS Kanalsimulation.
Abschnitte der Hilfe
In der Hilfe werden folgende Abschnitte beschrieben:
Simulationsverfahren
|
|
Zugehöriges Symbol |
In diesem Abschnitt der Hilfe werden die wichtigsten Anwendungsbedingungen des implementierten Simulationsverfahrens sowie die Durchführung der Simulation beschrieben.
|
● |
|
Durchführung der Simulation |
Ganglinien-Volumen-Methode
|
|
Zugehöriges Symbol |
In HydroCAD ist des Simulationsverfahren der Ganglinien-Volumen-Methode (GVM) implementiert. Hierbei handelt es sich um ein Niederschlag-Abfluss-Modell zur Berechnung des instationären und diskontinuierlichen strömenden und schießenden Abflusses in offenen und geschlossenen Gerinnen mit einem impliziten Differenzenschema.
Kurzbeschreibung
Die Berechnung beginnt bei der Transformation des Niederschlages in den Oberflächenabfluss von Straßen, Dächern und Grünflächen. Der Ablauf der Hochwasserwelle im Kanalnetz, das Steigen und Fallen der Wasserstände in den Kanälen, Schächten, Regenüberläufen und Becken und die Überlagerung der entlasteten Abflusswellen in den Vorflutern werden in ihrer zeitlichen Abfolge ermittelt.
Die Verbundwirkung in vermaschten Netzen und das Retentionsvermögen der Kanäle und Rückhaltebauwerke wird ebenso berücksichtigt wie die häufig zu beobachtende Umkehr der Fließrichtung an Hochpunkten, Verzweigungen, Einmündungen oder Regenüberläufen.
Beim Aufstau über Gelände wird der Anteil des Abflusses, der momentan im Netz nicht bewältigt werden kann, auf der Oberfläche gespeichert und nach dem Rückgang des Überstaus wieder sukzessive dem Kanalabfluss zugeführt.
Stärken der hydraulischen Simulation
Die Verwendung der vollständigen Saint-Venant-Gleichungen und die Formulierung der internen Randbedingungen an Knoten und Sonderbauwerken erlaubt über das "normale" Abflussverhalten hinaus u.a. die Darstellung bzw. Berücksichtigung folgender hydraulischer Phänomene:
-
Senkungskurven an Abstürzen und bei Gefällswechseln
-
Impulsverluste in Verbindungsbauwerken und bei Querschnittsänderungen
-
Schachtverluste beim Einstau
-
Speicherung in Schächten und Kammern
-
Aufstau im Sammelgerinne hinter Streichwehren
-
freier und rückgestauter Ausfluss unter Schützen
-
Schwingungsvorgänge beim vollständigen Schließen von Schiebern
Die lokale Regelung von Schiebern, Wehren oder Pumpen kann erweitert werden durch die Steuerung von Rückhalteanlagen oder Pumpwerken in Abhängigkeit von an anderen Stellen im Netz gemessenen (berechneten) Abflüssen oder Wasserständen. Damit können Vorschläge zur Kanalnetzbewirtschaftung auf ihre Funktionstauglichkeit überprüft werden.
Berechnungskapazität
Die GVM verarbeitet bis zu 14.000 beliebig konfigurierte Berechnungselemente wie Rohre, offene Entwässerungsgräben, Rückhaltekanäle und -becken ebenso wie Verzweigungen, Regenüberläufe, Springüberläufe, Pumpwerke, Schieber und Klappen in einem Berechnungsgang. Durch das implizite Lösungsverfahren bestehen keine numerischen Restriktionen hinsichtlich der Haltungslängen und Berechnungszeitschritte.
Fragwürdige Näherungsverfahren zur Berechnung von eingestauten Kanälen oder von Dükern, wie sie bei expliziten Lösungsverfahren verwendet werden, sind hier nicht erforderlich. Auf fehleranfällige und arbeitsaufwändige Netzvereinfachungen ("Grobnetze") zur Erzielung stabiler Ergebnisse kann verzichtet werden.
Folgende Übersicht zeigt die allgemeine Berechnungskapazität je Berechnungslauf für die Simulationsarten (ES) Ereignis / Kurzzeit, (LZ) Langzeit und (SF) Schmutzfracht:
|
Systembelastung |
Kapazität |
||||||||||||||||||||||||||||||||||||||||||||||||||||||||||||||||||||||||||||||||
|
|
|
Legende |
|
* |
Diese Angabe bezieht sich ausschließlich auf Datumsregen. |
|
** |
Für (1) befestigte / (2) unbefestigte Fläche, (3) häusliches / (4) gewerbliches Abwasser, (5) Fremdwasser |
Die nächste Übersicht zeigt die objektbezogene Berechnungskapazität je Berechnungslauf:
|
Netzelemente |
Detail |
Kapazität |
|
Einzugsflächen |
Oberflächentypen |
500 |
|
|
Flächenarten je Oberflächentyp |
3 |
|
Kanalobjekte |
Haltungen, Bauwerke, (gesteuerte) Regelorgane |
50 000 |
|
|
Bauwerke (Langzeit- und Schmutzfrachtsimulation) |
8 000 |
|
Haltungen |
Profiltypen |
1 000 |
|
Gesteuerte Regelorgane |
Schieber, Pumpen, bewegliche Wehre |
65 |
|
Wehre |
Wehrtypen |
* 7 |
Folgende (*) Wehrtypen sind in das Simulationsmodell integriert:
-
Streichwehr mit Sammelrinne
-
Streichwehr ohne Sammelrinne
-
Angeströmtes Wehr mit Sammelrinne
-
Angeströmtes Wehr ohne Sammelrinne
-
Schälzunge
-
Springüberlauf
-
Bauwerk mit Schieber und Notüberlauf
Langzeitsimulation
|
|
Zugehöriges Symbol |
|
Die Langzeitsimulation verarbeitet für den Überstaunachweis eine Serie beliebig vieler Regenereignisse aus einer längeren Jahresreihe. Für die Regenereignisse der Serie wird der Überstaunachweis in einem einzigen Berechnungslauf durchgeführt. Die maßgebenden Regenereignisse werden vorher mit dem Programm Rain Manager über statistische Funktionen ausgewählt und über einen Assistent nach HydroCAD importiert. Eine besondere Aufbereitung der Netzdaten ("Grobnetz") entfällt, da die Seriensimulation mit den gleichen Netzdaten wie für die Simulation eines Einzelereignisses erfolgt.
Tages- und Jahresgänge für das Schmutz- und Fremdwasser
Gemäß DWA M 165 kann bei kleinen Entwässerungssystemen der Tagesmittelwert des Schmutzwasserzuflusses und der Jahresmittelwert des Fremdwassers angesetzt werden.
Bei größeren Entwässerungssystemen und bei der Kontinuumsimulation ist der Tages- und Wochengang des häuslichen und betrieblichen Schmutzwasserzuflusses und der Jahresgang des Fremdwassers zu ermitteln und bei der Niederschlag-Abfluss-Simulation anzusetzen. HydroCAD kann je Berechnung bis zu 25 Gruppen (Mo - Fr, Sa - So) von Schmutzwasserganglinien für das häusliche und betriebliche Abwasser nutzen. Die Gangliniengruppen werden in der Bibliothek verwaltet. Während eine Gangliniengruppe global für alle Kanalelemente gilt, können die übrigen 24 Gruppen individuell beliebigen Kanalelementen zugeordnet werden. Für das Fremdwasser können in gleicher Weise fünf verschiedene Jahresganglinien vorgegeben werden. Damit kann beispielsweise auch der mittlere monatliche Abfluss in einem Gewässer dargestellt werden.
Häufigkeitskurven und Jahreswerte
Das Überstauvolumen und die Überstaudauer wird für offene Gerinne, Kanäle und Bauwerke jeweils als Häufigkeitsverteilung ausgewertet. Der Anteil des Überstauvolumens, welcher das System verlässt und somit nach Regenende nicht ins Netz zurückfließt, wird gekennzeichnet und in den Volumenbilanzen entsprechend berücksichtigt.
Für Speicherbauwerke werden zusätzlich das gespeicherte Volumen, die Dauer der Speicherfüllung, sowie die Zufluss- und Entlastungsdaten als Häufigkeitsverteilungen ausgewertet. Die zugehörigen Jahressummen werden ermittelt.
Simulationsdauer
Die Simulationsdauer für ein Ereignis wird gleich der Regendauer plus der längsten Fließzeit im Kanalnetz gesetzt.
Schmutzfrachtsimulation
|
|
Zugehöriges Symbol |
|
Die hydrodynamische Schmutzfrachtberechnung kann parallel zur Abflussberechnung für bis zu 6 Schmutzstoffe durchgeführt werden. Der Vorteil dieser Berechnungsart liegt vor allem darin, dass sie gemeinsam mit der Kanalnetzberechnung und mit den selben Netzdaten erfolgen kann. Eine spezielle Aufbereitung des Netzes ("Grobnetz", SMUSI) ist somit nicht erforderlich. Die hydrodynamische Schmutzfrachtberechnung eignet sich besonders für große Netze mit ausgedehnten Speicherräumen. Für solche Netze kann die hydrologische Schmutzfrachtberechnung nämlich nicht angewendet werden.
Tages- und Jahresgänge für das Schmutz- und Fremdwasser
Die hydrodynamische Schmutzfrachtberechnung greift auf die per Bibliothek verwalteten Tages- und Jahresgänge für das Schmutz- und Fremdwasser zu. Die Details der Tages- und Jahresgänge werden in der Theorie zur Langzeit-Seriensimulation beschrieben.
Konzentrationen der Abwasserinhaltsstoffe
Für die frei wählbaren Schmutzstoffe können je nach Herkunft des Abwassers fünf verschiedene Konzentrationswerte angegeben werden. Darüber hinaus können für jedes Kanalelement abweichende Werte gewählt werden, um beispielsweise spezielle Industriebetriebe zu erfassen.
|
Herkunft / AFS-Bindung |
Einheit |
BSB |
AFS |
CSB |
TOC |
NH4 |
PO4 |
|
Regenwasser von nicht befestigten Flächen |
mg/l |
10 |
100 |
5 |
0 |
10 |
10,0 |
|
Regenwasser von befestigten Flächen |
mg/l |
10 |
132 |
103 |
34 |
1 |
1,1 |
|
Häusliches Abwasser |
mg/l |
300 |
400 |
600 |
200 |
22 |
15,0 |
|
Betriebliches Abwasser |
mg/l |
1000 |
100 |
765 |
0 |
0 |
0,0 |
|
Fremdwasser |
mg/l |
0 |
5 |
0 |
0 |
0 |
0,0 |
|
Prozentuale Bindung an die abfiltrierbaren Stoffe (AFS) |
% |
35 |
100 |
30 |
30 |
0 |
0,0 |
Mittlere Konzentrationen ausgewählter Stoffe im Schmutzwasserabfluss sowie prozentuale Bindung an die abfiltrierbaren Stoffe (Beispiel)
Absetzwirkung von Speicherbecken
Für jedes Becken kann eine Absetzwirkung vorgegeben werden. Der abgesetzte Schlamm wird in Abhängigkeit von der Beckenfüllung aus dem Schlammspeicher gepumpt. Die Absetzwirkung der Abwasserinhaltsstoffe wird durch ihre Bindung an die abfiltrierbaren Stoffe (AFS) gesteuert.
Häufigkeitskurven und Jahreswerte
Bei der Langzeit-Seriensimulation werden die Abflüsse und Schmutzfrachten an Regenüberläufen und –becken, Regenauslässen und anderen Entlastungsbauwerken als Häufigkeitsverteilungen ausgewertet und die Jahressummen für Mengen, Dauern und Entlastungshäufigkeiten ausgegeben.
Randbedingungen
|
|
Zugehöriges Symbol |
In diesem Abschnitt werden die Randbedingungen der hydrodynamischen Simulation beschrieben.
Lösung des Gleichungssystems
|
|
Zugehöriges Symbol |
Gemäß der hydraulischen Grundlagen stehen für jedes Kanalelement vier Gleichungen zur Bestimmung der vier Unbekannten in einem neuen Zeitschritt zur Verfügung:
-
Bewegungsgleichung (Saint-Venant) im Kanal
-
Kontinuitätsgleichung (Saint-Venant) im Kanal
-
Bewegungsgleichung und/oder Impulsgleichung am Knoten unten
-
Kontinuitätsgleichung am Knoten oben
Bei N Transportelementen erhält man also 4·N Gleichungen, welche simultan zu lösen sind, um die 4·N Unbekannten zu erhalten - bei 1.000 Elementen also 4.000 Gleichungen.
An Verzweigungen und Sonderbauwerken muss neben der Kontinuitätsgleichung für das Bauwerk bzw. den Knoten noch eine Bewegungsgleichung bzw. die Gleichung des Regelorgans aufgestellt werden.
Im Allgemeinen wird zur Lösung derartiger Aufgabenstellungen die verallgemeinerte Newton-Methode angewendet. Hierbei wird die Lösung des nichtlinearen Systems durch die schrittweise Lösung linearer Systeme ersetzt. Die linearen Gleichungssysteme sind im vorliegenden Fall zeilenweise schwach besetzt und können mit Sparse-Matrix-Techniken effizient gelöst werden.
In der Ganglinien-Volumen-Methode wird dieses Verfahren etwas modifiziert: die Gleichungen werden für Gruppen von Elementen geblockt und innerhalb der Blöcke mit dem Newton-Verfahren gelöst. Die Lösung der Gleichungen am Rande der Blöcke erfolgt mit einem Relaxationsverfahren.
Das Newton-Verfahren konvergiert sicher, wenn die Startwerte für die Iteration bereits nahe bei der Lösung liegen. Auf die Bereitstellung guter Startwerte muss daher große Sorgfalt verwendet werden.
Die iterative Berechnung der Unbekannten in den einzelnen Blöcken gilt als beendet, wenn die Funktionsnorm oder der relative Fehler den Wert 0,001 unterschreiten. Die Netziterationen werden abgebrochen, wenn vorgegebene Toleranzgrenzen in keinem Element des Netzes überschritten werden. Es hat sich als sinnvoll erwiesen, zwei unterschiedliche Kriterien anzusetzen, die beide gemeinsam erfüllt sein müssen:
-
maximale Abweichung in den Abflüssen
-
maximale Abweichung in den Wassertiefen
Da bei jeder Netziteration nur die Elemente neu berechnet werden müssen, bei welchen sich bei der letzten Iteration Änderungen ergeben haben, reduziert sich die Anzahl der zu lösenden Gleichungen im Allgemeinen rasch.
Am Ende der Berechnung werden für jeden Zeitschritt die Anzahl der Netziterationen und die Elemente mit den größten Abweichungen und deren Größe sowohl für die Durchflüsse als auch für die Wassertiefen angegeben.
Konvergenz des Simulationsmodells
|
|
Zugehöriges Symbol |
Das hydrodynamische Berechnungsmodell GVM ist ein iteratives Nachweis-, kein Dimensionierungsverfahren (wie z.B. das Zeitbeiwertverfahren). Der Anwender gibt eine Netzkonfiguration vor und weist mit der Berechnung die Leistungsfähigkeit des Kanalnetzes nach.
Aufgrund des impliziten Lösungsansatzes (Implizites Differenzenverfahren mit Newton-Iteration und überlagertem, globalem Relaxationsverfahren) ist dabei keine Beschränkung der Länge der Berechnungsstrecken und der Zeitschritte aus numerischen Gründen notwendig. Die Berechnungsstrecken entsprechen im allgemeinen den tatsächlichen Haltungen und die Zeitschritte werden nach den physikalischen Erfordernissen (Abflussdynamik) gewählt (1-5 Minuten).
In einem Berechnungszeitschritt werden in einer Vorrechnung zunächst die Abflüsse für die vorgegeben Rückstauhöhen berechnet. Es wird für alle Elemente nacheinander in der definierten Fließrichtung QU und HO berechnet; QU ist für das nächste Rohr QO, HU wird festgehalten. In einer Rückrechnung werden für die festgehaltenen Abflüsse QO und QU die Wasserstände HU und HO berechnet. Das Modell berechnet nun in einer weiteren Iteration, diesmal ausgehend von den zuvor berechneten Wasserständen, neue Abflüsse und neue Wasserstände. Es folgen so viele Iterationen, bis eine genügend genaue Übereinstimmung der Abflüsse und Wasserstände zwischen zwei Iterationen vorliegt. Dann wird zum nächsten Zeitschritt übergegangen und der Iterationsprozess beginnt von neuem.
Zur Steuerung der Berechnung gibt das Modell bzw. der Anwender mehrere Parameter vor:
-
Abbruchkriterien: Der Iterationsvorgang wird beendet, wenn bestimmte Abbruchkriterien erfüllt sind.
-
maximale Iterationszahl: Aufgrund des komplexen Lösungsalgorithmus kann der Fall eintreten, dass das Modell nicht konvergiert, d.h. zum Beispiel in eine Endlosschleife gerät. Aus diesem Grunde gibt der Anwender eine maximale Iterationszahl ITN vor, nach deren Erreichen die Berechnung des entsprechenden Zeitschrittes abgebrochen wird, auch wenn die oben genannten regulären Abbruchkriterien noch nicht erfüllt sind.
-
Relaxationsparameter: In jedem neuen Iterationsschritt nimmt das Simulationsmodell eine neue Lösung (Abfluss und Wasserstand) an, wobei diese Lösung von der im letzten Iterationsschritt angenommenen, aber als noch nicht richtig anerkannten Lösung (Abbruchkriterien nicht eingehalten, s.o.), abgeleitet wird. Bei den Relaxationsparametern handelt es sich um Parameter, die das Maß der Änderung der neuen Lösung begrenzen und somit den Iterationsprozess dämpfen.
Die im Folgenden beschriebenen möglichen Konvergenzprobleme Querschnittseinengung oder Singuläre Matrix können dazu führen, dass die vorgegebene, maximale Anzahl der Iterationen nicht ausreicht, um die Abbruchkriterien der Berechnung zu erfüllen. Die relevanten Gründe sind dann in der Datei KANAL.INF protokolliert.
Querschnittseinengung
|
|
Zugehöriges Symbol |
Das Konvergenzproblem Querschnittseinengung, also der Wechsel von einem größeren zu einem kleineren Profilquerschnitt, tritt in jedem Kanalnetz auf, beispielsweise an der Verzweigung mehrerer Kanäle oder in Stauraumkanälen. Auch hier bewirken kleine Änderungen der Durchflussmenge bei Überlastung des kleineren Abflussquerschnittes große Änderungen der Reibungsverluste und damit des berechneten Rückstaus. Das Simulationsmodell neigt an extremen Querschnittseinengungen >50-70 % in Ausnahmefällen zum Oszillieren und damit zu Iterationsproblemen.
Solche Querschnittseinengungen sind in der Regel nicht als Standardschächte, sondern als Drosselbauwerke konstruiert. Diese werden aber oft als Standardschächte ohne besondere Kennung geführt. Die tatsächlich auftretenden Einlaufverluste werden im Berechnungskern für Standardschächte nicht berücksichtigt (nur Ansatz normaler Schachtverluste), weil ein Standardschacht angenommen wird.
|
→ |
|
Drosselbauwerk (In der Datenbank ursprünglich Standardschacht) |
|
→ |
Zur Berücksichtigung der besonderen Einlaufverluste am Beginn der Drosselstrecke empfiehlt sich in solchen Fällen die Simulation des entsprechenden Schachtes als Drosselbauwerk. Der Standardschacht ist also manuell durch ein Trennbauwerk/Regenüberlauf oder Regenüberlaufbecken/Regenrückhaltebecken - Element zu ersetzen.
Bereits während der Datenprüfung werden Querschnittseinengungen > 50% erkannt und in der Datei DATEST.DAT gemeldet. In der Datei KANAL.INF wird gemeldet, an welchen Rohren bzw. Becken nach der maximalen Iterationszahl die größten Abweichungen vorliegen. Wenn sich bei diesen Rohren eine Querschnitteinengung befindet (siehe Meldung in Datei DATEST.DAT), sollte an der Einengungsstelle einen Drosselschacht modelliert werden.
Für die Modellierung dieses Drosselschachtes sollten folgende Hinweise berücksichtigt werden:
-
Grundfläche FRUE entsprechend der realen Situation
-
Sohlkote SRUE gleich der Sohlkote oben des abgehenden Rohres, sowie
-
kein Überlauf, falls kein Verzweigungsschacht.
Singuläre Matrix
|
|
Zugehöriges Symbol |
Das Konvergenzproblem Singuläre Matrix deutet auf numerische Schwierigkeiten an Bauwerken oder Verzweigungen hin. An diesen Stellen müssen bis zu 9 Unbekannte gefunden werden, wofür bis zu 9 Gleichungen notwendig sind. Diese Gleichungen sind aber wasserstandsabhängig und können sich bei jeder Iteration ändern. In seltenen Fällen kann es vorkommen, dass zwei Gleichungen identisch werden und damit nur 8 Gleichungen, also eine weniger als erforderlich, aufgestellt werden können. Das Gleichungssystem ist damit unlösbar und es kommt zur Meldung Singuläre Matrix.
Dieses Problem kann beispielsweise an Wehren bei großen, allein durch Rückstau verursachten Überfallhöhen in Verbindung mit kleinen Abflüssen oder bei sehr kurzen Verzweigungsrohren auftreten. Kleine Wasserstandsänderungen verursachen dann große Abflussänderungen.
Zur Behebung dieses Problems sind zunächst die Eingabedaten zu prüfen. Erfahrungsgemäß sind sie manchmal fehlerhaft. Ist dies nicht der Fall, sind als absolute Ausnahme die Netzelementparameter zu modifizieren. Beispielsweise ist das Drosselrohr etwas zu verlängern und das nächste Rohr um den gleichen Wert zu verkürzen. Dieses Problem kann also nur durch Probieren gelöst werden.
Abbruchkriterien
|
|
Zugehöriges Symbol |
Die Netziterationen in einem Zeitschritt werden vom Programm beendet, wenn folgende Bedingungen erfüllt sind:
-
Die Differenz der mittleren Abflüsse Qm = 0,5 ∙ (Qo + Qu) zwischen zwei Iterationsschritten ist bei keinem Rohr größer als eine intern vorgegebene, zulässige Abweichung DQzul. Diese beträgt maximal 5 l/s bzw. 0,5 % vom berechneten Qm. Bei der Berechnung der Trockenwetterabflüsse beträgt DQzul 2 l/s bzw. 0,2 % von Qm.
-
Die Differenz der mittleren Wassertiefen hm = 0,5 ∙ (ho + hu) zwischen zwei Iterationsschritten ist bei keinem Rohr größer als die vom Anwender vorgegebene zulässige Abweichung ABRU, die im Formular "Berechnung" vorgegeben wird.
-
Die Differenz der Beckenvolumina zwischen zwei Iterationsschritten ist bei keinem Becken größer als 0,1 m³. Ist das gesamte Netzspeichervolumen (Rohre, Schächte und Becken) größer als 100 m³, darf die Differenz maximal 0,1 % des Netzvolumens betragen.
Relaxationsparameter
|
|
Zugehöriges Symbol |
Der Relaxationsparameter RELF gilt für die Vorrechnung, der Relaxationsparameter RELB für die Rückrechnung. Die beiden Parameter werden im Formular "Hydraulik-Optionen" festgelegt. Die Dämpfungsparameter beeinflussen sowohl die Konvergenzgeschwindigkeit als auch die Konvergenz an sich.
Höhere Werte vergrößern die Schrittweite und reduzieren die notwendige Iterationsanzahl (und damit die Berechnungsdauer). Bei zu großen Parametern wird die richtige Lösung aber unter Umständen nicht erreicht. Die Iterationswerte springen hin und her, ohne zur richtigen Lösung zu konvergieren.
Niedrigere Werte verkleinern die Schrittweite, erhöhen aber die notwendige Iterationsanzahl (und damit die Berechnungsdauer). Bei zu kleinen Parametern kann es vorkommen, dass die Iterationswerte zwar konvergieren, aber die Abbruchkriterien bei der vorgegebenen maximalen Iterationszahl nicht erreicht werden, da die Schrittweite zu klein ist.
Hydraulik-Optionen
|
|
Zugehöriges Symbol |
Parameterübersicht:
|
Parameter |
Einheit |
Feld |
Gruppe |
Einsatzbereich |
|
KIOBE |
- |
Oberfläche |
Überstau auf das Gelände |
|
|
TEMP |
°C |
Wassertemperatur |
Randbedingungen |
Viskosität des Abwassers |
|
IVER |
- |
Schmutzwasser |
Schmutzwasseranfall |
|
|
IWFORM |
- |
Gewerbe / Industrie |
Erfassungsart |
Industriell-gewerblicher Abwasseranfall |
|
INFR |
- |
Fremdwasser |
Erfassungsart |
Fremdwasseranfall |
|
AKB |
mm |
k-, kb-Wert |
Rohrreibung nach Prandtl-Colebrook |
|
|
AKS |
m⅓/s |
kSt-Wert |
Basisdaten Hydraulik |
Rohrreibung nach Manning-Strickler |
|
FS |
m² |
Schachtgrundfläche |
Basisdaten Hydraulik |
Speichervolumen der Schächte |
|
ITN |
- |
Iterationen pro Zeitschritt |
Kalibrierung der Simulation |
|
|
RELF |
- |
Relaxation vorwärts |
Simulationsparameter |
Kalibrierung der Durchflussabflachung |
|
RELB |
- |
Relaxation rückwärts |
Simulationsparameter |
Kalibrierung der Pegelabflachung |
|
STOFF |
- |
Schmutzstoffe |
Wahl des relevanten Schmutzfrachttyps |
|
|
SEDI |
- |
Absetzwirkung Bauwerke |
Schmutzfrachtsimulation |
Absetzung der Feststoffe |
|
TGA |
- |
Erster Tag |
Beginn des arbeitsfreien Abschnitts |
|
|
TGE |
- |
Zweiter Tag |
Wochenende |
Ende des arbeitsfreien Abschnitts |
KIOBE
KIOBE ist zur Modellierung des hydraulischen Systems äußerst wichtig. Der Parameter definiert die Beziehung zwischen Kanalobjekt und Geländeoberfläche. Folgende Werte sind definierbar:
|
● |
0 |
Wasserspiegelhöhe unbegrenzt: |
Keine Begrenzung der Wasserspiegelhöhe |
|
● |
1 |
Druckrohr: |
Druckrohr (Kein Schachtvolumen; keine Schachtverluste) |
|
● |
2 |
Speicherung mit Rückfluss: |
Bei Anstieg des Wasserspiegels über Gelände erfolgt Speicherung auf der Oberfläche und Rückfluss ins Netz. |
|
● |
3 |
Speicherung ohne Rückfluss: |
Bei Anstieg des Wasserspiegels über Gelände läuft das überschüssige Wasser nicht ins Kanalnetz zurück. |
TEMP
Die Wassertemperatur TEMP beeinflusst die Viskosität des Wassers und damit das Transport- und Entlastungsverhalten des Kanalnetzes. Diese Abhängigkeit ist vollständig in die Algorithmen der hydrodynamischen Kanalnetzberechnung integriert. Bei fehlender Angabe wird mit einer Wassertemperatur von 10°C gerechnet. Der erlaubte Eingabebereich liegt zwischen 0°C und 50°C.
IVER + IWFORM + INFR
Die Konfiguration des Trockenwetterabflusses über IVER + IWFORM + INFR wird in BaSYS Kanalsimulation ausführlich beschrieben.
AKB
Über den k-Wert wird die Rohrreibung nach Prandtl-Colebrook [mm] angegeben. Werte ≥ 1 000 mm werden automatisch als kSt-Wert in die Berechnung exportiert (Division durch 1 000). HydroCAD rechnet nicht mit dem kb-Wert (Betriebsreibung), sondern mit dem expliziten Materialwert.
AKS
Über den genannten Wert wird die Rohrreibung nach Manning-Strickler in [m ⅓/s] angegeben. Werte < 1 m ⅓/s werden automatisch als k-Wert in die Berechnung exportiert.
FS
Über FS und Schachttiefe berechnet HydroCAD das Speichervolumen der Schächte. Daher ist unbedingt ein Wert > 0 ist einzugeben. Empfohlen werden 1,00 m².
ITN
Über den Parameter wird die Anzahl der Iterationen definiert, die innerhalb eines Simulationszeitschritts durchgeführt werden sollen. Die Iterationen pro Zeitschritt gelten für die Vorrechnung (Durchfluss) und die Rückrechnung (Wassertiefe). Empfohlen wird ein Wert von 50 Iterationen.
RELF
RELF definiert die Abflachung (Translation) der Durchflussganglinie in Fließrichtung. Die Werte werden nach folgender Gleichung mit Q [l/s] berechnet:
Q neu = RELF ∙ Q neu + (1 - RELF) ∙ Q alt
Eine Abminderung von RELF bewirkt folgende Änderung der Kalibrierung:
-
Die Netziterationszahl nimmt mit dem Nachteil einer größeren Simulationsdauer zu.
-
Dadurch wird die Netziterationskonvergenz verbessert.
Für RELF gelten folgende Vorgaben:
|
● |
0,15 ... 0,50 |
Zulässiger Wertebereich. |
|
● |
0,40 |
Empfohlener Wert. Der Wert wird standardmäßig in das Feld eingetragen. |
RELB
RELB definiert die Abflachung (Translation) der Wassertiefenganglinie gegen Fließrichtung. Die Werte werden nach folgender Gleichung mit H [m] berechnet:
H neu = RELB ∙ H neu + (1 - RELB) ∙ H alt
Eine Abminderung von RELB bewirkt folgende Änderung der Kalibrierung:
-
Die Netziterationszahl nimmt mit dem Nachteil einer größeren Simulationsdauer zu.
-
Dadurch wird die Netziterationskonvergenz verbessert.
Für RELB gelten folgende Vorgaben:
|
● |
0,10 ... 0,30 |
Zulässiger Wertebereich. |
|
● |
0,25 |
Empfohlener Wert. Der Wert wird standardmäßig in das Feld eingetragen. |
SEDI
Folgende Werte von SEDI können für alle Speicherbauwerke gewählt werden:
|
● |
0 |
keine Absetzwirkung: |
Es werden keine Feststoffe abgesetzt. |
|
● |
10 |
schlechte Absetzwirkung: |
10 Prozent der Feststoffe werden im jeweiligen Speicherbauwerk abgesetzt. |
|
● |
20 |
mittlere Absetzwirkung: |
20 Prozent der Feststoffe werden im jeweiligen Speicherbauwerk abgesetzt. |
|
● |
30 |
gute Absetzwirkung: |
30 Prozent der Feststoffe werden im jeweiligen Speicherbauwerk abges etzt. |
Wochenende
Die Wochenendregelung hat einen nicht unwesentlichen Einfluss auf die Ergebnisse der Langzeitsimulation – besonders auf den zeitlichen Verlauf der Schmutzfrachten. Daher berücksichtigt der Berechnungsalgorithmus auch die Lage des Wochenendes. Diese wird bei Bedarf über die Parameter TGA und TGE gesetzt. Bei fehlender Eingabe beginnt das Wochenende mit Samstag und endet mit Sonntag. Zusätzlich ist die Angabe kein Wochenende möglich.
TGA
TGA ist der Tag, mit dem das Wochenende anfangen soll. Über die Auswahlliste kann ein beliebiger Tag gesetzt werden. Bei Wahl von Kein Wochenende besitzt das Wochenende ausschließlich den über TGE gewählten Tag.
TGE
TGE ist der Tag, mit dem das Wochenende enden soll. Über die Auswahlliste kann ein beliebiger Tag gesetzt werden. Bei Wahl von Kein Wochenende besitzt das Wochenende ausschließlich den über TGA gewählten Tag.
Berechnung
|
|
Zugehöriges Symbol |
Mit Ausnahme der Bezeichnung müssen die Felder des Berechnungsformulars für die hydrodynamische Kanalnetzberechnung vorbereitet sein. Die Berechnung besitzt ausschließlich administrative Eigenschaften. Aus dem Formular werden keine Parameter an den Berechnungskern übergeben.
Berechnungslauf
|
|
Zugehöriges Symbol |
Parameterübersicht:
|
Parameter |
Einheit |
Feld |
Gruppe |
Einsatzbereich |
|
RENR |
- |
Bezeichnung |
Identifizierung des Berechnungslaufes |
|
|
RENR |
- |
Lfd.Nr. |
Formularkopf |
Optionaler Sortierparameter |
|
RT |
- |
Regentyp/-reihe |
Formularkopf |
Zuordnung der Niederschläge |
|
NPHI |
1/a |
Häufigkeit |
Häufigkeit des Regens für die Zustandsbewertung |
|
|
TE |
min |
Dauer Regenereignis |
Regenzuordnung |
Simulation des Oberflächenabflusses |
|
TF |
min |
Dauer |
Kalibrierungsparameter. Dauer der Kurzzeitsimulation |
|
|
TF |
min |
Längste Fließzeit |
Simulation |
Kalibrierungsparameter. Dauer der Langzeitsimulation |
|
ABRU |
mm |
Abbruchkriterium |
Simulation |
Kalibrierung der Iterationsdauer |
|
NUMR |
- |
Leitung |
Übernahmerohr mit der Übernahmeganglinie |
|
|
RENR |
- |
Ref. Berechnungslauf |
Übernahmeleitungen |
Werte der Übernahmeganglinie |
RT
Pro Berechnung darf jeder Regentyp nur einmal zugeordnet werden!
NPHI
Falls im Nachgang zur hydrodynamischen Kanalnetzberechnung eine hydraulische Zustandsbewertung geplant ist, muss das Kanalnetz mit allen Regen berechnet werden, deren jeweilige Häufigkeit einer Grenzhäufigkeit zur Einstufung in die jeweilige hydraulische Zustandsklasse entspricht.
TF
TF muss in der Kurzzeitsimulation dem ganzzahligen Vielfachen des Iterationsintervalls DTI entsprechen. DTI wird dem zugeordneten Regentyp entnommen. TF sollte um die geschätzte längste Fließzeit im Hydrauliknetz größer sein als TE.
In der Langzeitsimulation beschreibt TF die längste Fließzeit im Kanalnetz. TF hängt von den hydraulischen Eigenschaften des Hydrauliknetzes ab. Der Wert sollte so hoch gewählt werden, dass die Simulation nach jedem Ereignis der Regenserie prinzipiell dann endet, wenn die zugehörigen Abflüsse das Hydrauliknetz verlassen haben.
ABRU
Sobald die eingegebene Höhendifferenz unterschritten wird, werden die Iterationen für den zugehörigen Zeitschritt beendet. Für die Eingabewerte gelten folgende Vorgaben:
|
● |
1,00 ... 50,00 |
Zulässiger Wertebereich. |
|
● |
5,00 ... 20,00 |
Empfohlener Wertebereich. |
Für den empfohlenen Wertebereich gelten folgende Erfahrungswerte:
|
ABRU |
Hydrauliknetz |
Netzelemente |
|||||||||||||||||||||||||
|
|
|
Übernahmerohre
|
|
Zugehöriges Symbol |
Übernahmerohre verbinden die Teilnetze eines mit HydroCAD zu berechnenden Kanalnetzes. Dabei wird jedes Teilnetz als eigenständiges Hydrauliknetz definiert, das mehrmals hydrodynamisch berechnet wird.
Übernahmerohre zwischen Teilnetzen
Übernahmerohre sind dann zwischen Teilnetzen erforderlich, wenn jene hydraulisch verbunden sind. Anhand der unten abgebildeten Skizze werden die Übernahmerohre über die folgenden Arbeitsschritte definiert und in die hydrodynamische Berechnung integriert:
-
Die Teilnetz-Grenzen sind unter Beachtung der Regeln für die technische Modellierung von Übernahmerohren zu planen.
-
Bei der Festlegung des jeweiligen Teilnetzes über den zugehörigen Assistenten sind alle für den Datentransfer zu den benachbarten Teilnetzen erforderlichen Übernahmerohre zu wählen.
(Im Beispiel: Alle Rohre von Teilnetz 1 nach Teilnetz 2 und 3). -
Formular "Hydraulische Berechnung":
- Anlegen einer Berechnung je Teilnetz (Im Beispiel 3 Datensätze).
- Anlegen eines Berechnungslaufes (per Hierarchische Ansicht) je Berechnung und Regentyp.
- Wichtig: Für jeden Berechnungslauf einer Berechnung ist ein anderer Regentyp zu wählen! -
Berechnung des am Anfang der "Abfluss-Hierarchie" stehenden Teilnetzes 1.
-
Teilnetz 2 und 3, Formular "Berechnungslauf", Register "Übernahmeleitungen":
- Wahl des Berechnungslaufs von Teilnetz 1 für alle Anfangsleitungen. -
Berechnung von Teilnetz 2 und 3.
-
Teilnetz 1, Formular "Berechnungslauf", Register "Übernahmeleitungen":
- Wahl des Berechnungslaufs von Teilnetz 2 bzw. 3 für die Endleitungen. -
Teilnetz 1 ist erneut zu berechnen.
-
Die Schritte (6.) und (8.) sind bis zu einer hinreichenden Genauigkeit der Berechnungsergebnisse zu wiederholen.
Prinzip-Skizze
|
Teilnetz 1 |
Übernahmerohr |
Teilnetz 2 |
|
|
||
|
|
|
|
|
Übernahmerohr |
Teilnetz 3 |
|
|
|
Übernahmerohre zwischen Teilnetzen
Wichtiger Hinweis
Regentyp und Simulationsdauer des jeweiligen Berechnungslaufes für Teilnetz 1 und der zugeordneten Berechnungsläufe für Teilnetz 2 und 3 müssen unbedingt übereinstimmen.
Übernahmerohre für Vorfluterpegel
Übernahmerohre für Vorfluterpegel entsprechen einem hydraulischen Ersatzsystem, für dessen Modellierung und hydrodynamische Berechnung folgende Arbeitsschritte erforderlich sind:
-
Das Hydrauliknetz ist über den zugehörigen Assistenten festzulegen. Die Übernahmerohre des jeweiligen Vorfluterpegels sind dabei als Endrohre zu definieren.
-
Formular "Hydraulische Berechnung":
- Anlegen einer Berechnung für das Hydrauliknetz.
- Anlegen einer Berechnung für alle Vorfluterpegel (Wahl desselben Hydrauliknetzes).
- Anlegen eines Berechnungslaufes (per Hierarchische Ansicht) je Berechnung und Regentyp.
- Wichtig: Für jeden Berechnungslauf einer Berechnung ist ein anderer Regentyp zu wählen! -
Formular "Haltung (Hydraulik)":
Öffnen des Formulars "Ergebnisse pro Berechnungslauf" über die Hierarchische Ansicht. -
Je Übernahmerohr sind im Formular "Ergebnisse pro Berechnungslauf" folgende Schritte durchzuführen:
- Anlegen eines neuen Datensatzes.
- Wahl des Vorfluterpegel - Berechnungslaufes für jeden neu angelegten Datensatz.
- Speichern des jeweiligen Formulars.
- Eingabe der Ganglinienwerte (Vorfluterpegel) gemäß (5.). -
Manuelle Eingabe der Vorfluterpegel (mindestens 2 Tabellenzeilen):
- Wichtig: Die Eingabe der Werte ist nur für Spalte "T [min]" und "H ab [m]" erforderlich.
- Wichtig: Der erste Wert von "T [min]" muss unbedingt "0" betragen.
- Wichtig: Der Maximalwert von "T [min]" muss der Simulationsdauer entsprechen. -
Formular "Hydraulische Berechnung":
- Wahl der Berechnung des Hydrauliknetzes.
- Navigation in das Formular "Berechnungslauf", Register "Übernahmeganglinien".
- Wahl der Vorfluterpegel - Berechnungsläufe für die Endleitungen jedes Rechenlaufes.
- Start der Berechnung.
Wichtiger Hinweis
Regentyp und Simulationsdauer des jeweiligen Berechnungslaufes müssen unbedingt mit den korrespondierenden Werten der zugeordneten Vorfluterpegel - Berechnungsläufe übereinstimmen.
Technische Modellierung
Die Regeln zur Modellierung sind unbedingt einzuhalten. Andernfalls können ungünstige Randbedingungen zu Berechnungsergebnissen führen, die gravierend von der Berechnung des Kanalnetzes über ein einziges Hydrauliknetz abweichen.
Prüfkriterien
Für jedes Übernahmerohr müssen die Ganglinien zwei Prüfkriterien erfüllen. Die Prüfkriterien müssen nach einer vertretbaren Zahl an Rechenläufen erfüllt sein:
-
Zusätzliche Rechenläufe bewirken keine Änderung der Ganglinienwerte.
-
Die über das obere / untere Teilnetz (Hydrauliknetz) berechneten Ganglinienwerte sind identisch.
Modellierungskriterien
Bei Nichterfüllung der Prüfkriterien muss die Wahl der Übernahmerohre anhand der im Folgenden beschriebenen vier Modellierungskriterien optimiert werden.
Wenig Übernahmerohre
|
|
Günstiges Modellierungskriterium. |
Übernahmerohre erhöhen den Rechenaufwand. Daher sollten alle Teilnetze mit möglichst wenig Übernahmerohren modelliert werden.
Minimale Rückstaugefährdung
|
|
Günstiges Modellierungskriterium. |
Durch Übernahmerohre mit minimaler Rückstaugefährdung werden die Modellierungskriterien meistens erfüllt:
|
Rückstaugefährdung |
Übernahmerohr |
Übergang zum Folgerohr |
|
Keine |
Druckrohr |
Beliebig |
|
Gering |
Freigefällerohr |
Absturz |
|
|
|
Gefälleknick nach unten |
Hohe Rückstaugefährdung
|
|
Ungünstiges Modellierungskriterium. |
Für Übernahmerohre mit hoher Rückstaugefährdung werden die Modellierungskriterien öfter nicht erfüllt. Daher sollten solche Übernahmerohre in der Planung vermieden werden.
An Sonderbauwerk
|
|
Unsinniges Modellierungskriterium. |
An Sonderbauwerke grenzende Übernahmerohre erfüllen fast nie die Modellierungskriterien und sind daher in der Planung unbedingt zu vermeiden.
Modellierung
|
|
Zugehöriges Symbol |
Zur Modellierung des Entwässerungssystems wird dieses in logisch sinnvolle Modellelemente mit jeweiliger charakteristischer hydraulischer Funktionalität aufgegliedert. Jedes Modellelement bildet dann im zugehörigen Kontrollraum des Entwässerungssystems den Abfluss unter Nutzung der relevanten mathematisch-physikalischen Gesetzmäßigkeiten ab. In der digitalen Umsetzung der Modellierung sind die Modellelemente über Knotenpunkte miteinander verknüpft, an denen sogenannte Knotenbedingungen gelten:
|
Beispiele |
||
|
Fläche mit Belastung |
Gebiet, Einzugsfläche, Teilflächenart, Trockenwetter, Regen |
|
|
Offene / geschlossen Leitung |
Freigefällekanal, Druckleitung, Düker, Bachlauf, Flussstrecke |
|
|
Speicherraum |
Rückhaltebecken, Pumpensumpf, Klärbecken, See |
|
|
Station zur Aufteilung |
Streichwehr, Springüberlauf, Rohrverzweigung, Hochpunkt |
|
|
Armatur (Durchfluss, Wassertiefe) |
Schieber, Klappe, Wirbelventil, bewegliches Wehr, Pumpe |
Modellelemente
|
|
Zugehöriges Symbol |
Die Modellelemente sind wie folgt in die Benutzeroberfläche von BaSYS HydroCAD integriert:
|
|
|
● |
|
|
|
|
|
● |
|
Regentyp - Bibliothek - Alle Simulationsarten |
|
|
|
● |
|
Trockenwetterabfluss - Bibliothek - Alle Simulationsarten |
|
|
|
● |
|
Fremdwassertyp - Bibliothek - Langzeit-/Schmutzfrachtsimulation |
|
|
|
● |
|
Trockenwettertyp - Bibliothek - Langzeit-/Schmutzfrachtsimulation |
|
|
|
● |
|
Schmutzfrachttyp - Bibliothek - Schmutzfrachtsimulation |
|
|
|
● |
|
Oberflächentyp - Bibliothek - Alle Simulationsarten |
|
|
|
● |
|
Einzugsfläche - Entwässerungsanlage |
|
|
|
● |
|
Gebiet - Entwässerungsanlage |
|
|
|
● |
|
|
|
|
|
● |
|
Digitale Umsetzung
|
|
Zugehöriges Symbol |
In diesem Abschnitt geht es um folgende Themen:
Erforderliche Parameter
|
|
Zugehöriges Symbol |
Die Wirkungsweise jedes der genannten Elemente kann über die hydrodynamischen Gleichungen des zugehörigen mathematischen Abflussmodells beschrieben werden. Für jedes Element sind die folgenden Parameter erforderlich, über welche seine hydraulischen Randbedingungen modelliert werden:
-
Geometrische Parameter
-
Hydraulische Parameter
-
Netztopologie-Parameter (gegenseitige logische Verknüpfung mit den anderen Elementen)
Über die genannten Parameter wird das digitale Modell des Entwässerungssystems generiert.
Knotenbedingungen
|
|
Zugehöriges Symbol |
In diesem Abschnitt geht es um folgende Themen:
Zufluss in die Berechnungsstrecke
|
|
Zugehöriges Symbol |
Ist die Berechnungsstrecke eine Anfangshaltung ohne Zuflüsse, so gilt die triviale Randbedingung:
|
Q a |
= |
0 |
|
[m³ / s] |
Falls der Knoten eine Übergabestelle eines benachbarten Hydrauliknetzes ist, muss als Randbedingung eine Funktion der Form Qa = f(t) vorgegeben werden. Hat der Knoten m Zuflusskanäle i, so ergibt sich der Abfluss Qa in die Berechnungsstrecke als Summe der Zuflüsse Qe der einmündenden Kanäle. Zweigen am Knoten n Kanäle j ab, so lautet die Knotenbedingung:
|
|
n |
|
|
|
m |
|
|
|
|
|
|
|
Σ |
Q |
a |
= |
Σ |
Q |
e |
|
|
[m³ / s] |
|
|
j = 1 |
|
|
|
i = 1 |
|
|
|
|
|

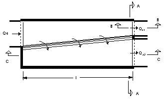
Abflussverhältnisse an Verzweigungen
Da für jeden der j Abflusskanäle eine Randbedingung benötigt wird, muss für den zweiten (und jeden weiteren abzweigenden Kanal) eine weitere Gleichung gefunden werden, aus der sich Qa berechnen lässt. Ist die Wassertiefe im Knoten (Schacht, Verzweigungsbauwerk) niedriger als die Sohle des höheren Abzweigrohres 2, so gilt wiederum die triviale Gleichung:
|
Q a2 |
= |
0 |
|
[m³ / s] |
Bei höheren Wasserständen liefert die Tatsache, dass im Knoten ein für beide Abflussrohre gemeinsamer Wasserspiegel existiert, eine weitere Gleichung:
|
ya1 |
+ |
cs1 |
· |
va1² |
/ |
2g |
= |
ya2 |
+ |
cs2 |
· |
va2² |
/ |
2g |
+ |
Δz |
|
[m] |
mit:
|
cs1 ; cs2 |
: |
Verlustbeiwerte als |
|
f(ya;D) |
|
Diese Gleichung gilt nur bei strömenden Abflussverhältnissen. Ist im höheren Abzweigrohr der Normalabfluss schießend, so stellt sich u. U. am Einlauf die Grenztiefe ein, und die Bestimmungsgleichung für Qa2 lautet:
|
Q a2 |
= |
( |
g |
· |
A2 |
3 |
/ |
b2 |
) |
0,5 |
|
[m³ / s] |
Bei Wasserständen im Schacht über dem Scheitel des Abzweigrohres erfolgt der Abfluss in das Abzweigrohr u. U. nach dem Ausflussgesetz von Torricelli;
|
Q a2 |
= |
μ |
· |
A2 |
· |
( |
2g |
· |
[ |
ya1 |
+ |
hv1 |
- |
Δz |
- |
D |
/ |
2 |
] |
) |
0,5 |
|
[m³ / s] |
mit:
|
D |
: |
|
Höhe des Abzweigrohrs |
|
[m] |
|
hv |
= |
cs |
· |
v² |
/ |
2g |
|
|
[m] |
Ist das Abzweigrohr von unten eingestaut, so fließt Wasser rückwärts aus dem Abzweigrohr und es gilt:
|
Q a2 |
= |
- |
( |
g |
· |
A2 |
3 |
/ |
b2 |
) |
0,5 |
|
[m³ / s] |
Das heißt, an der Kante stellt sich die Grenztiefe ein. Ist die Wassertiefe im Schacht größer als die Grenztiefe, so gilt wiederum:
|
ya1 |
+ |
hv1 |
= |
ya2 |
+ |
Δz |
|
[m] |
Welche der sechs genannten Gleichungen gerade zutreffend ist, hängt also von den Wasserspiegelhöhen in den Abzweigrohren ab. Diese sind aber wiederum eine Funktion der Abflüsse.
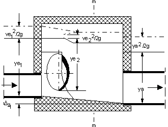
Rückstau in die Berechnungsstrecke
|
|
Zugehöriges Symbol |
Bei einem Zuflussrohr zum Knoten und einem Abflussrohr liefert der Energiesatz (Bernoulli) unter Berücksichtigung der Impulsverluste durch Geschwindigkeitsänderung (Borda-Carnot):
|
ye |
= |
ya |
+ |
( |
va² |
- |
ve² |
) |
/ |
2g |
+ |
cB |
· |
( |
va |
- |
ve |
)² |
/ |
2g |
+ |
cS |
· |
va² |
/ |
2g |
- |
Δz |
|
[m] |
mit:
|
cB |
: |
|
Beiwert für den Impulsverlust |
|
[-] |
|
cS |
: |
|
Verlustbeiwert für den Schacht |
|
[-] |
|
Δz |
: |
|
Sohlkantenunterschied zwischen Zu- und Abflussrohr |
|
[m] |
cB und cS sind abhängig von der Form des Schachtbauwerkes, cS zusätzlich vom Wasserstand im Schacht. Schachtverluste treten am weiterführenden Kanal und Impulsverluste treten bei Querschnittseinengungen auf. Bei Regelschächten (siehe A 241, DWA 3/1994) treten bei Wassertiefen ≤ ≈ 0,95 hvoll keine Schachtverluste auf. Darüber steigen sie linear von Null auf folgenden Wert an (siehe DWA-Arbeitsblatt A 110, DWA 8/1988):
|
ξ e |
= |
0,005 |
/ |
hvoll |
|
[-] |
Also haben kleine Rohre wegen der hydraulisch ungünstigen Schachtgestaltung hohe, große Kanäle dagegen sehr kleine Schachtverluste. Beispielsweise ergibt sich für einen Kanal 2,50 / 2,50 m ein Verlust von hve = 0,02·vu²/2g. Der Schachtverlust bezieht sich also nur auf Verluste im Einstiegsschacht beim Einstau des weiterführenden Kanals.
Bei Verzweigungen wird unterschieden zwischen dem tieferen, geradeaus führenden Rohr und dem höheren, seitlich abzweigenden Rohr. Die Schachtverluste sind höher als bei einem einfachen Schacht und abhängig von der relativen Lage der Sohl- und Scheitelhöhen der beiden Rohre zueinander. Weiterhin wird beim Abzweigrohr angenommen, dass die Wassertiefe am Einlauf mindestens gleich der Grenztiefe ist.
Bei strömendem Abfluss im Zuflussrohr sind die Wassertiefen ya und ye mindestens gleich der Grenztiefe. Ist die berechnete Wassertiefe kleiner, so ergibt sich also ye aus der impliziten Gleichung:
|
Q e |
- |
( |
g |
· |
Ae |
3 |
/ |
b |
) |
0,5 |
= |
0 |
|
[m³ / s] |
Bei mehreren Zu- bzw. Abflussrohren lassen sich mit dem Impulssatz - unter Berücksichtigung der Fließrichtung - mittlere Geschwindigkeiten vem und vam im Vereinigungsbauwerk berechnen. Für ein Zuflussrohr i ergibt sich damit:
|
yei |
= |
ya1 |
+ |
( |
vam² |
- |
vem² |
) |
/ |
2g |
+ |
cB |
· |
( |
vam |
- |
vem |
)² |
/ |
2g |
+ |
cS |
· |
va1² |
/ |
2g |
- |
Δz |
|
[m] |
Wie zu sehen ist, liegt hiernach der Wasserspiegel in allen rückgestauten Zuflussrohren gleich hoch, die Energiehöhe dagegen nicht.
Die in der Literatur verschiedentlich zu findenden Formeln für den Einmündungsverlust wurden für Rohrverbindungen von Druckleitungen aufgestellt und lassen sich nicht ohne weiteres auf die in der Kanalisationstechnik üblichen Verhältnisse übertragen (Bauwerksgestaltung, schießender Abfluss, Rückfluss).
Hat der Knoten kein Abflussrohr, ist er also ein Endschacht, so ist eine Randbedingung der Form ye = f(t) vorzugeben. Dies können z. B. Rückstauhöhen aus einem unterhalb liegenden Berechnungsgebiet sein, der konstante Wasserstand eines Sees oder die wechselnden Tidewasserstände bei einem Regenauslass ins Meer.
|
|
|
|
Einmündung: Grundriss |
Einmündung: Schnitt A-A |
Lokale Verluste
|
|
Zugehöriges Symbol |
Örtlich konzentrierte Verluste entstehen im Kanalsystem durch lokale Störungen im Abfluss und damit verbundene Ablösungen und Wirbelbildungen. Dazu gehören plötzliche Querschnittsänderungen wie eine Profiländerung ohne Übergang sowie Umlenkungen wie ein 90°-Krümmer oder eine senkrechte Einmündung. Diese lokalen Verluste werden im Extremfall (zumeist Fließgeschwindigkeiten > 3 m/s) nicht über die GVM-Standardverlustansätze berücksichtigt. Für die betreffenden Rohre ist folgende manuelle Ersatzmodellierung möglich:
Ausgangsgleichungen
Für die örtlichen Verluste in der erweiterten Bernoulli'schen Gleichung wird allgemein folgender empirischer Ansatz verwendet:
|
|
hv |
= |
ζ |
· |
|
|
|
[m] |
Gleichung (a) |
Dagegen berechnen sich die integralen Reibungsverluste der Leitung über:
|
|
hv |
= |
λ |
· |
|
|
|
[m] |
Gleichung (b) |
Durch Addition von Gleichung (a) und (b) lässt sich eine erhöhte Widerstandszahl λ' herleiten:
|
|
λ' |
= |
|
· |
ζ |
+ |
λ |
|
|
[-] |
Gleichung (1) |
Die Äquivalenzumformung von Gleichung (a) und (b) ergibt die äquivalente Länge L' für die relevanten örtlichen Verluste:
|
|
L' |
= |
|
· |
D |
|
|
[m] |
Gleichung (2) |
Für turbulente Strömung errechnet sich die Widerstandszahl λ gemäß Prandtl-Colebrook über die Formel:
|
|
λ |
= |
|
|
|
[-] |
Gleichung (3) |
Die Umformung der Gleichung ergibt Verlustbeiwert k, der Ersatz von λ durch λ' gemäß Gleichung (1) die erhöhte betriebliche Rauigkeit k' eines Rohres mit örtlichen Verlusten:
|
|
k' |
= |
D |
· |
10 |
|
|
|
[-] |
Gleichung (4) |
Dabei wird für v > 3 m/s folgende Annahme getroffen:
|
Re |
® |
∞ |
|
[-] |
In allen Gleichungen kann der Durchmesser auch durch den hydraulischen Radius ersetzt werden:
|
|
D |
= |
4 |
· |
Rh |
|
|
[m] |
Erhöhte Rohrlänge L'
|
|
Zugehöriges Symbol |
In diesem Lösungsansatz wird die Rohrlänge vergrößert, um die lokalen Verluste zu modellieren. Als Ersatzwert wird die Länge L' angegeben.
So geht's:
-
Berechnung von k/D. Dabei ist auf die richtigen Dimensionen, also k und D jeweils in Millimeter oder Meter, zu achten!
-
Berechnung der Widerstandszahl λ über Gleichung (3).
-
Festlegung des Verlustbeiwertes ζ.
-
Berechnung von L' über Gleichung (2).
Die erhöhte Rohrlänge L' ist manuell im Formular Haltung (Hydraulik) in das Feld Länge einzugeben. Bei der hydraulischen Berechnung wird dann anstelle des Stammdatenfeldes dieser Ersatzwert verwendet, ohne dass die exakte Länge des Rohres verändert werden muss. Vorsicht! Eine Verletzung der Randbedingung v < 3 m/s kann zu L' < L führen. Der Wert von L' ist dann nicht maßgebend!
Erhöhte Rohrrauigkeit k'
|
|
Zugehöriges Symbol |
In diesem Lösungsansatz wird die Rohrrauigkeit erhöht, um die lokalen Verluste zu modellieren. Als Ersatzwert wird die Rohrrauigkeit k' angegeben.
So geht's:
-
Berechnung von k/D. Dabei ist auf die richtigen Dimensionen, also k und D jeweils in Millimeter oder Meter, zu achten!
-
Berechnung der Widerstandszahl λ über Gleichung (3).
-
Festlegung des Verlustbeiwertes ζ.
-
Berechnung der Ersatz-Widerstandszahl λ' über Gleichung (1).
-
Berechnung von k' über Gleichung (4).
Die erhöhte Rohrrauigkeit k' ist manuell im Formular Haltung (Hydraulik) als k-, kb-Wert einzugeben. Diese wird dann in der hydraulischen Berechnung abweichend vom allgemeinen Vorgabewert gemäß Formular Hydraulik-Optionen verwendet. Vorsicht! Eine Verletzung der Randbedingung v < 3 m/s kann zu k' < k führen. Der Wert von L' ist dann nicht maßgebend!
Abflussbildung
|
|
Zugehöriges Symbol |
Bei der Berechnung des Oberflächenabflusses werden die komplexen Zusammenhänge zwischen gefallenem Niederschlag und dem Abfluss auf der Oberfläche erfasst. Es erfolgt eine Umwandlung eines Regenereignisses in einen Oberflächenabfluss unter Berücksichtigung der Art des Regenereignisses, der Oberflächenzusammensetzung und der Verluste infolge Verdunstung, Benetzung, Muldenauffüllung sowie Versickerung. Die Verluste sind vornehmlich vom Befestigungsgrad, der Neigung der Oberfläche sowie von der Art des Untergrundes abhängig.
Der Oberflächenabfluss aus einem Niederschlagsereignis wird getrennt für die befestigten Flächen (Straßen, Dächer, Gehwege, etc.) und unbefestigten Flächen bestimmt. Das Programm ermittelt Oberflächenabflussganglinien, die die zu erwartenden Zuflüsse ins Kanalnetz für verschiedene Berechnungsregen in ihrer zeitlichen Abfolge darstellen.
Die hydraulische Modellierung ist mit folgenden Elementen der Flächenbelastung, Flächendetaillierung und Abflussbildung verknüpft:
Hydraulische Modellierung
|
|
Zugehöriges Symbol |
Der Abfluss von einer beregneten Oberfläche ist gemäß Saint-Venant über die Kontinuitätsgleichung und die Bewegungsgleichung beschreibbar. In die Kontinuitätsgleichung geht der effektive Niederschlag ein, aus dem die Verluste durch Mulden, Benetzung, Versickerung und Verdunstung eliminiert sind. Der Fließweg von den Einzugsflächen in die Haltungen wird über die Streifenbreite berücksichtigt. Der Abschnitt schließt mit Modellierungsgrundsätzen für den Regenwasserabfluss ins Schmutzwassersystem ab.
Kontinuitätsgleichung
|
|
Zugehöriges Symbol |
Die Kontinuitätsgleichung lautet:
|
|
|
+ |
dx |
- |
ie |
= |
0 |
|
|
[m/s] |
Bewegungsgleichung
|
|
Zugehöriges Symbol |
Die Bewegungsgleichung lautet:
|
|
|
+ |
v |
· |
|
+ |
g |
· |
|
- |
g |
· |
( |
IS |
- |
IR |
) |
+ |
|
= |
0 |
|
|
[m/s²] |
mit:
|
r |
: |
|
Niederschlagsintensität |
|
[ |
|
] |
|
ie |
: |
|
Effektiver Niederschlag |
|
[ |
|
] |
|
q |
: |
|
Spezifischer Abfluss |
|
[ |
|
] |
|
x |
: |
|
Entfernung in Fließrichtung |
|
[m] |
|
h |
: |
|
Wassertiefe |
|
[m] |
|
v |
: |
|
Fließgeschwindigkeit |
|
[m/s] |
|
t |
: |
|
Zeit |
|
[s] |
|
IS |
: |
|
Neigung der Oberfläche |
|
[-] |
|
IR |
: |
|
Reibungsgefälle |
|
[-] |
|
g |
: |
|
Erdbeschleunigung |
|
[m/s²] |

Schema des Oberflächenabflusses
Ein Größenvergleich der einzelnen Terme in der Bewegungsgleichung ergibt für den Oberflächenabfluss, dass die Beschleunigungsglieder und der Impuls der fallenden Regentropfen vernachlässigbar (bzw. im Reibungsgefälle mit erfassbar) sind. Die Bewegungsgleichung lautet dann:
|
|
|
= |
IS |
- |
IR |
|
|
[m/m] |
Als Beziehung für das Reibungsgefälle lR hat sich bei der Berechnung des Oberflächenabflusses die Manning-Strickler-Formel mit dem Geschwindigkeitsbeiwert ks durchgesetzt:
|
|
q |
= |
ks |
· |
h |
5/3 |
· |
IR |
0,5 |
|
|
[ |
|
] |
Bei Annahme einer linearen Zunahme des spezifischen Abflusses auf der Fließstrecke x vereinfacht sich einerseits die Kontinuitätsgleichung zu
|
|
|
+ |
qe(t) |
= |
ie(t) |
|
|
[m/s] |
qe ist hierbei der Gesamtabfluss am unteren Ende der Fläche mit der Länge L:
|
|
qe |
= |
|
· |
he |
5/3 |
· |
IS |
0,5 |
|
|
[ |
|
] |
Andererseits lässt sich damit die mittlere Wassertiefe auf der Oberfläche berechnen:
|
|
|
|
|
|
L |
|
|
|
|
||
|
|
h |
m |
= |
|
∫ |
hdx |
|
|
[m] |
||
|
|
|
|
|
|
0 |
|
|
|
|
Das Integral lässt sich wie folgt auflösen:
|
hm |
= |
|
· |
he |
|
|
[m] |
Somit reduziert sich das System partieller Differentialgleichungen zu einer einzigen Differentialgleichung:
|
|
|
+ |
|
· |
( |
|
) |
5/3 |
· |
IS |
0,5 |
= |
ie(t) |
|
|
[m/s] |
In der Gleichung ist h die mittlere Abflusstiefe auf dem Teil der Oberfläche, der bereits zum Abfluss beiträgt. Mit der Differenzenform obiger Gleichung
|
|
h2 |
- |
h1 |
+ |
0,5 |
· |
( |
Q1 |
+ |
|
· |
[ |
1,6 |
· |
h2 |
] |
5/3 |
· |
IS |
0,5 |
) |
· |
Δt |
- |
ie(t) |
· |
Δt |
= |
0 |
|
|
[m] |
und den im folgenden Abschnitt angegebenen Formeln zur Berechnung des effektiven Niederschlags lässt sich nun ein implizites Gleichungssystem aufstellen, das zur Bestimmung der Unbekannten (h bzw. qe) zum Zeitpunkt t + Dt ausreicht. Zur Lösung wird ein Newton-Algorithmus verwendet.
Effektiver Niederschlag
|
|
Zugehöriges Symbol |
Der für den Oberflächenabfluss effektive Niederschlag ie ergibt sich aus dem gefallenen Regen abzüglich der für den Abflussvorgang verlorenen Wassermengen, der sogenannten Verluste:
-
Benetzungsverluste (B)
-
Muldenauffüllung (M)
-
Verdunstung (V)
-
Versickerung (f)
Die Benetzungsverluste sind ein Schwellenwert, also zeitunabhängig.
Die zufällige Verteilung der Oberflächenunebenheiten und der damit räumlich unterschiedliche Muldenrückhalt bedingen, dass die momentanen Muldenverluste abhängig sind von der gerade zur Verfügung stehenden Wassermenge sowie dem Flächenanteil, dessen Muldenvolumen kleiner als diese Wassermenge ist. Sehr flache Mulden und ebene Flächen liefern bereits kurz nach Beendigung des Benetzungsvorganges einen Abfluss. Mit anhaltendem Niederschlag tragen immer tiefere Mulden zum Abfluss bei.
Bei Nachrechnung von Messungen an Testflächen ergab die Verwendung einer gestutzten Normalverteilung für die Muldentiefen eine gute Übereinstimmung mit den Abflussmessungen (Königer 1976).
Die Annahme einer großen Streuung der Muldentiefen bewirkt eine s-förmige Anlaufkurve und ein langes Nachlaufen, eine kleine Streuung einen plötzlichen Beginn des Abflusses und ein abruptes Ende bei durchlässigen Flächen.
Für den Anfangsverlust wird für jede in einem Teileinzugsgebiet vorkommende Oberflächenart (maximal drei; z.B. Verkehrsflächen, Dachflächen, Grünflächen) je ein Wert vorgegeben, der programmintern zu einem Drittel als vom Gefälle unabhängiger Benetzungsverlust und zu zwei Dritteln als mit dem Gefälle abzumindernde mittlere Muldentiefe aufgeteilt wird:
|
|
ML |
= |
ML=0 |
· |
( |
1 |
- |
L |
) |
3 |
|
|
[m] |
Die Verdunstung wird als konstanter Dauerverlust angesetzt. Die Versickerung auf durchlässigen Flächen wird durch die Gleichung von Horton beschrieben:
|
|
f(t) |
= |
fc |
+ |
( |
f0 |
- |
fc |
) |
· |
e |
-k·t |
|
|
[m/s] |
mit:
|
fc |
: |
|
Endversickerung (t ® ¥) |
|
[m/s] |
|
f0 |
: |
|
Anfangsversickerung (t = 0) |
|
[m/s] |
|
k |
: |
|
Rezessionskonstante |
|
[1/min] |
|
t |
: |
|
Zeit |
|
[min] |
Diese Gleichung gibt die theoretische Versickerungskapazität an, wenn auf der Oberfläche mehr Wasser zur Verfügung steht, als der Boden aufnehmen kann. Ist die Regenintensität kleiner, oder ist nach der Regenspende nicht mehr genügend Vorrat auf der Oberfläche vorhanden, so wird der Parameter t2 durch Gleichsetzen der im Berechnungsintervall zur Verfügung stehenden Wassermenge DW mit dem Integral der Versickerungsgleichung ermittelt:
|
|
ΔW |
= |
fc |
· |
( |
t2 |
- |
t1 |
) |
- |
( |
f0 |
- |
fc |
) |
· |
( |
e |
-a·t2 |
- |
e |
-a·t1 |
) |
|
|
[m] |
Darin sind t1,2 die Größen des Parameters t am Beginn bzw. Ende des Berechnungsintervalls.
Bei schwachen Niederschlägen und nach Regenende hängt die effektive Versickerung von der Verteilung der Bodenunebenheiten ab, da nur auf den von Wasser bedeckten Flächenanteilen die Versickerungskapazität ausgenutzt werden kann.
Auf undurchlässigen Flächen entleeren sich die Mulden in gleicher Weise durch die Verdunstung nach Regenende.
Der in die Kontinuitätsgleichung einzusetzende effektive Niederschlag ergibt sich zusammenfassend aus der Ungleichung
|
ie |
(t) |
· |
Δt |
≤ |
r(t) |
· |
Δt |
- |
fe |
(h, τ, r) |
· |
Δt |
- |
B |
- |
M(h) |
- |
V |
· |
Δt |
|
[m] |
Da die zeitliche Abfolge der Verluste auf Flächen mit unterschiedlichen hydrologischen Parametern verschieden ist, wird die Abflussberechnung für jede dieser Flächen getrennt durchgeführt. Erst die Abflussganglinien werden entsprechend den Flächenanteilen Ai von Straßen, Dachflächen und Grünflächen in einem Einzugsgebiet überlagert:
|
|
|
|
i |
|
|
|
|
|
|
|
|
|
|
|
Q(t) |
= |
Σ |
q |
e |
(t) |
· |
A |
i |
|
|
[m³ / s] |
|
|
|
|
1 |
|
|
|
|
|
|
|
|
|
Streifenbreite
|
|
Zugehöriges Symbol |
Die Festlegung der Streifenbreite erfolgt über ein iteratives Verfahren. Die Streifenbreiten sind aber vorzugeben, damit diese bei der Datenprüfung im Vorfeld der eigentlichen Kanalnetzberechnung auf ihre Plausibilität untersucht werden können.
Die Kontrolle der Streifenbreiten erfolgt per Datenprüfung (siehe Protokolldatei DATEST.DAT). Diese Protokolldatei enthält eine Tabelle der mittleren Streifenbreiten und Befestigungsgrade für alle Oberflächentypen.
Vereinfachte Berechnungsformeln
Die Streifenbreiten der einzelnen Teilflächenarten können vereinfacht wie folgt berechnet werden:
|
● |
Grünfläche: |
SBR = MSBR · (1-GAMMA) |
|
● |
Straßenfläche: |
SBR = MSBR · GAMMA · (1-GADA) |
|
● |
Dachfläche: |
SBR = MSBR · GAMMA · GADA |
Dabei ist GADA der Dachflächenanteil und GAMMA der Befestigungsgrad der Teileinzugsfläche.
Gefälleabhängige Wertkorrektur
In der Berechnung werden die einzelnen Streifenbreiten zusätzlich in Abhängigkeit vom mittleren Fließgefälle GEF nach folgender Formel vergrößert:
|
SBR' |
= |
SBR |
· |
( |
1 |
+ |
GEF² |
) |
0,5 |
|
[m] |
Dabei ist das Gefälle als absolute Zahl mit zwei Nachkommastellen zu verstehen.
Berechnungsfließstrecke
Die mittlere Streifenbreite MSBR einer Einzugsfläche ist definiert als der maximale mittlere Fließweg eines Wassertropfens vom Rand der Einzugsfläche zum Kanal. Vereinfachend kann diese Streifenbreite aus dem Quotienten von Einzugsfläche A und Haltungslänge L abgeleitet werden:
-
MSBR = A/L
Der Abfluss des Wassers von der Einzugsfläche erfolgt nicht auf der kürzesten Strecke. Durch Inhomogenitäten der Fläche sowie zusätzliche Fließwege auf der Straße und im Sinkkastenanschluss ergibt sich ein erheblich längerer Gesamtfließweg. Daher wird in GVM nicht der einfache rechnerische Fließweg, sondern der doppelte Fließweg angesetzt.
Regenwasserabfluss ins Schmutzwassersystem
|
|
Zugehöriges Symbol |
Im Berechnungsprogramm wird der Oberflächenabfluss von befestigten und unbefestigten Flächen in das Schmutzwassersystem auf die an dieser Stelle beschriebene Weise berücksichtigt.
Abfluss aus unbefestigten Flächen
Der Parameter GAMMA beschreibt den Befestigungsgrad. Ein GAMMA-Wert von 0 bedeutet zunächst nur, dass die Einzugsfläche unbefestigt ist und folglich ausschließlich die unbefestigte Fläche zum Niederschlagsabfluss beiträgt.
Sonderbedingungen für keinen Abfluss
Für den Niederschlagsabfluss in das Schmutzwassersystem gelten folgende Sonderbedingungen:
-
GAMMA = 0, ED > 0, IW = 0: Abfluss der unbefestigten Fläche wird nicht berechnet.
-
GAMMA = 0, ED = 0, IW > 0: Abfluss der unbefestigten Fläche wird nicht berechnet.
-
GAMMA = 0, ED > 0, IW > 0: Abfluss der unbefestigten Fläche wird nicht berechnet.
Abfluss bei Sonderbedingungen
Falls bei den genannten Sonderbedingungen trotzdem ein Abfluss der unbefestigten Fläche berechnet wird, wird folgendes Vorgehen empfohlen:
-
GAMMA = 0,001: Vernachlässigbar kleiner Abfluss der unbefestigten Fläche wird berechnet.
Der damit verbundene Fehler liegt im Bereich der Rechengenauigkeit.
Immer Abfluss
Unter folgenden Bedingungen wird immer ein Abfluss in das Schmutzwassersystem berechnet:
-
GAMMA = 0, ED = 0, IW = 0: Abfluss der unbefestigten Fläche wird berechnet.
-
GAMMA > 0: Abfluss der befestigten und der unbefestigten Fläche wird berechnet.
Regentyp
|
|
Zugehöriges Symbol |
Parameterübersicht:
|
Parameter |
Einheit |
Feld |
Gruppe |
Einsatzbereich |
|
RK |
- |
Bezeichnung |
Eindeutige Bezeichnung des Regentyps |
|
|
RA |
- |
Regenart |
Formularkopf |
Herkunftsart der Regendaten |
|
TR |
min |
Dauer (Kurzzeit) |
Berechnete Gesamtdauer des Regens |
|
|
TR |
min |
Dauer |
Berechnete Gesamtdauer des Regenereignisse |
|
|
PHI |
1/a |
Häufigkeit (Kurzzeit) |
Kennwerte |
Jährliche Häufigkeit des Regens |
|
SANF |
(Zeit) |
Startdatum |
Kennwerte |
Langzeitsimulation und Datumsregen |
|
SEND |
(Zeit) |
Enddatum |
Kennwerte |
Langzeitsimulation und Datumsregen |
|
IDTRA |
min |
Zeitschritt der zugeordneten Regenereignisse |
||
|
DTI |
min |
Kurzzeitsimulation |
Zeitschritte Berechnung |
Zeitintervall der Kanalnetzsimulation |
|
DTA |
min |
Ganglinien (Kurzzeit) |
Zeitschritte Berechnung |
Zeitintervall der Ganglinie im Formular |
RK
Über die Bezeichnung wird der Regentyp dem Berechnungslauf (Oberflächenabflüsse und Kanalnetz) zugeordnet.
RA
Folgende Regenarten RA sind standardmäßig vorgegeben:
|
● |
0 |
Treppenfunktion: |
Eingabe des Regens als Treppenfunktion. |
|
● |
1 |
Mo dellregen: |
Treppenfunktion, die auf statistischen Auswertungen beruht. |
|
● |
2 |
Blockregen: |
Ähnlich wie Option (1). |
|
● |
3 |
Naturregen: |
Datumsregen (1 Tag Simulation). |
|
● |
4 |
Niederschlagskontinuum: |
Ausschließlich für die Langzeitsimulation. |
|
● |
5 |
Naturregen einer Niederschlagsserie: |
Ausschließlich für die Langzeitsimulation. |
IDTRA
IDTRA muss mit den Werten der zugeordneten Ereignisse übereinstimmen. Außerdem sind folgende Vorgaben einzuhalten:
|
● |
1 min |
Zulässiger Mindestwert |
|
● |
5 min |
Generell genutzter Wert |
DTI
DTI muss folgende Vorgaben einzuhalten:
|
● |
1 min |
Zulässiger Mindestwert. Empfohlen für die Kurzzeitsimulation der Regen- und Mischwasserabflüsse. |
|
● |
30 min |
Empfohlen für eine ausschließliche Simulation der Trockenwetterabflüsse. |
|
● |
60 min |
Zulässiger Höchstwert. |
Regenereignis
|
|
Zugehöriges Symbol |
Parameterübersicht:
|
Parameter |
Einheit |
Feld |
Gruppe |
Einsatzbereich |
|
RK |
- |
Nummer |
Alphanumerische Regenkennung |
|
|
TR |
min |
Dauer |
Dauer des Regenereignisses |
|
|
SANF |
(Zeit) |
Startdatum, Startzeit |
Langzeitsimulation |
Startzeitpunkt des Regenereignisses |
|
SEND |
(Zeit) |
Enddatum, Endzeit |
Langzeitsimulation |
Endzeitpunkt des Regenereignisses |
|
IDAU |
- |
Intervallzahl |
Langzeitsimulation |
Intervalle des Regenereignisses |
|
IDTR |
min |
Intervalllänge |
Langzeitsimulation |
Länge eines Intervalls |
|
T |
min |
Zeit T [min] |
Zeitpunkt T der Datenreihe |
|
|
N |
mm |
Höhe N [mm] |
Niederschlagsdaten |
Niederschlagshöhe des Intervalls |
|
r |
l/(s∙ha) |
Spende r [l/(s∙ha)] |
Niederschlagsdaten |
Regenspende des Intervalls |
RK
Mit Hilfe der Regenkennung RK und der Oberflächenkennung OFK wird die als Belastung gewünschte Oberflächenabflussganglinie in der Datei ZUSATZ.INP gefunden. Je Oberflächentyp kann ein Berechnungslauf bis zu 10 Regen verarbeiten.
Trockenwetterabfluss
|
|
Zugehöriges Symbol |
Parameterübersicht:
|
Parameter |
Einheit |
Feld |
Gruppe |
Einsatzbereich |
|
WVB |
l/(E∙d) |
Wasserverbrauch |
Schmutzwasseranfall |
|
|
E/HA |
l/(s∙ha) |
Schmutzwasser |
Spezifische Werte |
Schmutzwasseranfall |
|
IW |
l/(s∙ha) |
Gewerbe / Industrie |
Spezifische Werte |
Industriell-gewerblicher Abwasseranfall |
|
FREM |
l/(s∙ha) |
Fremdwasser d. Regen |
Spezifische Werte |
Fremdwasseranfall |
|
X1 |
h/d |
Tag |
Tagesstundenmittel Trockenwetterabfluss |
|
|
X2 |
h/d |
Nacht |
Faktoren Stundenmittel |
Nachtstundenmittel Trockenwetterabfluss |
|
FIW |
- |
Nacht Gewerbe / Industrie |
Faktoren Stundenmittel |
Nachtstundenmittel Industrie / Gewerbe |
|
IW |
l/s |
Gewerbe / Industrie |
Industriell-gewerblicher Abwasseranfall |
|
|
FREM |
% |
Aufschlag auf SW-Menge |
Fremdwasseranfall |
|
|
FREM |
l/(s∙ha) |
Flächenspezifische Menge |
Fremdwasser ohne Regen |
Fremdwasseranfall |
|
FREM |
l/(s∙km) |
Längenspezifische Menge |
Fremdwasser ohne Regen |
Fremdwasseranfall |
|
XQH |
- |
Stundenmittelwerte Qh |
Schmutzwasseranfall Langzeitsimulation |
|
|
XQG |
- |
Stundenmittelwerte Qg,i |
Tages- und Jahresgänge |
Industrie / Gewerbe Langzeitsimulation |
|
XQF |
- |
Monatsmittelwerte Qf |
Tages- und Jahresgänge |
Fremdwasseranfall Langzeitsimulation |
X1
Per Division des mittleren täglichen Trockenwetterabflusses durch X1 ergibt sich der mittlere Trockenwetterabfluss Qh für die Tagesstunden von 08:00 Uhr bis 20:00 Uhr. Für X1 sind Werte ≤ 24 einzugeben.
X2
Per Division des mittleren täglichen Trockenwetterabflusses durch X2 ergibt sich der mittlere Trockenwetterabfluss Qh für die Nachtstunden von 20:00 Uhr bis 08:00 Uhr. Für X2 sind Werte ≥ 24 einzugeben.
FIW
Für Gewerbe- und Industriebetriebe ohne Produktion in Nachtschichten kann über FIW eine erhebliche Abminderung des Nachtstundenmittels von QG erreicht werden. Mit FIW = 0 wird QG auf 0 gesetzt.
XQH
Über XQH wird ein Tagesgang Werktag für häusliches Abwasser, beispielsweise HW02, zugeordnet. Der zugehörige Tagesgang Wochenende wird automatisch zugeordnet.
XQG
Über XQG wird ein Tagesgang Werktag für gewerblich-industrielles Abwasser, beispielsweise IW01, zugeordnet. Der zugehörige Tagesgang Wochenende wird automatisch zugeordnet.
XQF
Über XQF wird der Fremdwasserjahresgang gewählt. Jeder Jahresgang ist über 12 Monatsmittelwerte definiert.
Tages- und Jahresgänge
Die Tages- und Jahresgänge stehen für die Langzeitsimulation mit / ohne Schmutzfrachten zur Verfügung. In diesem Abschnitt geht es um folgende Themen:
Zuordnung
|
|
Zugehöriges Symbol |
So geht's:
-
Die Trockenwettertagesgänge können beliebig zugeordnet werden.
-
Wird im Formular Hydraulik-Optionen ein Trockenwetterabfluss ohne gesetzten Tagesgang gewählt, so rechnet HydroCAD automatisch mit dem Kurzzeitparameter X1.
-
Für Fremdwasser-Jahresgänge wird bei fehlender Zuordnung der Wert des Kurzzeitparameters FREM für die Langzeitsimulation genutzt.
-
Die Tages- und Jahresgänge können im Formular Gebiet für die untergeordneten Einzugsflächen gewählt werden. Für die betreffenden Einzugsflächen gelten nicht die Vorageben der Hydraulik-Optionen. Die Berechnung prüft automatisch, auch für die Kurzzeitsimulation, ob je Haltung nur ein Trockenwetterabfluss zugeordnet wurde. Andernfalls wird die Berechnung vorzeitig abgebrochen.
Trockenwettertyp
|
|
Zugehöriges Symbol |
Über Standard-Hydraulik-Bibliotheken generieren können 6 unterschiedliche Trockenwettertypen angelegt werden. Die integrierten Standardwerte für das häusliche Schmutzwasser beruhen auf den Empfehlungen der DWA. Jeder Trockenwettertyp umfasst 2 Trockenwetter-Tagesgänge für häusliches und 2 Trockenwetter-Tagesgänge für gewerblich-industrielles Schmutzwasser. Je Berechnungslauf können maximal 25 Trockenwettertypen verwendet werden.
Parameterübersicht:
|
Parameter |
Einheit |
Feld |
Gruppe |
Einsatzbereich |
|
TTN |
- |
Bezeichnung |
Gruppierung von vier Tagesgängen |
|
|
TP |
- |
Typ |
Formularkopf |
Erster Buchstabe H oder I der Bezeichnung |
|
TG |
- |
Tag |
Formularkopf |
Zweiter Buchstabe W oder S der Bezeichnung |
|
NR |
- |
Nr. |
Formularkopf |
Ziffer 01 bis 99 der Bezeichnung |
|
T |
min |
|
Zeit für den Zeitschritt 30 oder 60 Minuten |
|
|
GANG |
- |
Qh·24/Qd |
Werte |
Dimensionsloser Wert des Tagesgangs |
TTN
Jeder Trockenwettertyp besitzt 4 Datensätze, deren Bezeichnung automatisch über folgende Kombination der Parameter TP + TG + NR gebildet wird. Beispielsweise besitzt ein Trockenwettertyp Datensätze mit den Bezeichnungen HW02, HS02, IW02, IS02. Der Versuch, einen Datensatz mit inkompatibler Bezeichnung zu speichern, erzeugt eine Fehlermeldung.
TP
Der Typ TP bildet das Hauptunterscheidungsmerkmal zwischen den Charakteristika der Tagesgänge:
|
● |
H |
Häuslich: |
Tagesgang des Abwassers privater Haushalte. Der Verlauf hängt grundlegend von der Zahl der angeschlossenen Einwohner ab. |
|
● |
I |
Industrie, Gewerbe: |
Tagesgang der Produktionsabwässer. Der Verlauf hängt von den produzierten Gütern und den Produktionsprozessen ab. |
TG
Der Tagesgang muss die Tagesart TG besitzen:
|
● |
W |
Werktag: |
Das Abwasser fällt an Werktagen an. |
|
● |
S |
Schichtfreier Tag: |
Das Abwasser fällt an Wochenenden oder Feiertagen an. |
NR
Für eine Berechnung können bis zu 25 Trockenwettertypen genutzt werden.
-
Jeder Trockenwettertyp muss eine Nummer (= Nr.) zwischen 1 und 99 erhalten.
-
Der Parameter Nr. entspricht im Prinzip der laufenden Nummer eines Trockenwettertyps.
-
Der Parameter Nr. bildet automatisch das zweistellige Suffix der Trockenwettertyp-Bezeichnung.
T
Die Uhrzeit ist für alle 30 Minuten oder für jede Stunde vorzugeben:
|
● |
30 min: |
Zeitspanne 00:00 Uhr ... 23:30 Uhr: |
Insgesamt ergeben sich 48 Werte. |
|
● |
60 min:</ p=""> |
Zeitspanne 00:00 Uhr ... 23:00 Uhr: |
Insgesamt ergeben sich 24 Werte. |
GANG
Die Werte von GANG entsprechen je Intervall dem dimensionslosen Verhältnis zwischen Schmutzwasseranfall in 30 (60) Minuten und dem Tagesanfall. Bei Verwendung des 30-Minuten-Intervalls muss sich eine Summe von 48, bei Verwendung des Stunden-Intervalls eine Summe von 24 ergeben.
Fremdwassertyp
|
|
Zugehöriges Symbol |
Jeder Fremdwassertyp entspricht einem Fremdwasserjahresgang. Über Standard-Hydraulik-Bibliotheken generieren können zwei Fremdwasserjahresgänge angelegt werden. Dabei beinhaltet der erste Datensatz die für Deutschland gemäß SMUSI vorgeschlagenen Werte. Je Berechnungslauf können maximal 5 Fremdwassertypen verwendet werden.
Parameterübersicht:
|
Parameter |
Einheit |
Feld |
Gruppe |
Einsatzbereich |
|
FRN |
- |
Bezeichnung |
Zuordnung des Fremdwasserjahresgangs |
|
|
T |
- |
Monat |
Monat des Fremdwasserjahresgangs |
|
|
GANG |
- |
Qmon·12/Qa |
Werte |
Dimensionsloser Wert des Fremdwasserjahresgangs |
FRN
Die Bezeichnung muss der Konvention FR + NR (zweistellig) genügen, beispielsweise FR01. Der Versuch, einen Datensatz mit inkompatibler Bezeichnung zu speichern, erzeugt eine Fehlermeldung.
T
Jeder Fremdwassertyp muss alle 12 Monate (Januar bis Dezember) beinhalten.
GANG
Die Werte von GANG entsprechen je Monat dem dimensionslosen Verhältnis zwischen dem monatlichen und dem jährlichen Fremdwasseranfall. Die Jahressumme von GANG muss den Wert 12 ergeben.
Schmutzfrachttyp
|
|
Zugehöriges Symbol |
Parameterübersicht:
|
Parameter |
Einheit |
Feld |
Gruppe |
Einsatzbereich |
|
STOFF |
- |
Stoff |
Zu bilanzierender Abwasserinhaltsstoff |
|
|
CNB |
mg/l |
c Qr (Aunb) |
Werte |
Regenwetterabfluss von nicht befestigten Flächen |
|
CBF |
mg/l |
c Qr (Abef) |
Werte |
Regenwetterabfluss von befestigten Flächen |
|
CH |
mg/l |
c Qh |
Werte |
Häusliches Abwasser |
|
CG |
mg/l |
c Qg+i |
Werte |
Gewerblich-industrielles Abwasser |
|
CF |
mg/l |
c Qf |
Werte |
Fremdwasser |
|
AFS |
% |
Anteil AFS |
Werte |
Abfiltrierbarer Anteil von STOFF. Klärwirkung Bauwerk |
STOFF
STOFF entspricht dem Abwasserinhaltsstoff, der in der Schmutzfrachtberechnung bilanziert werden soll. Folgende Standardwerte werden verwendet:
|
STOFF |
Langtext |
Beschreibung |
|
AFS |
Abfiltrierbare Stoffe |
Für jeden Stoff wird der Anteil der abfiltrierbaren Stoffe definiert. Daher ist die Verwendung des Parameters zwingend erforderlich. |
|
BSB |
Biologischer Sauerstoffbedarf |
Sauerstoff, den Mikroorganismen in einem Zeitraum von standardmäßig 5 Tagen für den Abbau der Abwasserinhaltsstoffe benötigen. |
|
CSB |
Chemischer Sauerstoffbedarf |
Sauerstoff, der bei der chemischen Oxidation aller Abwasserinhaltsstoffe verbraucht wird. |
|
NH4 |
Ammonium-Stickstoff |
Wichtiger Parameter für die Dimensionierung der Nitrifikation / Denitrifikation auf Kläranlagen. |
|
PO4 |
Phosphat-Phosphor |
Wichtiger Parameter für die Dimensionierung der biologischen oder chemischen Phosphorentfernung auf Kläranlagen. |
|
TOC |
Gesamter organischer Kohlenstoff |
Gesamtgehalt der Abwasserinhaltsstoffe an organischem Kohlenstoff. TOC gehört zusammen mit BSB und CSB zu den Summenparametern der Schmutzfracht. |
Maximal werden 6 Stoffe bei der Schmutzfrachtsimulation berücksichtigt. Bei mehr als 6 Stoffen wird der Import in den Berechnungskern mit einer Fehlermeldung abgebrochen.
CNB + CBF
Die hier Konzentrationswerte beziehen sich auf den Regenwasserabfluss von (CNB) nicht befestigten und (CBF) befestigten Einzugsflächen (einschließlich Dachflächen). Je Haltung ergeben sich die Frachten von STOFF per Multiplikation mit den Werten der zugehörigen Oberflächenabflussganglinien.
CH + CG + CF
Die Frachten werden pro Haltung per Multiplikation der Konzentrationen von STOFF mit dem Trockenwettergang (CH + CG) oder Fremdwassergang (CF) errechnet.
AFS
AFS bestimmt, wie viel Prozent von STOFF an Trennbauwerken wie Regenüberlauf, Springüberlauf oder Regenüberlaufbecken unter Berücksichtigung der Absetzwirkung zurückgehalten wird. AFS ist für den Stoff AFS zwingend auf den Wert 100 % zu setzen.
Oberflächentyp
|
|
Zugehöriges Symbol |
Im Oberflächentyp werden die Einzugsflächenparameter kalibriert, die für die hydrodynamische Simulation der Oberflächenabflüsse benötigt werden. Die Parameter DUNS, QABZUL und ABMIN sind unabhängig von der Teilflächenart. Daher werden sie im Oberflächentyp global erfasst. Die Berechnung des Oberflächenabflusses erfolgt getrennt für folgende Teilflächenarten:
-
Nicht befestigte Fläche
-
Verkehrsfläche
-
Dachfläche
Die Parameter Rezession und Versickerung nach Horton sind standardmäßig nur für die nicht befestigte Fläche einzugeben. Für durchlässige Verkehrsflächen und / oder Dachflächen sind jedoch ebenfalls sinnvolle Werte erforderlich. Für die meisten Oberflächenparameter lassen sich Erfahrungswerte angegeben. Logischerweise sind die Werte vor allem von der Art der Bodennutzung abhängig:
|
Bodennutzung |
Typische Beispiele |
|
Nicht bewachsen |
Ödland, Acker ohne Bewuchs (gehackt). |
|
Bewachsen |
Grünstreifen an Straßen, Bolzplatz, Spielwiese, Skihang. |
|
Acker bewachsen |
Getreide, Hackfrüchte, Weinbau. |
|
Dicht bewachsen |
Parkrasen, Grünanlage, Böschung. |
|
Nadelwald |
Fichtenwald, Tannenwald. |
|
Garten, Weide |
Garten, Wiese, Weide, Alm. |
|
Sonstiger Wald |
Laubwald, Mischwald, Stadtpark, Obstgarten, Obstplantage. |
Parameterübersicht (ANB = Nicht befestigte Fläche, AVK = Verkehrsfläche, ADA = Dachfläche):
|
Parameter |
Einheit |
Feld |
Gruppe |
Einsatzbereich |
|
OFK |
- |
Bezeichnung |
Bezeichnung für die Oberflächenabflussganglinien |
|
|
DUNS |
l/(s∙ha) |
Verdunstung |
Spezifische Verdunstungsrate |
|
|
QABZUL |
l/(s∙ha) |
Maximalabfluss |
Einzugsgebietsfläche |
Optionale maximal zulässige Abflussspende |
|
ABMIN |
- |
Abflussminderung |
Einzugsgebietsfläche |
Optionaler keinen Abfluss liefernder Flächenanteil |
|
GADA |
- |
Dachanteil von Abef. |
AVK |
Mittlerer Dachflächenanteil der befestigten Fläche |
|
K |
1/min |
Rezession |
ANB + AVK + ADA |
Rezessionskonstante der Teilflächenversickerung |
|
F0 |
l/(s∙ha) |
Startwert nach Horton |
ANB + AVK + ADA |
Versickerung der ungesättigten Teilfläche |
|
FC |
l/(s∙ha) |
Endwert nach Horton |
ANB + AVK + ADA |
Versickerung der vollständig gesättigten Teilfläche |
|
GEF |
% |
Neigung |
ANB + AVK + ADA |
Mittlere Neigung der Teilfläche |
|
KS |
m1/3/s |
Rauigkeit |
ANB + AVK + ADA |
Rauigkeit der Teilfläche nach Manning-Strickler |
|
SBR |
m |
Streifenbreite |
ANB + AVK + ADA |
Maximaler mittlerer Fließweg vom Teilflächenrand |
|
MUL |
mm |
Muldenverlust |
ANB + AVK + ADA |
Muldenverlust der Teilfläche zu Regenbeginn |
|
BEN |
mm |
Benetzungsverlust |
ANB + AVK + ADA |
Benetzungsverlust der Teilfläche zu Regenbeginn |
OFK
OFK wird beim Export in die Berechnung in einen alphanumerischen 4-stelligen Aliasnamen umgewandelt.
DUNS
Die spezifische Verdunstungsrate DUNS wird bei fehlender Eingabe automatisch mit dem Standardwert von 1,8 mm/d belegt. Folgende Werte sind erlaubt:
|
● |
0,00 .. 2,00: |
Zulässiger Wertebereich. |
|
● |
0,10 .. 2,00: |
Empfohlener Wertebereich. |
Für Regenereignisse ohne Datum wird automatisch der Mittelwert von DUNS gebildet. Für Regenereignisse mit Datum wird die DUNS über die langjährige Jahresganglinie abgeglichen und als Tagesganglinie in die Simulation eingelesen.
QABZUL
Der optionale Parameter QABZUL entspricht der maximal zulässigen Abflussspende aus den Teilflächen der jeweiligen Haltung. Der darüber hinausgehende Abfluss muss auf der Oberfläche gespeichert werden. Planerisch sind entsprechende Rückhalteeinrichtungen vorzusehen. Es sind Werte zwischen 1 und 1 000 l/(s∙ha) zulässig.
ABMIN
Der optionale Parameter ABMIN ermöglicht per Oberflächentyp die Festlegung eines Anteils der Gesamtfläche, der nicht in das Kanalnetz entwässert. In die Dateien RUNOFF.STZ und ZUSATZ.INP wird dann der Ersatzabfluss Q' = (1 - ABMIN) ∙ Q exportiert.
K + F0 + FC
Der Parameter F0 beschreibt das Versickerungsverhalten der Teilfläche zu Beginn eines Niederschlagsereignisses. Da der Boden noch nicht gesättigt ist, ist die Versickerungsrate in Abhängigkeit von der Bodenart relativ groß.
Der Parameter FC beschreibt das Versickerungsverhalten der Teilfläche ab dem Zeitpunkt einer vollständigen Sättigung des Bodens. Die Versickerungsrate ist dann in Abhängigkeit von der Bodenart relativ klein.
|
Bodennutzung |
Lehm, Ton |
lehmiger Sand |
Sand, Löß, Kies |
||||||||||||||||||||||||||||||||||||||||||||||||||||||||||||||||||||||||||||||||
|
|
|
|
GEF
Für den Parameter GEF werden folgende Werte empfohlen:
|
Teilflächenart |
Empfehlung |
Bemerkungen |
|
Nicht befestigte Fläche |
0,0 ... 50,0 |
Bei keiner Nutzung als Verkehrsfläche oder Dachfläche. |
|
Verkehrsfläche |
0,0 ... 20,0 |
Mittleres Längs- und / oder Quergefälle der Verkehrsfläche. |
|
Dachfläche |
0,0 .. 200,0 |
Typische Dachneigungen sind 58 % (30°), 100 % (45°), 176 % (60°). |
KS + MUL
Die Werte des Parameters MUL werden in der Berechnung entsprechend des Gefälles GEF abgemindert:
- MUL' = 0,33 ∙ MUL + 0,67 ∙ MUL ∙ (1-GEF/100)3
Für die Parameter KS und MUL werden folgende Werte empfohlen:
|
Bodennutzung |
KS |
MUL |
|
Nicht bewachsen |
51 |
2 |
|
Bewachsen |
3 |
2 |
|
Acker bewachsen |
4 |
8 |
|
Dicht bewachsen |
2 |
5 |
|
Garten, Weide |
1 |
5 |
|
Nadelwald |
0 |
2 |
|
Sonstiger Wald |
0 |
10 |
|
Straßenfläche |
40 |
2 |
|
Dachfläche |
60 |
1 |
Oberflächenabfluss
|
|
Zugehöriges Symbol |
Die Oberflächenabflüsse werden während der Kanalnetzberechnung automatisch generiert. Die Berechnungsergebnisse werden weiterhin in der Benutzeroberfläche ausgegeben.
Parameterübersicht:
|
Parameter |
Einheit |
Feld |
Gruppe |
Einsatzbereich |
|
OFK |
- |
Oberflächentyp |
Simulierter Oberflächentyp |
|
|
RK |
- |
Regentyp |
Formularkopf |
Simulierter Niederschlagstyp |
|
TA |
min |
Fließzeit |
Gesamtzeit der Oberflächenabflusssimulation |
|
|
T |
min |
T [min] |
Über den Regentyp gewählter Simulationszeitschritt |
|
|
Qbef |
l/(s∙ha) |
q (A E,b) |
Abflussganglinien |
Abflussspende der befestigten Teilflächen (mit Dachfläche) |
|
Qbef |
l/(s∙ha) |
q max von A E,b |
Maximalwerte |
Maximalwert von Qbef |
|
Qunbef |
l/(s∙ha) |
q (A E,nb) |
Abflussganglinien |
Abflussspende der nicht befestigten Teilflächen |
|
Qunbef |
l/(s∙ha) |
q max von A E,nb |
Maximalwerte |
Maximalwert von Qunbef |
Einzugsfläche
|
|
Zugehöriges Symbol |
Parameterübersicht:
|
Parameter |
Einheit |
Feld |
Gruppe |
Einsatzbereich |
|
- |
- |
Gebiet |
Nutzung von Gebietsdaten für die Einzugsfläche |
|
|
AEZ |
ha |
Gesamtfläche |
Formularkopf |
Flächengröße gemäß Einzugsflächenpolygon |
|
AEZ-BER |
ha |
Berechnungsrelevant |
Formularkopf |
Optionale berechnungsrelevante Flächengröße |
|
ART |
- |
Art |
Schmutz-, Misch- oder Regenwassersystem |
|
|
OFK |
- |
Oberflächentyp |
Entwässerungssystem |
Hydraulische Oberflächeneigenschaften |
|
GAMMA |
- |
Befestigt (Anteil) |
Entwässerungssystem |
Befestigter Anteil der Gesamteinzugsfläche |
|
NUMR |
- |
Haltung |
Entwässerungssystem |
Haltung. Die Kanalart muss mit ART übereinstimmen. |
Gebiet
Der Fläche zugeordnetes Gebiet. In folgenden Fällen ist für die Einzugsfläche unbedingt ein Gebiet zu wählen:
-
Der Fläche sollen Trockenwetterabflüsse zugeordnet werden.
-
Oberflächentypen und / oder die Anteile der befestigten Flächen sollen über das Gebiet vergeben werden.
Andernfalls ist die Wahl eines Gebietes nicht erforderlich.
AEZ-BER
Der Parameter AEZ-BER ist beispielsweise sinnvoll, wenn ein Teil der Einzugsgebietsfläche nicht zum Abfluss beiträgt. Dies ist vor allem bei größeren Einzugsflächen mit einem hohen nicht befestigten Anteil der Fläche der Fall. Alternativ kann die Größe der abflusswirksamen Fläche über den Oberflächentyp für alle zugehörigen Einzugsflächen reduziert werden.
GAMMA
Für IVER = 0 beschreibt der Parameter den Anteil der befestigten Fläche an der Gesamtfläche des Einzugsgebiets. Der spezifische häusliche Schmutzwasseranfall ergibt sich dann per Multiplikation mit dem spezifischen Wasserverbrauch WVB [l/(E∙d)].
Gebiet
|
|
Zugehöriges Symbol |
Gebiete fassen Einzugsflächen mit identischen hydraulischen Oberflächeneigenschaften zusammen.
Parameterübersicht (RWS = Regenwassersystem, SWS = Schmutzwassersystem, MWS = Mischwassersystem):
|
Parameter |
Einheit |
Feld |
Gruppe |
Einsatzbereich |
|
- |
- |
Bezeichnung |
Spezielle Bezeichnung nach Citra-Import |
|
|
OFK |
- |
Oberflächentyp |
RWS, SWS, MWS |
Oberflächentyp aller zugehörigen Einzugsflächen |
|
GAMMA |
- |
Anteil befestigte Fläche |
RWS, SWS, MWS |
Befestigungsgrad aller zugehörigen Einzugsflächen |
|
E/HA |
E/ha |
Einwohnerdichte |
RWS, SWS, MWS |
Berechnung des häuslichen Schmutzwassers |
|
E/HA |
- |
Schmutzstoffe |
Schmutzfrachttyp für die Schmutzfrachtsimulation |
Trockenwetterabfluss
Analog zur Verwendung in den Hydraulik-Optionen kann der Trockenwetterabfluss einem Gebiet zugeordnet werden. Die darüber zugeordneten Trockenwetterparameter haben dann Vorrang vor der Konfiguration in den Formular Hydraulik-Optionen.
Bezeichnung
Beim Citra-Import wird die Bezeichnung der Gebiete nach folgender Konvention aus den importierten Trockenwetterabflüssen generiert:
|
● |
Konvention: |
Sys1:Sys2:Sys3 - |
ED(S1:S2:S3) |
IW(S1:S2:S3) |
FREM(S1:S2:S3) |
|
● |
Definition: |
Systeme |
Qh24 spezifisch |
Qg24 spezifisch |
Qf24 spezifisch |
|
● |
Beispiel: |
M:R:S - |
ED(100:5:70) |
IW(5:0:0) |
FREM(0,2:0,1:0,4) |
Die Definition der Bezeichnungen wird hier noch kurz beschrieben:
-
Systeme:
Maximal können die drei Entwässerungssysteme Mischwasser (M), Regenwasser (R) und Schmutzwasser (S) importiert werden. Alternative Entwässerungssysteme sind ebenfalls möglich. -
Qh24 spezifisch:
Hier wird automatisch der spezifische häusliche Schmutzwasseranfall zumeist in l / (s ∙ ha) eingetragen. -
Qh24 spezifisch:
Hier wird automatisch der spezifische gewerblich-industrielle Schmutzwasseranfall zumeist in l / (s ∙ ha) eingetragen. -
Qh24 spezifisch:
Hier wird automatisch der spezifische Fremdwasseranfall zumeist in l / (s ∙ ha) eingetragen.
OFK
Der Oberflächentyp OFK wird für alle zugehörigen Einzugsflächen aktiv, falls er dort nicht explizit individuell gewählt wird. Falls OFK nicht zugeordnet ist, wird in der Exportdatei DATEST.INP der Oberflächentyp "ZZZZ" zugewiesen.
GAMMA
GAMMA beschreibt den Anteil der befestigten Fläche an der Gesamtfläche des Einzugsgebiets. Der Wert ist für alle zugehörigen Einzugflächen aktiv (falls nicht dort individuell gewählt).
Abflusstransport
|
|
Zugehöriges Symbol |
Die Linienelemente des Abflusstransportes können folgende Funktionen übernehmen:
-
Haltung des Kanalnetzes
-
Ablaufrohr (Drosselrohr) eines Bauwerks
-
Entlastungsrohr eines Bauwerks
-
Virtuelles Rohr (Ausschließlich zur Modellierung)
Zur Berechnung der Abflüsse und Wasserstände in Transportelementen kommen die partiellen Differentialgleichungen von Saint-Venant (1871) zur Anwendung. Diese beschreiben den instationären, ungleichförmigen, diskontinuierlichen Abfluss in offenen und geschlossenen Gerinnen.
In diesem Abschnitt geht es um folgende Themen:
Hydraulische Modellierung
|
|
Zugehöriges Symbol |
Die hydraulische Modellierung betrifft hauptsächlich zur Simulation des Abflusstransportes durch die Haltungen.
Bewegungsgleichung
Die Bewegungsgleichung lautet:
|
|
|
+ |
|
· |
|
+ |
|
· |
|
+ |
|
= |
ISo |
- |
IR |
|
|
[-] |
Darin bedeuten:
|
: |
|
Wasserspiegelgefälle |
|
[-] |
|
· |
|
: |
|
Änderung der Geschwindigkeitshöhe in Fließrichtung |
|
[-] |
|
· |
|
: |
|
Lokaler Beschleunigungsterm |
|
[-] |
|
: |
|
Energiebeitrag durch seitlichen Zufluss |
|
[-] |
|
ISo |
: |
|
Sohlgefälle |
|
[-] |
|
IR |
: |
|
Reibungsgefälle |
|
[-] |
Für das Reibungsgefälle wird entweder der Ansatz nach Manning-Strickler
|
|
IR |
= |
( |
|
) |
2 |
|
(K = Geschwindigkeitsbeiwert nach Manning-Strickler) |
[-] |
oder der Ansatz von Darcy-Weisbach mit dem Widerstandsgesetz von Prandtl-Colebrook verwendet.
Kontinuitätsgleichung
Die Kontinuitätsgleichung lautet:
|
|
|
+ |
|
= |
q |
|
|
[ |
|
] |
Darin bedeuten:
|
: |
|
Änderung des Durchflusses in Fließrichtung |
|
[ |
|
] |
|
: |
|
Änderung der durchströmten Fläche |
|
[ |
|
] |
|
q |
: |
|
Seitlicher Zu- oder Abfluss |
|
[ |
|
] |
Lösungsansatz
Für die numerische Berechnung werden die partiellen Ableitungen der Variablen v, y, Q und A durch Differenzen-Quotienten ersetzt. Je nachdem wie diese gebildet werden, unterscheidet man zwischen expliziten und impliziten Lösungsverfahren.
Explizite Verfahren
Explizite Verfahren sind relativ einfach zu programmieren, da nur jeweils die Gleichungen für einen einzelnen Punkt der neuen Zeitebene gelöst werden. Diese unterliegen jedoch dem Courant'schen Stabilitätskriterium:
|
|
|
= |
|v| |
± |
( |
|
) |
0,5 |
|
|
[m/s] |
Ist Δx/Δt kleiner als die Wellengeschwindigkeit, so wird das Lösungsverfahren numerisch instabil. Dies ist insbesondere beim Übergang zum Abfluss unter Druck der Fall, die hydraulischen Gleichungen werden dann oft durch "mehr als fragwürdige Näherungen ersetzt" (Liggett, 1975). Darüber hinaus wird das gegebene Kanalnetz üblicherweise so vereinfacht, dass möglichst lange Berechnungsstrecken Dx erhalten werden.

Gitter der Berechnungspunkte in der (x,t)-Ebene
Implizite Verfahren
Bei den impliziten Verfahren wie der GVM müssen dagegen simultane Gleichungssysteme gelöst werden, welche die Unbekannten aller Punkte der neuen Zeitebene t + Dt enthalten. Diese unterliegen nicht dem Courant'schen Stabilitätskriterium, so dass bei diesen sowohl die Größe der Zeitschritte Dt, als auch die Länge der Berechnungsstrecken Dx ganz nach den physikalischen Erfordernissen gewählt und die tatsächlichen Netzdaten unverändert übernommen werden können.
In der Ganglinien-Volumen-Methode werden folgende implizite Differenzen-Gleichungen verwendet:

Differenzen der Differenzen-Gleichungen
Kontinuitätsgleichung
Die Kontinuitätsgleichung lautet:
|
|
|
+ |
|
= |
q |
|
|
[ |
|
] |
Bewegungsgleichung
Die Terme der Bewegungsgleichung besitzen die Einheit [-]:
|
|
|
+ |
|
· |
( |
|
- |
|
) |
+ |
|
· |
( |
|
- |
|
) |
+ |
|
= |
ISo |
- |
IRm |
|
In der Gleichung bedeuten:
|
Qm |
= |
0,5 |
· |
( |
Qa |
+ |
Qe |
) |
|
[m³/s] |
|
|
I |
Rm |
= |
|
|
|
[-] |
|
|
A |
m |
= |
|
· |
∫ |
A(x)dx |
|
|
[m²] |
|
|
R |
m |
= |
|
· |
∫ |
R(x)dx |
|
|
[m] |
Die Größen mit Apostroph (Q'm und A'm) bezeichnen bekannte Werte aus der alten Zeitebene. Während für die Berechnung des Mittelwertes Qm die Annahme einer linearen Änderung auf der Strecke Δx ohne weiteres zulässig ist, muss bei der Berechnung von Am und Rm der nichtlineare Verlauf dieser Funktionen beachtet werden, wenn Diskretisierungsfehler vermieden werden sollen.
In der Kontinuitäts- und in der Bewegungsgleichung sind für den neuen Zeitpunkt t + Dt vier Unbekannte enthalten:
|
|
Qa |
Qe |
ya |
ye |
|
Für sich alleine reichen die beiden Gleichungen also nicht aus, um die vier Unbekannten zu bestimmen. Zwei weitere Bestimmungsgleichungen liefern die Knotenbedingungen am Anfang und Ende der Strecke Dx .
Das Speichervolumen der Schächte wird bei einem Einstau über Kanalscheitel in der Kontinuitätsgleichung berücksichtigt. Bei Druckleitungen von Pumpen, bei Dükern und bei offenen Gerinnen (Gräben, Bäche) wird kein Schachtvolumen angenommen.
Bei überlasteten Entwässerungsnetzen kann ein Ansteigen der Drucklinie bis über die Geländeoberkante erfolgen. Die zutreffende Simulation des Wasseraustritts auf das Gelände und des Rückstaus des Oberflächenabflusses sowie der weitere Verbleib dieser Wassermengen ist von erheblicher Bedeutung für die anschließenden Netzteile. Grundsätzlich bestehen drei Möglichkeiten:
-
Simulation der Kanäle als Druckrohre. Damit erhält man die für die Sanierung überlasteter Kanäle maßgebenden Abflüsse.
-
Simulation des Abflusses bzw. der Speicherung auf der Oberfläche durch zusätzliche Netzelemente. Dies ist insbesondere bei stark geneigtem Gelände und bei Geländemulden (z. B. Unterführungen) angebracht.
-
Annahme eines Speichers auf der Oberfläche, dessen Füllung und Leerung in Abhängigkeit von der Druckhöhe im Kanal berechnet wird. Die Leerung kann entweder zurück ins Netz erfolgen, oder das auf der Oberfläche zurückgehaltene Wasser verlässt das System.
Teilfüllungsmodellierung
|
|
Zugehöriges Symbol |
Im Vergleich zur Simulation von Fließgewässern liegt die Besonderheit der Kanalnetzberechnung einerseits in der prismatischen Form der Gerinne, andererseits in der geometrischen Ähnlichkeit unterschiedlich großer Kanalquerschnitte. Daher ist es sinnvoll, die geometrischen und hydraulischen Fließgerinnekennwerte über dimensionslose Zahlen in sogenannten Teilfüllungskurven getrennt nach Profiltyp darzustellen. Die relevante Teilfüllungskurve ist für alle geometrisch ähnlichen Profile verwendbar.
Die Teilfüllungskurven werden einmalig sowohl für geschlossene und offene als auch für gegliederte und ungegliederte Profiltypen berechnet. Die Parameter werden in Absolutwerten angegeben. Das Berechnungsprogramm liefert dann dimensionslose Relativwerte für die Teilfüllung, indem die Teilfüllungswerte durch Division auf die Werte bei Vollfüllung bezogen werden.
Geometrische Werte
Die Berechnung der geometrischen Werte bei Teilfüllung beliebiger Kanalprofile erfolgt entweder über die Definition des Profilquerschnittes als Polygonzug oder über geometrische Kenngrößen.
Werden die Wassertiefen mit hn-1 und hn und die Abszissenwerte der rechten und linken Wand mit xr,n bzw. xl,n bezeichnet, so ergeben sich für den Polygonzug folgende Berechnungsformeln:
|
Wassertiefe [m] |
hn |
= |
hn-1 |
+ |
Δhn |
|
|
Wasserspiegelbreite [m] |
bn |
= |
xr,n |
- |
xl,n |
|
|
Benetzter Umfang [m] |
un |
= |
un-1 |
+ |
( |
[ |
xl,n |
- |
xl,n-1 |
] |
2 |
+ |
Δhn |
2 |
) |
0,5 |
+ |
( |
[ |
xr,n |
- |
xr,n-1 |
] |
2 |
+ |
Δhn |
2 |
) |
0,5 |
|
|
Durchflossene Fläche [m²] |
An |
= |
An-1 |
+ |
0,5 |
· |
( |
bn-1 |
+ |
bn |
) |
· |
Δhn |
|
|
Hydraulischer Radius [m] |
Rh,n |
= |
|
|
|
Bei Definition über geometrische Kenngrößen werden die Wasserspiegelbreite, der benetzte Umfang und die durchflossene Fläche aus den geometrischen Kenngrößen (Höhe, Breite, Ausrundungsradien etc.) ermittelt.
Profilkonstanten
Um die errechneten Teilfüllungswerte möglichst einfach auf alle geometrisch ähnlichen Querschnittsformen anwenden zu können, werden folgende Profilkonstanten ermittelt:
|
Konstante 1 [-] |
K1 |
= |
|
|
|
|
Konstante 2 [-] |
K2 |
= |
|
|
|
|
Konstante 3 [-] |
K3 |
= |
|
|
|
|
Konstante 4 [m0,5/s] |
K4 |
= |
K1 |
· |
( |
|
) |
0,5 |
|
|
Die Profilkonstanten beschreiben Größenverhältnisse der Parameter Fläche, Höhe, Breite und hydraulischer Radius zueinander, wobei die Kenngrößen bei Vollfüllung miteinander in Beziehung gesetzt werden.
Relativwerte
Bei der Definition der Profilquerschnitte werden Absolutwerte für alle Parameter angegeben. Im Zuge der Berechnung werden durch Division der Teilfüllungswerte durch die entsprechenden Werte bei Vollfüllung dimensionslose Relativwerte ermittelt:
|
Wassertiefe [-] |
h' |
= |
|
|
|
|
Wasserspiegelbreite [-] |
b' |
= |
|
|
|
|
Benetzter Umfang [-] |
u' |
= |
|
|
|
|
Durchflossene Fläche [-] |
A' |
= |
|
|
|
|
Hydraulischer Radius [-] |
Rh' |
= |
|
|
|
Die Relativwerte für den Normalabfluss und den kritischen Abfluss bei Teilfüllung werden zur Unterscheidung zwischen schießendem und strömendem Abfluss beziehungsweise zur Berechnung der kritischen Tiefe an Abstürzen benötigt:
|
Geschwindigkeit bei Normalabfluss [-] |
v' |
= |
Rh' |
2/3 |
Strickler |
|
|
v' |
= |
Rh' |
0,625 |
Strickler |
|
Normalabfluss |
Q' |
= |
A' |
· |
v' |
|
|
|
Kritischer Abfluss [-] |
Q'k |
= |
A' |
· |
( |
|
) |
0,5 |
|
|
Die Absolutwerte für die Fließgeschwindigkeit und den Normalabfluss ergeben sich durch Multiplikation mit den Vollfüllungswerten des jeweiligen Sohlgefälles:
|
Geschwindigkeit bei Teilfüllung [m/s] |
vt |
= |
v' |
· |
vv |
|
|
Normalabfluss bei Teilfüllung [m³/s] |
Qt |
= |
Q' |
· |
Qv |
|
Der Absolutwert des kritischen Abflusses wird dann per Multiplikation mit der Profilkonstanten K4 und hv2,5 berechnet:
|
Kritischer Abfluss [m³/s] |
Qk |
= |
K4 |
· |
Q'k |
· |
hv |
2,5 |
|
Geschlossene Querschnitte
Bei geschlossenen Querschnitten mit horizontaler Decke nimmt der benetzte Umfang beim Übergang zur Vollfüllung sprunghaft um die Wasserspiegelbreite zu. Dementsprechend unstetig sind auch die Teilfüllungskurven für den hydraulischen Radius und den Normalabfluss. Bei Querprofilen mit allmählich abnehmender Wasserspiegelbreite (z. B. Kreis) haben der hydraulische Radius und der Normalabfluss bei etwa 85 % der Fülltiefe ein Maximum, um dann auf den Vollfüllwert abzunehmen. Diese Unstetigkeit bzw. die Mehrdeutigkeit der Funktion h' = f(Q') gibt es in Wirklichkeit nicht, da dieser Füllbereich durch das sog. "Zuschlagen" der Leitung übersprungen wird: Q'-Werte über 1,0 treten in der Natur in der Regel nicht auf.
Um rechnerisch einen stetigen und eindeutigen Übergang auf den Vollfüllwert zu erreichen, wird im Bereich kurz vor dem Schnittpunkt der Funktion h' = f(Q') mit dem Abszissenwert 1,0 und dem Vollfüllwert h'=Q'=1,0 ein Polynom 2. Grades eingepasst.
Gegliederte Querschnitte
Als gegliederte Querschnitte werden in der Kanalisationstechnik Profile mit einer Trockenwetterrinne und Auftritt bezeichnet bzw. im Flussbau Querschnitte mit Vorländern für den Hochwasserabfluss. Bei der Berechnung des hydraulischen Radius bzw. des kritischen Abflusses mit den unter 3.1.1.5 genannten Formeln treten hierbei in Höhe des Auftritts bzw. des Vorlandes Unstetigkeiten auf, da die ungleichförmige Geschwindigkeitsverteilung unberücksichtigt bleibt.
Es lässt sich zeigen, dass der Einfluss der Rinne ab der doppelten Rinnentiefe vernachlässigt werden kann. Unter dieser Voraussetzung und der Annahme, dass der Übergang vom einteiligen Querschnitt in der Rinne auf den mehrteiligen oberhalb der Rinne stetig verläuft, lassen sich für den Übergangsbereich hRinne<h<2hRinne die Polynome dritten Grades definieren:
|
|
|
|
|
i=3 |
|
|
|
|
|
|
|
|
|
Polynom 1 |
|
Q' |
= |
Σ |
a |
i |
· |
h |
i |
|
|
[m³ / s] |
|
|
|
|
|
i=0 |
|
|
|
|
|
|
|
|
|
|
|
|
|
i=3 |
|
|
|
|
|
|
|
|
|
Polynom 2 |
|
Q' |
= |
Σ |
b |
i |
· |
h |
i |
|
|
[m³ / s] |
|
|
|
|
|
i=0 |
|
|
|
|
|
|
|
|
Die Parameter ai bzw. bi werden aus den Neigungen der Teilfüllungskurven an den Stellen h = h Rinne und h = 2·h Rinne bestimmt.
Der hydraulische Radius ergibt sich dann im Übergangsbereich zu:
|
Strickler |
Rh' |
= |
( |
|
) |
1,5 |
|
|
|
Prandtl-Colebrook |
Rh' |
= |
( |
|
) |
1,6 |
|
|
Das beschriebene Verfahren ist im DWA-Arbeitsblatt A110 aufgenommen.
k4 = Qg / Hv^2,5
|
Zahl |
|
m0,5/s |
GVM - Parameter: |
K4 |
|
Der Parameter gilt als Anhaltswert für die Berechnung der Wechselsprünge.
Der Wert des Parameters k4 entspricht dem Quotient aus Qg (Durchfluss bei Grenzwassertiefe) und der zweieinhalbfachen Potenz der Wassertiefe bei Vollfüllung.
Die Grenzwassertiefe stellt sich im sogenannten "Grenzzustand" ein, bei dem das Fluid mit der niedrigsten spezifischen Energie transportiert wird. In diesem Zustand können kleine Änderungen der spezifischen Energie zu großen Wasserstandsänderungen führen. Die Grenzwassertiefe entspricht der Grenze zwischen Strömen und Schießen.
Berechnung
Die Rechenkonstante ergibt sich aus der Gleichung für den Grenzdurchfluss:
Qg = ( A3 / B ∙ g ) 0,5
Für den Standardfall "Kreisprofil" ergibt sich:
Qg / Hv 2,5 = 0,125 ∙ PI ∙ 1,5 ∙ g 0,5
Dabei ist g die Erdbeschleunigung mit rund 9,806651 m/s².
Profilform
Die Option für die Profilform wird gemäß folgender Auswahlliste gesetzt:
|
● |
1 |
Geschlossener Querschnitt: Abminderung von R mit Thormann - Faktor |
Diese Option kann nur für geschlossene Profile gewählt werden. |
|
● |
2 |
Geschlossener Querschnitt: Begrenzung des Normalabflusses auf 100% |
Diese Option kann nur für geschlossene Profile gewählt werden. |
|
● |
3 |
Geschlossener Querschnitt: Keine Manipulation der Ergebnisse. |
Diese Option wird vom Berechnungskern nicht mehr unterstützt und ist daher nicht erlaubt! |
|
● |
4 |
Offener Querschnitt |
Diese Option kann nur für offene Profile gewählt werden. |
Anmerkungen zur Profilform:
|
● |
Profile mit waagerechtem Scheitel |
Profile mit waagerechtem Scheitel können als geschlossene oder offene Querschnitte definiert werden. |
|
● |
offene Profile |
Bei offenen Profilen entfällt der benetzte Umfang der oberen horizontalen Begrenzung. |
|
● |
geschlossene Profile |
Der benetzte Umfang nimmt beim Übergang zur Vollfüllung sprunghaft um die Breite des waagerechten Scheitels zu. Die Teilfüllungskurven des hydraulischen Radius und des Normalabflusses weisen hier Unstetigkeiten auf. |
Radienprofil
Die geometrischen Parameter des Radienprofils besitzen die Einheit Millimeter. Die Skizze zeigt ein Profil mit einseitigem Auftritt, das über Radien und Höhen definiert wird.
DefinitionSkizze zur Definition des Radienprofils:
Beispiel: Kreisprofil mit überhöhtem Sohlgerinne |
ParameterMaßangaben zur Breite:
Maßangaben zur Höhe:
Maßangaben zur Krümmung:
|
Konfiguration der Radien
Folgende Tabelle zeigt die wichtigsten Details zur Konfiguration der Radien.
|
Parameter |
Wert |
Bedeutung |
||||||||||||||||||||||||||||||||||||||||||||||||||||||||||||
|
|
|
Polygonprofil
Die geometrischen Parameter des Polygonprofils besitzen die Einheit Millimeter. Die Skizze zeigt ein Polygonprofil mit vier Unstetigkeitsstellen, die mittels der Parameter XKL und XKR an die Berechnung übergeben werden:
Definition
Skizze zur Definition des Polygonprofils:

Beispiel: Eiprofil mit zwei Auftritten
Parameter
Polygonprofile werden über die hier beschriebenen Parameter beschrieben.
|
● |
2-fach: |
XKL: |
Unstetigkeitsstelle links: |
XL2 und XL3 |
|
● |
2-fach: |
XKR: |
Unstetigkeitsstelle rechts: |
XR2 und XR3 |
Das Polygonprofil ist über n = 4 horizontale Schnitte definiert. Dabei sind:
|
● |
n = 1 |
... |
n = i |
Nummer des horizontalen Schnittes. Nummer 1 = Sohle. |
|
● |
XL.1 |
... |
XL.i |
Relative X-Koordinate der links geschnittenen Profilwandung. |
|
● |
XR.1 |
... |
XR.i |
Relative X-Koordinate der rechts geschnittenen Profilwandung. |
|
● |
H.1 |
... |
H.i |
Höhe des horizontalen Schnitts, gemessen von der Sohle. |
Im Gegensatz zum Radienprofil ist die Angabe der GVM - Parameter BREIT und HOCH nicht erforderlich.
Wichtige Hinweise zu den Unstetigkeitsstellen
Je Profilseite (links / rechts) sind maximal 2 Unstetigkeitsstellen erlaubt:
|
● |
1 Unstetigkeitsstelle: |
Horizontale Profilteilung in 2 Bereiche. |
|
● |
2 Unstetigkeitsstellen: |
Horizontale Profilteilung in 3 Bereiche. |
Bei 2 Unstetigkeitsstellen o und p muss der Profilquerschnitt so gedreht sein, dass für die Schnitte durch die Unstetigkeitsstellen gilt:
|
● |
XL.o |
|
|
Unterste Unstetigkeitsstelle auf der linken Seite. |
|
● |
XR.p |
|
|
Unterste Unstetigkeitsstelle auf der rechten Seite. |
|
● |
H.o |
≤ |
H.p |
Der rechte Schnitt darf nicht niedriger liegen. |
Die am tiefsten gelegene Unstetigkeitsstelle muss sich also immer auf der linken Seite des Profilquerschnitts befinden.
Haltung
|
|
Zugehöriges Symbol |
Parameterübersicht:
|
Parameter |
Einheit |
Feld |
Gruppe |
Einsatzbereich |
|
SCH.O |
- |
Bezeichnung |
Zuordnung des Zulaufknotens |
|
|
HGO |
m NN |
OK Deckel |
Zulauf |
Geometrie für die Überstausimulation |
|
HSO |
m NN |
OK Sohle |
Zulauf |
Geometrie für die Kanalnetzsimulation |
|
SCH.U |
- |
Bezeichnung |
Zuordnung des Ablaufknotens |
|
|
HGU |
m NN |
OK Deckel |
Ablauf |
Geometrie für die Überstausimulation |
|
HSU |
m NN |
OK Sohle |
Ablauf |
Geometrie für die Kanalnetzsimulation |
|
PKZ |
- |
Kürzel |
Zuordnung des Profiltyps |
|
|
BREIT |
mm |
Breite |
Querprofil |
Geometrietransformation der Teilfüllungskurven |
|
HOCH |
mm |
Höhe |
Querprofil |
Geometrietransformation der Teilfüllungskurven |
|
AV |
m² |
Fläche |
Querprofil |
Optionale Angabe für ein Sonderprofil |
|
LE |
m |
Länge |
Berechnungsrelevante Haltungslänge |
|
|
GANG |
- |
Klappe vorhanden |
Absperrmöglichkeit im Zulauf der Haltung |
|
|
GANG |
- |
Haltung |
Randbedingungen |
Hydrauliknetzablauf, Klappe, virtuelle Leitung, ... |
|
KIOBE |
- |
Oberfläche |
Randbedingungen |
Siehe Hydraulik-Optionen |
|
KB |
mm |
k-, kb-Wert |
Reibungsverluste nach Prandtl-Colebrook |
|
|
KST |
m ⅓/s |
kSt-Wert |
Verlustansatz |
Reibungsverluste nach Manning-Strickler |
AV - Sonderprofil
|
|
Zugehöriges Symbol |
Die Angabe der Querschnittsfläche ist für Leitungen mit Sonderprofil (vor allem Zwillingsleitungen) erforderlich. Bei der Datenprüfung wird dann über das vom Profiltyp abweichende Höhen-Breiten-Verhältnis auf das Vorliegen eines Sonderprofils geschlossen. In folgenden Fällen können parallel verlaufende Rohre mit gleichem Profiltyp und gleicher Nennweite als Ersatzrohr (Sonderprofil) modelliert werden:
-
Düker
-
Ablauf (Drossel) eines Speicherbauwerks.
-
Überlauf eines Speicherbauwerks.
Es gelten folgende Modellierungsregeln:
-
Identischer Profiltyp für alle parallelen Leitungen.
-
Der Profilquerschnitt ist als Summe der Einzelquerschnitte einzugeben.
Beispiel:
-
Drei Rohre mit einem jeweiligen Kreisquerschnitt DN 400.
-
Alle Rohre besitzen den Profiltyp (01) Kreisprofil.
-
Die Profile haben einen Einzelquerschnitt von 0,1257 m².
-
In das Feld Fläche ist der dreifache Wert 0,377 m² einzugeben.
LE
Bei der hydrodynamischen Simulation mit GVM werden keine expliziten Verlustbeiwerte innerhalb von Leitungen berücksichtigt. Entsprechende Verluste können aber - vor allem in Druckrohrleitungen mit vielen Krümmungen - auftreten. Die genannten Einzelverluste sind auf zwei Arten modellierbar:
-
Erhöhung der Rauigkeit.
-
Vergrößerung der Länge.
Zur Anwendung von (2.) ist im Formular Haltung (Hydraulik) eine individuelle Berechnungslänge definierbar. Diese muss mindestens 1 cm von der Länge im Formular Haltung abweichen.
GANG
Über den Parameter GANG werden die Randbedingungen der Haltung zu den angrenzenden Objekten des aktuellen Hydrauliknetzes festgelegt. Der Parameter ist für die Modellierung des hydraulischen Systems äußerst wichtig. Die aktive Option Klappe vorhanden (gesetztes Häkchen) ist Voraussetzung für Randbedingung 8 Klappe zu. Die möglichen Werte von GANG sind über die Auswahlliste Hydraulische Randbedingungen standardmäßig vorgegeben:
0 - Normales Rohr
Diese nicht mehr genutzte Option wird automatisch beim Anlegen des Hydrauliknetzes gesetzt.
1 - Ganglinie drucken
Diese nicht mehr genutzte Option wird automatisch gesetzt.
2 - Übernahmerohr
Diese nicht mehr genutzte Option wird automatisch beim Anlegen des Hydrauliknetzes gesetzt.
3 - Freier Ausfluss HU=HMIN(SCHIESSEND, HKRIT)
Option für Ablaufleitungen aus dem aktuell gewählten Hydrauliknetz ohne Rückstau in Fließrichtung.
Die Option darf nur bei Übergang zu schießendem Abfluss gewählt werden:
-
Absturz ohne Rückstau.
-
Übergang zu steilem Gefälle (=> Schießen).
In die Berechnung wird die Randbedingung "freier Ausfluss" exportiert. Die Wassertiefe am Ablauf wird dann automatisch als Minimum von Normalabflusstiefe und Grenzabflusstiefe berechnet.
4 - Freier Ausfluss HU=HNORM
Option für Ablaufleitungen aus dem aktuell gewählten Hydrauliknetz ohne Rückstau in Fließrichtung.
Die Option darf nur bei Übergang zu Normalabfluss gewählt werden. Für die in Fließrichtung folgenden Leitungen gilt die Randbedingung "Wasserspiegelgefälle = Sohlgefälle". Als Faustregel folgt stromab eine ≥ 100 m lange Fließstrecke mit den Eigenschaften:
-
Kanalprofil und Sohle bleiben gleich.
-
Das Sohlgefälle bleibt positiv.
In die Berechnung wird die Randbedingung "freier Ausfluss" exportiert. Als Wassertiefe am Ablauf wird die Normalabflusstiefe verwendet.
5 - Start Summierung
Option für Leitungen, die NICHT an den Rand des aktuell gewählten Hydrauliknetzes grenzen.
Bei Wahl dieser Option beginnt die Summierung der Abflüsse aus den angeschlossenen Einzugsflächen neu. Die Option sollte nur Leitungen im Ablauf von Entlastungsbauwerken zugewiesen werden.
Falls die Option nicht gewählt wurde, werden die Abflüsse aus den angeschlossenen Einzugsflächen hinter dem jeweiligen Bauwerk gemäß Entlastungsfall aufgeteilt.
8 - Klappe
Option für Leitungen, die NICHT an den Rand des aktuell gewählten Hydrauliknetzes grenzen.
Option 8 wird nur dann als Randbedingung in die Berechnung exportiert, wenn der Wert von Klappe vorhanden auf WAHR gesetzt ist. Die Option umschreibt die möglichen Randbedingungen:
-
Geschlossene Armatur (Klappe oder Schieber) am Zulauf der Leitung. Kein Zufluss in die Leitung (Beispielsweise geschlossener Betriebsschieber an Verzweigung).
-
Wasserstandsgesteuerte Rückschlagklappe vor dem Drossel- oder Entlastungsrohr eines Speicherbauwerks. Zum Start der Simulation wird die Klappe stationär (als offen) modelliert.
9 - Sonderbedingung
Option für Leitungen, die NICHT an den Rand des aktuell gewählten Hydrauliknetzes grenzen.
Die Option umschreibt die möglichen Randbedingungen:
-
Verlustfreie ideelle Leitung zur Modellierung von Objekten mit gleichem Wasserspiegel, beispielsweise komplexes Bauwerk oder gemeinsamer Pumpensumpf.
-
Schießender Zufluss zu einem überhöht abgehenden Verzweigungsrohr (keine Einlaufverluste bei Teilfüllung).
Weitergehende Details werden im nächsten Abschnitt erläutert.
Sonderbedingung "Leitung"
|
|
Zugehöriges Symbol |
Im Formular Haltungen (Hydraulik) kann die Randbedingung / Haltung Sonderbedingung gewählt werden. Diese Bedingung ist auf wenige Anwendungsfälle beschränkt, die im Folgenden beschrieben werden. Werden die genannten Anwendungsfälle nicht eingehalten, so wird in der DATEST.DAT eine Fehlermeldung ausgegeben.
Für die Modellierung eines Pumpensumpfes mit mehreren Pumpen darf die Sonderbedingung nicht genutzt werden. Diese Ausnahme wird ebenfalls in diesem Abschnitt beschrieben.
Bauwerksmodellierung
Die Sonderbedingung im Formular Haltungen (Hydraulik) wird zur Bauwerksmodellierung in Teilbauwerke mit gleicher Wasserspiegelhöhe genutzt. Bei gewählter Sonderbedingung simuliert der Berechnungskern die Verbindungsleitung zwischen zwei Teilbauwerken automatisch ohne Drosselung und Höhenverlust.
In der Bauwerksmodellierung ist die Sonderbedingung nur für Drosselleitungen erlaubt. Die Leitungslänge darf dabei einen Meter nicht überschreiten. Andernfalls interpretiert der Berechnungskern die Teilbauwerke nicht automatisch als gemeinsames Gesamtbauwerk.
Pumpensumpfmodellierung
Die Modellierung eines Pumpensumpfes mit mehreren Pumpen ist in der Hilfe beschrieben. Die für den Gesamtpumpensumpf modellierten Teilpumpensümpfe werden durch Wehrschwellen voneinander getrennt. Für die verbindenden Entlastungsleitungen darf keine Sonderbedingung gesetzt werden.
Der Berechnungskern erkennt die Teilbauwerke automatisch als gemeinsamen Pumpensumpf, wenn sich die Ausschalthöhe der jeweiligen Pumpe oberhalb der jeweiligen Wehrkante befindet.
Verzweigung nach Strecke mit schießendem Abfluss
Die Sonderbedingung im Formular <Haltungen (Hydraulik)> sollte für jede Verzweigung, die auf eine Strecke mit schießendem Abfluss folgt, gesetzt werden. Die Sonderbedingung wird dabei für die obere abzweigende Haltung (bei Höhengleichheit die zweite Haltung gemäß ABFL in KANAL.DAT) vergeben.
Die Sonderbedingung wirkt sich bei schießendem Zufluss auf den Berechnungskern aus. Die obere abzweigende Haltung wird bei Teilfüllung ohne Einlaufverluste sowie ohne Abfluss mit Grenztiefe simuliert. Analog zur tiefer abgehenden Haltung wird die Fließgeschwindigkeit aus dem Zulauf übernommen.
Die Sonderbedingung setzt voraus, dass die Konstruktionsrichtung beider Ablaufhaltungen in etwa mit derjenigen der Zulaufhaltungen übereinstimmt. Die Haltungen müssen also quasi parallel verlaufen.
Überstau an Schächten
|
|
Zugehöriges Symbol |
Bei hydraulischer Überlastung kann es zum Einstau eines Rohrs und im Extremfall zum Überstau, also zum Austreten des Wassers aus dem Schacht, kommen. Die Berechnung (GVM) lässt grundsätzlich vier unterschiedliche Möglichkeiten zur Simulation des Schachtvolumens und der Oberflächenspeicherung zu. Diese Einstellungen werden global für eine Berechnung im Formular "Hydraulik-Optionen" gewählt und ggf. für einzelne Haltungen im Formular "Haltungen" im Register "GVM/ Stamm".
In der Realität können mehrere unterschiedliche Fälle auftreten:
Schacht in Mulde
Befindet sich der Schacht in einer Mulde, wird das Wasser in der Mulde gespeichert. Bei entsprechendem Sinken der Rückstauebene im Kanalnetz fließt das gespeicherte Wasser im selben Schacht wieder ins Kanalnetz zurück. Auch bei flachem Straßengefälle fließt ausgetretenes Wasser in der Regel über den selben Schacht wieder dem Kanalnetz zu.
Dieses Abflussverhalten ist der Normalfall. In diesem Fall ist im Formular Hydraulik-Optionen im Feld Oberfläche die Variante Speicherung mit Rückfluss zu wählen. Diese Festlegung gilt dann für alle Rohre mit Ausnahme der Rohre, für die im Formular Haltungen eine davon abweichende Festlegung getroffen wird.
Schacht in steiler Straße
Bei steilem Straßengefälle kann das aus dem Schacht austretende Wasser auf der Oberfläche entweder zu einem anderen Schacht oder ins freie Gelände abfließen:
-
Fließt das Wasser nicht mehr ins Netz zurück, sollten im Feld Oberfläche die Variante Speicherung ohne Rückfluss gewählt werden.
-
Fließt das Wasser an einem anderen Schacht in das Kanalnetz zurück, ist die Simulation über ein zusätzliches virtuelles Verbindungselement möglich. Dazu kann ein Rohr, das ein offenes Gerinne als Querschnitt besitzt, mit entsprechender Rauigkeit definiert werden, beispielsweise ein Rechteckeckquerschnitt mit H/B = 0,25/4,00 m. Als Sohlkoten werden die Deckelkoten (oder etwas tiefer) der Schächte mit diesem zusätzlichen Element verbunden.
Profiltyp
|
|
Zugehöriges Symbol |
Parameterübersicht:
|
Parameter |
Einheit |
Feld |
Gruppe |
Einsatzbereich |
|
PKZ |
- |
Kürzel |
Profilkürzel von 01 bis 99 |
|
|
NAME |
- |
Bezeichnung |
Formularkopf |
Intuitive Profilbezeichnung |
|
TEIL |
- |
Profilteilung |
Maximal drei Teilprofile |
|
|
GESCHW |
- |
Berechnung nach |
Konfiguration |
Prandtl-Colebrook oder Manning-Strickler |
|
K1 |
- |
k1 = Av / Hv² |
Fläche dividiert durch das Quadrat der Höhe |
|
|
K2 |
- |
k2 = Rv / Hv |
Profilkonstanten |
Hydraulischer Radius dividiert durch die Höhe |
|
K3 |
- |
k3 = Bmax / Hv |
Profilkonstanten |
Maximalbreite dividiert durch die Höhe |
|
K4 |
m0,5/s |
k4 = Qg / Hv^2,5 |
Profilkonstanten |
Grenzdurchfluss dividiert durch Exponent der Höhe |
|
INP |
- |
Typ |
Unterscheidung zwischen Polygon- und Radienprofil |
|
|
FORM |
- |
Form |
Geometrie |
Simulationsart der Profilform |
|
BREIT |
mm |
Breite |
Geometrie |
Bezugsbreite des Profils |
|
HOCH |
mm |
Höhe |
Geometrie |
Bezugshöhe des Profils |
|
LINKS |
- |
Schnitt n durch K links |
Schnitte durch die linken Unstetigkeitsstellen |
|
|
RECHTS |
- |
Schnitt n durch K rechts |
Unstetigkeitsstellen |
Schnitte durch die rechten Unstetigkeitsstellen |
|
XKL |
mm |
x-Wert K links |
Unstetigkeitsstellen |
X-Wert der linken Unstetigkeitsstelle |
|
XKR |
mm |
x-Wert K rechts |
Unstetigkeitsstellen |
X-Wert der rechten Unstetigkeitsstelle |
|
H |
mm |
Höhe [mm] |
Höhe des horizontalen Schnitts über der Sohle |
|
|
XL |
mm |
x links [mm] |
Polygonprofil |
Entfernung < 0 vom horizontalen Bezugspunkt |
|
XR |
mm |
x rechts [mm] |
Polygonprofil |
Entfernung > 0 vom horizontalen Bezugspunkt |
|
R4 |
mm |
R4 (im Scheitel) |
Scheitelradius |
|
|
R3 |
mm |
R3 (unterhalb R4) |
Radien |
Scheitelradius bis Maximalbreite Profil |
|
R5 |
mm |
R5 (oberhalb Auftritt) |
Radien |
Maximalbreite Profil bis Auftritt |
|
R2 |
mm |
R2 (oberhalb R1) |
Radien |
Maximalbreite Sohlrinne bis Sohlradius |
|
R1 |
mm |
R1 (an der Sohle) |
Radien |
Sohlradius |
|
HO |
mm |
Scheitelausrundung |
Scheitel bis Maximalbreite Profil |
|
|
UEO |
mm |
von HO bis Auftritt |
Höhen |
Maximalbreite Profil bis Auftritt |
|
AUF |
mm |
Auftritt |
Höhen |
Auftritt |
|
UEU |
mm |
von Auftritt bis HU |
Höhen |
Auftritt bis Maximalbreite Sohlrinne |
|
HU |
mm |
Sohlausrundung |
Höhen |
Maximalbreite Sohlrinne bis Sohle |
|
Parameter |
Einheit |
Feld |
Gruppe |
Einsatzbereich |
PKZ
Vor das jeweilige Kürzel wird beim Export in die Datei ZUSATZ.INP für Profile mit Werten < 10 automatisch ein P geschrieben.
TEIL
Die Teilung eines Profils kann ein- oder mehrteilig sein. Im Folgenden werden die Kriterien für die Definition eines ein- oder mehrteiligen Profils erläutert.
Einteilige Profile
Einteilige Profile besitzen einen nicht gegliederten Querschnitt mit kontinuierlicher Veränderung der Querschnittsform. Die geometrischen Kennwerte (Teilfüllwerte) ändern sich von der Profilsohle bis zum Profilscheitel stetig und gleichförmig.
Mehrteilige Profile
Mehrteilige Profile besitzen einen gegliederten Querschnitt. Bei Anstieg der Füllhöhe im jeweiligen Profil treten durch sprunghafte Änderung des benetzten Umfangs Unstetigkeiten auf, die bei der hydraulischen Berechnung gesondert berücksichtigt werden. Daher ist das jeweilige Profil mehrteilig zu definieren.
BREIT + HOCH
Profiltypen werden über die Geometrie unterschieden, nicht über die Werte von Breite und Höhe. Die jeweilige Geometrie wird bei Zuweisung des Profiltyps zur Haltung / zum Schieber automatisch auf die Objektnennweite transformiert. Damit die Transformation möglich ist, müssen Profiltyp und Haltung / Schieber das identische Verhältnis zwischen Breite und Höhe besitzen.
LINKS + RECHTS
Solange kein Wert eingegeben ist, wird angenommen, dass kein Schnitt definiert werden muss.
Teilfüllungskurven
|
|
Zugehöriges Symbol |
Die Parameter der Teilfüllungskurven beziehen sich jeweils auf ein imaginäres Profil der lichten Höhe Hv = 1. Je realem Profil werden die Werte über die geometrischen Beziehungen in die individuellen Teilfüllungskurven umgerechnet.
Parameterübersicht:
|
Parameter |
Einheit |
Feld |
Gruppe |
Einsatzbereich |
|
H/HV |
- |
H / Hv [-] |
Quotient aus Wassertiefe und Profilhöhe |
|
|
A/AV |
- |
A / Av [-] |
Werte |
Quotient aus durchflossenem Querschnitt und Profilquerschnitt |
|
B/BV |
- |
B / Bmax [-] |
Werte |
Quotient aus Wasserspiegelbreite und Profilbreite |
|
Q/QV |
- |
Q / Qv [-] |
Werte |
Quotient aus Durchfluss und Vollfüllwert |
|
QKRT |
- |
Qgr / Qgrv [-] |
Werte |
Quotient aus Durchfluss bei Grenzwassertiefe und Vollfüllwert |
|
R/RV |
- |
R / Rv [-] |
Werte |
Quotient aus hydraulischem Radius und Vollfüllwert |
|
V/VV |
|
V / Vv [-] |
Werte |
Quotient aus Geschwindigkeit und Vollfüllwert |
V/VV
Die Berechnung der Wertes erfolgt über die Formel (V / Vv) = (Q / Qv) / (A / Av)
Abflussspeicherung
|
|
Zugehöriges Symbol |
Die Abflussspeicherung wird für Bauwerke und Schächte modelliert.
Kontinuitätsgleichung
Für Speicherelemente gilt die Kontinuitätsgleichung in folgender Form:
|
|
|
i |
|
|
|
i |
|
|
|
|
|
|
|
|
|
|
|
|
|
|
|
|
|
|
|
|
|
|
( |
Σ |
Q |
e |
- |
Σ |
Q |
a |
· |
Δt |
- |
( |
y |
b |
- |
y' |
b |
) |
· |
A |
B |
= |
0 |
|
|
[m³] |
|
|
|
1 |
|
|
|
1 |
|
|
|
|
|
|
|
|
|
|
|
|
|
|
|
|
|
|
|
|
mit:
|
|
AB |
|
[m²] |
Grundfläche des Speichers |
|
|
|
Qe |
|
[m³/s] |
Zuflüsse zum Speicher |
|
|
|
Qa |
|
[m³/s] |
Abflüsse aus dem Speicher |
|
|
|
yb |
|
[m] |
Wassertiefe im Speicher |
|
In dieser Gleichung sind die Wassertiefe yb und die Abflüsse Qa aus dem Speicher unbekannt. Für jedes Abflusselement ist daher eine weitere Knotenbedingung aufzustellen.
Randbedingungen
Für eine einfache Drosselstrecke gelten - ähnlich wie bei einem Abzweigrohr folgende Bedingungen:
Strömender Abfluss
Gleichung der Randbedingung:
|
|
yb |
= |
ya |
+ |
|
- |
|
|
|
[m] |
|
|
cS |
= |
f |
( |
|
) |
|
|
[-] |
Schießender Abfluss in der Drossel
Gleichung der Randbedingung:
|
|
Qa |
= |
( |
|
) |
0,5 |
|
|
[m3/s] |
Ausfluss aus einer Öffnung
Gleichung der Randbedingung:
|
|
Qa |
= |
μ |
· |
Aa |
· |
( |
2g |
· |
[ |
yb |
- |
0,5 |
· |
D |
] |
) |
0,5 |
|
|
[m3/s] |
|
|
μ |
= |
f |
( |
|
) |
|
|
[-] |
Gestauter Rückfluss in den Speicher
Gleichung der Randbedingung:
|
|
yb |
= |
ya |
|
|
[m] |
Rückfluss in den Speicher mit Grenztiefe
Gleichung der Randbedingung:
|
|
Qa |
= |
- |
( |
|
) |
0,5 |
|
|
[m3/s] |
Die Verluste am Einlauf zur Drosselstrecke von Speicherkanälen sind weder durch den Schachtverlust noch durch den Impulsverlust bei Querschnittseinengungen etc. abgedeckt.
Der Einlaufverlust erreicht im Normalfall xe = 0,38, bei Schiebern (=Rechen) kann er individuell vorgegeben werden.
Der Impulsverlust berücksichtigt die Stoßverluste bei Querschnittseinengungen. Der Verlustbeiwert xi wird mit 0,15 angesetzt. Dabei wird angenommen, dass die Einengung hydraulisch "günstig" ausgebildet ist, also keine plötzliche Einengung (siehe Speicherkanal).
Der starke Wasserspiegelanstieg ergibt sich i. a. jedoch nicht aus den Verlusten, sondern aus den Unterschieden in den Geschwindigkeitshöhen.
Für Abflusselemente, welche als Regelorgane (Pumpen, Schieber, Wirbelventile) definiert sind, werden die entsprechenden Gleichungen im Abschnitt "Regelorgane" angegeben.
Speicherbauwerk
|
|
Zugehöriges Symbol |
In diesem Abschnitt geht es um folgende Themen:
Parameterübersicht
|
|
Zugehöriges Symbol |
Die folgenden Parameter werden für die technische Modellierung der Speicherbauwerke verwendet. Beispiele zur Modellierung befinden sich in einem separaten Abschnitt der Hilfe.
|
Parameter |
Einheit |
Feld |
Gruppe |
Einsatzbereich |
|
FRUE |
m² |
Grundfläche |
Speichervolumen über die Tiefe |
|
|
FRHB |
m² |
Grundfläche |
Geometrie |
Speichervolumen über die Tiefe |
|
ARUE |
- |
Entlastungsrohr |
Speicherbauwerk mit Wehr. Springüberlauf |
|
|
HD |
m NN |
OK Deckel |
Geometrie |
Ermittlung der Tiefe. Simulation von Überstau |
|
SRUE |
m NN |
OK Sohle |
Hydraulikelemente |
Ermittlung der Tiefe. Relative Höhen |
|
SRHB |
m NN |
OK Sohle |
Hydraulikelemente |
Ermittlung der Tiefe. Relative Höhen |
|
KIOBE |
- |
Oberfläche |
Verhalten bei Überstau auf das Gelände |
|
|
KIOBE |
- |
Absetzwirkung |
Randbedingungen |
Absetzwirkung für die Schmutzfrachtsimulation |
FRUE + FRHB
Die Grundfläche (FRUE, FRHB) ist der einzige Eingabeparameter für die Simulation der Bauwerksgeometrie:
|
● |
Das maximale Speichervolumen wird nicht modelliert. Das Volumen des Beckens ergibt sich aus: |
|
|
|
● |
Speichervolumen = Grundfläche ∙ Wehrhöhe |
|
● |
Bei komplexer Beckengeometrie (erhebliche Abweichungen von der prismatischen Modellierung) wird die Grundfläche aus dem Speichervolumen berechnet: |
|
|
|
● |
Grundfläche = Speichervolumen ÷ Wehrhöhe |
|
● |
Bei fehlendem Eingabewert wird der Export in die Berechnung mit einer Fehlermeldung abgebrochen. |
ARUE
Der Trockenwetterabfluss wird standardmäßig über das Ablaufrohr abgeführt. Dieses Rohr ergibt sich aus der Netztopologie und wird in der hierarchischen Ansicht angezeigt. Bei Überschreitung des kritischen Mischwasserabflusses wird das überschüssige Abwasser durch das Entlastungsrohr abgeschlagen. Das Ablaufrohr arbeitet dann hydraulisch gesehen als Drossel.
Verhalten bei Überstau
Die Berechnung von Überstau kann nur durchgeführt werden, wenn die relevanten Höhen mit sinnvollen Werten belegt sind. Bei der Modellierung sind folgende Fälle zu unterscheiden:
|
Bei Überstau zu Simulationsbeginn ist die hydraulische Randbedingung auf Druckrohr zu setzen, falls aus dem Speicherbauwerk kein Wasser austreten kann. |
|
Bei hydraulischer Randbedingung Speicherung auf der Oberfläche wird das Überstauvolumen bei der weiteren Simulation berücksichtigt. |
Geschlossene Speicherbauwerke
In der Realität kann im Raum zwischen OK Deckel und UK Decke geschlossener Speicherbauwerke kein Abwasser gespeichert werden. Zwecks Vereinfachung der Modellierung wird dieses Volumen nicht vom Speichervolumen abgezogen. Der damit verbundene Fehler ist vertretbar, da auf der anderen Seite die Speichervolumina im Netz (wie Hausanschlussleitungen) nicht zusätzlich modelliert werden.
Technische Modellierung
|
|
Zugehöriges Symbol |
Folgende Übersicht fasst die wichtigsten Modellierungsregeln grob zusammen. Werden die dort genannten Zahlenwerte überschritten, so sind die Knotenobjekte in Form von Ersatzmodellen abzubilden. Im nächsten Abschnitt wird die Modellierung anhand ausgesuchter Beispiele beschrieben.
|
Knotenobjekt |
Zulauf |
Ablauf |
Unter-/Hauptelement |
Bemerkung |
|||||||||||||||||||||||||||||||||||||||||||||||||||||||||||||||||||||||||||||||||
|
|
|
|
|
Die Unterelemente Wehr, Schieber und Pumpe müssen in BaSYS HydroCAD in Verbindung mit einem Speicherbauwerk modelliert werden. Bei Bedarf kann den Knotenobjekten Schacht, Springüberlauf und Speicherbauwerk das Hauptelement Speicherbauwerk übergeordnet werden.
Der relevante Ablauf des Speicherbauwerkes wird automatisch als Drosselleitung in den Berechnungskern exportiert. Bauwerke ohne Drosselleitung können nicht simuliert werden. Kammern und Regenrückhaltebecken benötigen keine Entlastungsleitung. Dann darf auch kein Wehr zugeordnet werden.
Versickerungsanlage
Falls ein Bauwerk beispielsweise als Mulde oder Versickerungsanlage definiert wurde, bedeutet dies auf keinen Fall, dass es in HydroCAD entsprechend simuliert wird. In HydroCAD ist ausschließlich das Speicherbecken mit den zugehörigen Armaturen modellierbar. Die Versickerung ist über ein hydraulisch sinnvolles Modell abzubilden. Dies könnte über ein paralleles virtuelles Ersatzsystem erfolgen; mit einer virtuellen Endleitung aus dem Hydrauliknetz zur Kontrolle der Versickerungsmengen.
Schächte mit Querschnittseinengung
An Schächten kann es zu Iterationsproblemen kommen, wenn der Querschnitt der Ablaufhaltungen kleiner ist als derjenige der Zulaufhaltungen. Ursache kann schießender Zufluss oder ein Zuschlagen der Zulaufhaltungen infolge von Rückstau sein. Die Ablaufhaltungen der jeweiligen Querschnittseinengung werden in der Datei DATEST.DAT, sortiert nach Größe der Querschnittseinengung, gelistet.
Falls im Bereich von Querschnittseinengungen Iterationsprobleme auftreten, sollten die Schächte mit den größten Querschnittseinengungen über die Werkzeuge von BaSYS Plan in Speicherbauwerke umgewandelt werden. Führt diese Maßnahme zu keiner Verbesserung der Iteration, so liegt die Ursache möglicherweise weiter oben oder unten im Netz.
Parallel verlaufende Leitungen
Parallele Leitungen, beispielsweise die Rohre eines Dükers, können zu einer Ersatzleitung zusammengefasst werden. Einzelheiten hierzu werden in der Hilfe genauer beschrieben. Für die Definition einer Ersatzleitung ist neben Höhe und Breite unbedingt die Fläche des Ersatzquerschnitts (Gesamtquerschnitt aller zugehörigen Leitungen) anzugeben. Auf einen fehlenden Ersatzquerschnitt wird in der Protokolldatei DATEST.DAT mit der Meldung "AV-WERT FEHLT" hingewiesen.
Wehr
Die Wehrschwelle muss > 1 cm über der Rohrsohle der Entlastungsleitung angeordnet werden. Andernfalls erfolgt in der Protokolldatei DATEST.DAT eine Fehlermeldung.
Da per ISYBAU importierte Wehre nicht die gemäß HydroCAD/MIKE erforderlichen Parameter besitzen, sind sie über das Formular Wehr neu anzulegen. Jedem Speicherbauwerk mit Entlastungsleitung muss ein Wehr zugeordnet werden.
Die Zuordnung von mehr als einem Wehr ist nicht erlaubt. Falls das Bauwerk mehrere Wehre desselben Typs mit gleicher Höhe der Wehrkrone besitzt, können die Wehre als Ersatzwehr mit der Gesamtlänge aller Wehre modelliert werden. Andernfalls sind mehrere Teilbauwerke mit Wehr zu modellieren.
Pumpe / Schieber
Pumpen und Schieber werden in der Benutzeroberfläche als separate Bauwerke geführt. Jedem Bauwerk kann eine Pumpe und / oder ein Schieber zugeordnet werden. Die Lage von Pumpe und / oder Schieber wird vom Berechnungskern immer für die Drosselleitung angenommen.
Die Zuordnung von mehr als einer Pumpe oder mehr als einem Schieber zu einem Bauwerk ist nicht erlaubt. In einem solchen Fall ist die Modellierung des Bauwerks in Form von mehreren Teilbauwerken erforderlich.
Beispiele
|
|
Zugehöriges Symbol |
Zur Veranschauung werden einige ausgesuchte Beispiele vorgestellt. Diese können Modellierungsideen liefern. Die wichtigsten Netzelemente werden in der folgenden Legende beschrieben.

Legende der Netzelemente
|
Beispiel |
Hinweis |
|
Das Beckenbauwerk erhält kein Überlaufrohr und die Schwellenhöhe wird zu 0 gesetzt. |
|
|
Die ideellen Haltungen erhalten als hydraulische RB die Kennung Sonderbedingung. |
|
|
Siehe Beispiel. |
|
|
Haltung I001 erhält als hydraulische RB die Kennung Sonderbedingung. |
|
|
Siehe Beispiel. |
|
|
Siehe Beispiel. |
Pumpwerk, Schieberbauwerk
|
|
Zugehöriges Symbol |
Ein einfaches Pumpwerk oder Schieberbauwerk wird aus folgenden Modulen modelliert:
-
Regenüberlaufbecken (RÜB/RHB)
-
Pumpe oder Schieber
Das vorgeschaltete Beckenbauwerk entspricht dem Pumpen- oder Schiebersumpf. Dieser ist unbedingt erforderlich. Die Module Schieber oder Pumpe werden als Drossel des vorgeschalteten Bauwerks angeordnet. Die Module dürfen als Ablauf wiederum nur ein Rohr aufweisen. Das Beckenbauwerk erhält keine Entlastung.
|
Schemaplan (Grundriss) |
Ersatzmodell |
|
|
|
|
Einfaches Pumpwerk |
|
|
Schemaplan (Grundriss) |
Ersatzmodell |
|
|
|
|
Einfaches Schieberbauwerk |
|
Pumpwerk (Gestaffelte Pumpen)
|
|
Zugehöriges Symbol |
Bei Pumpwerken mit mehreren Pumpen ist die Pumpe mit den niedrigsten Aus- und Einschalthöhen als unterste (in Fließrichtung) anzuordnen. Der verfügbare Pumpensumpf wird ganz dieser Pumpe zugeordnet. Die anderen Pumpen erhalten nur einen nominellen Sumpf mit 1 m² Grundfläche. Die unterste Pumpe muss in der Lage sein, den maximalen Trockenwetterabfluss alleine zu fördern. Sind in der Realität mehrere Trockenwetterpumpen vorhanden, so müssen deren Kennlinien zu einer einzigen aufaddiert werden.
Damit keine Einlaufverluste und gleiche Wasserspiegel in den Pumpensümpfen berechnet werden, dürfen die ideellen Haltungen keine Verluste besitzen.
|
Schemaplan (Längsschnitt) |
Ersatzmodell |
|
|
|
|
Pumpwerk mit 4 parallel geschalteten Pumpen |
|
Das Nutzvolumen des Pumpensumpfes beträgt:
-
V = (Yein - Yaus) ARHB
Bei der Dimensionierung von Pumpensümpfen sind für die Bestimmung des erforderlichen Nutzvolumens mehrere Kriterien maßgebend (Dasek 1989). Die Schalthäufigkeit sollt e nicht größer als 2 bis 4 mal pro Stunde sein. Darüber hinaus sollte für die Simulation der erforderliche Stillstand zwischen dem Aus- und Einschalten mindestens zwei Zeitschritte *t betragen, da mehrmaliges Ein- und Ausschalten innerhalb eines Zeitschrittes nicht berechnet werden kann.
RÜ (Einseitiges Streichwehr)
|
|
Zugehöriges Symbol |
Bei diesem Beispiel handelt es sich um einen Regenüberlauf mit einem Schieber als Drossel und einer dem Schieber nachgeschalteten Kammer, die zur Berücksichtigung des darin enthaltenen Speichervolumens über ein zusätzliches Beckenmodul simuliert wird.
|
Schemaplan (Grundriss) |
Ersatzmodell |
|
|
|
|
Regenüberlauf mit Schieber und nachgeschalteter Kammer |
|
Der Schieber wird als Drossel des Regenüberlaufs definiert, der in diesem Falle regulär mit Überlaufrohr und exakter Schwellenhöhe versehen ist. Der Übergang vom Schieber zur nachgeschalteten Kammer erfordert die Anordnung eines ideellen, d.h. in der Realität nicht existierenden Rohres (2162), da ein Schieber per Definition nur ein Rohr als Ablauf haben darf. In diesem Falle wurde exakt die Wandöffnung, d.h. ein Rechteckprofil mit 0,3 m Länge (=Wandstärke) und entsprechenden Abmessungen gewählt.
RÜ (Beidseitiges Streichwehr)
|
|
Zugehöriges Symbol |
Entlastungsbauwerke mit mehreren Schwellen und unterschiedlichen Schwellenhöhen und Entlastungskanälen sind in einzelne Regenüberläufe aufzuteilen. Haben beide Wehre die gleiche Höhe und entlasten beide Überläufe zum gleichen Rohr (zweiseitiges Wehr), kann die Wehrlänge einfach verdoppelt werden.
Die höhere Schwelle des in der nachfolgenden Abbildung dargestellten Regenüberlaufs wird im hydraulischen Ersatzsystem in Fließrichtung als Regenüberlauf R001 an erster Stelle angeordnet. Er erhält eine nominelle Grundfläche von 1 m². Der Regenüberlauf mit dem niedrigeren Wehr wird an unterster Stelle angeordnet. Er erhält als Grundfläche die Fläche des Entlastungsbauwerkes (schräg schraffiert). Die ideelle Verbindung I001 erhält einen Querschnitt entsprechend demjenigen des Zulaufkanals. Die ideelle Haltung I001 ist quasi das Drosselrohr des Regenüberlaufes R001. Diese erhält eine nominelle Länge von 1,0 m und kein Sohlgefälle. Der Querschnitt sollte demjenigen des Zulaufrohres / der Zulaufrohre entsprechen. Damit für Regenüberlauf R001 und R002 gleiche Wasserspiegel berechnet werden, darf Haltung I001 keine Verluste besitzen.
|
Schemaplan (Grundriss) |
Ersatzmodell |
|
|
|
|
Entlastungsbauwerk mit mehreren Wehren |
|
RRB (Hauptschluss)
|
|
Zugehöriges Symbol |
Bei diesem Bauwerk handelt es sich um ein zweigeteiltes Regenrückhaltebecken mit Drosselung der einzelnen Kammern über Schieber. Die beiden getrennten Schwellen der ersten Kammer (RB01) werden zu einer Schwelle mit summierter Schwellenlänge zusammengefasst. Der Übergang vom Schieber zur nachgeschalteten zweiten Kammer (RR01) erfordert wiederum die Anordnung eines ideellen Rohres (I002). Der Überlauf der ersten Kammer zur zweiten Kammer erfolgt über ein ideelles Rohr (I001), da ein Becken per Definition als Überlauf nur ein Rohr haben darf. Die Zusammenführung von Überlauf und Schieberablauf der zweiten Kammer erfordern ebenfalls die Anordnung zweier ideeller Rohre (I003/4), da das Ablaufrohr eines Schiebers per Definition nur einen Zufluss aufweisen darf und diese Bedingung bei direkter Definition von Rohr 1112 als Überlaufrohr und Schieberablauf nicht eingehalten würde.
|
Schemaplan (Grundriss) |
Ersatzmodell |
|
|
|
|
RRB mit 2 in Reihe geschalteten Kammern - Drosselung per Schieber |
|
RRB (Nebenschluss)
|
|
Zugehöriges Symbol |
Bei diesem Bauwerk handelt es sich um ein über Stauklappen geregeltes Regenrückhaltebecken. Erreicht der Wasserstand in der Schwimmerkammer die Sollhöhe, öffnet sich die Stauklappe SKL1 und das Rückhaltebecken (RHB1) wird geflutet. Am Ende des Beckens wird über eine weitere Stauklappe (Schwimmerkammer) der Notüberlauf geregelt.
Die Schwelle wird als ein Trennbauwerk (TB01) aufbereitet. Die Sollstauhöhe im Zulaufkanal 1013 (Überlaufrohr des Trennbauwerks TB01) wird durch einen wasserstandsgeregelten Schieber SKL1 reguliert, der die Stauklappe repräsentiert. Dieser Schieber SKL1 dient als Drossel des Schwimmerbeckens BKL1 und benötigt per Definition ein (ideelles) Rohr als Ablauf (I001). Der Notüberlauf des Beckens RHB1 wird als ein wasserstandgeregeltes Klappenwehr simuliert.
Die Simulation der Regelung bewirkt beim Entleeren des Beckens, dass bei Unterschreitung der Sollstauhöhe die Stauklappe SKL1 (simuliert über ein Schiebermodul) geschlossen wird und das Becken gefüllt bleibt. Die Simulation der Beckenentleerung erfolgt über das ideelle Rohr I002. Das ideelle Rohr I002 wird mit einer Rückschlagklappe versehen. Dies verhindert ein rückseitiges Befüllen des Rückhaltebeckens.
|
Schemaplan (Grundriss) |
Ersatzmodell |
|
|
|
|
Regenrückhaltebecken mit Stauklappen |
|
Schacht
|
|
Zugehöriges Symbol |
Parameterübersicht:
|
Parameter |
Einheit |
Feld |
Gruppe |
Einsatzbereich |
|
HD |
m NN |
OK Deckel |
Berechnung des Überstaus |
Abflussverteilung
|
|
Zugehöriges Symbol |
In diesem Abschnitt geht es um folgende Themen:
Mittels Aufstau
|
|
Zugehöriges Symbol |
Die bautechnische Gestaltung eines Wehrs kann folgendem Grundriss sowie den Schnitten A-A bis C-C entnommen werden.

Verteilbauwerk (Verteilelement) - Grundriss

Verteilbauwerk (Verteilelement) - Schnitt A-A bis C-C
Streichwehr
Beim Streichwehr gilt wie bei den reinen Speicherelementen die Kontinuitätsgleichung.
Für das Drosselrohr gelten die Ausflussgesetze wie bei einem Speicherelement, falls nicht am Drosselrohr besondere Regelorgane angeordnet sind.
Wehrformel
Der Zufluss zum Entlastungsrohr ergibt sich aus der Wehrformel
|
|
Qa2 |
= |
2/3 |
· |
μ |
· |
cw |
· |
L |
· |
( |
2g |
) |
0,5 |
· |
hue |
1,5 |
|
|
[m3/s] |
mit:
|
μ |
: |
|
Überfallbeiwert |
|
[-] |
|
L |
: |
|
Wehrlänge |
|
[m] |
|
hue |
: |
|
Überfallhöhe |
|
[m] |
Rückstau-Beiwert
Der Beiwert cw berücksichtigt den Rückstau aus dem Unterwasser:
|
|
cw |
= |
|
f |
( |
|
) |
|
0 < hu < hue |
[-] |
|
|
cw |
= |
- |
f |
( |
|
) |
|
0 < hue < hu |
[-] |
|
|
cw |
= |
(1-ε) |
· |
8ε |
0,5 |
|
ε = hu / hue > 0,5 |
[-] |
Die zweite Gleichung besagt, dass Wasser aus dem Entlastungsrohr in das Verteilbauwerk fließt. In der Wehrformel ist dann hue durch hu zu ersetzen.
Aufstau in der Sammelrinne
Besondere Aufmerksamkeit verdient der Aufstau in der Sammelrinne (s. Verteilbauwerk). Stellt sich z. B. am Beginn des Entlastungsrohres die Grenztiefe ein, so ergibt sich für die Wassertiefe am oberen Ende der Sammelrinne y0 für ein Rechteckgerinne näherungsweise
|
|
y0 |
= |
ygr |
· |
3 |
0,5 |
|
|
[m] |
(s. Königer, 1991) soweit nicht die Gleichung für den Ausfluss aus einer Öffnung einen höheren Aufstau ergibt:
|
|
y0 |
= |
|
· |
( |
|
) |
2 |
+ |
0,5 |
· |
ygr |
|
|
[m] |
Ist die Sammelrinne vom Unterwasser eingestaut, so ist der Impulssatz anzuwenden, um den Aufstau zu ermitteln.
Regelung
Wehre können in Abhängigkeit vom Wasserstand im Becken geregelt werden. Der Wehrhub wird dabei durch einen PID-Regler festgelegt, wobei die Übertragungsfaktoren (kP, kI, kD) und der Sollwert im Becken beliebig vergeben werden können. Im stationären Anfangszustand ist der Wehrhub gleich dem Sollwert - Wehrhöhe. Der maximale Hub entspricht der Höhe der Wehröffnung.
Wehr mit Schlitzöffnung
Die Überströmung wird mit folgender Gleichung berechnet:
|
|
Qa2 |
= |
2/3 |
· |
μ |
· |
cw |
· |
L |
· |
( |
2g |
) |
0,5 |
· |
( |
hue |
1,5 |
- |
[ |
hue |
- |
a |
] |
1,5 |
) |
|
für hue > a |
[m3/s] |
mit:
|
a |
: |
|
Höhe der Schlitzöffnung |
|
[m] |
Senkrecht angeströmtes Wehr
Die Überströmung wird mit folgender Gleichung berechnet:
|
|
Qa2 |
= |
2/3 |
· |
μ |
· |
cw |
· |
L |
· |
( |
2g |
) |
0,5 |
· |
hue |
1,5 |
· |
( |
[ |
hue |
+ |
|
] |
1,5 |
- |
[ |
|
] |
1,5 |
) |
|
|
[m3/s] |
|
|
v0 |
= |
|
|
|
[m/s] |
Wehr mit Schälzunge
Die Überströmungsgeschwindigkeit wird für das Wehr mit Schälzunge nach folgender Gleichung berechnet:
|
|
v0 |
= |
|
|
|
[m/s] |
Bauart
Über den Parameter wird die hydraulische Funktionsweise des dem jeweiligen Speicherbauwerk zugeordneten Wehrs näher beschrieben. Die zugehörigen Randbedingungen werden automatisch in die Berechnung exportiert. Die ursprünglich nur für GVM vorgesehene Auswahlliste ist um die Einträge gemäß ISYBAU 2006 erweitert worden. Die Werte werden beim Export nach GVM in die des Parameters GANG transponiert.
|
Beschreibung nach ISYBAU 2006 |
GANG |
|
1 |
Querwehr |
3 |
|
2 |
Querwehr mit Rückstauklappe |
|
|
3 |
Seitenwehr |
1 |
|
4 |
Seitenwehr mit Rückstauklappe |
|
|
5 |
Verfahrbares Querwehr |
3 |
|
6 |
Verfahrbares Seitenwehr |
1 |
|
7 |
Querwehr mit Rinne |
2 |
|
8 |
Seitenwehr mit Rinne |
0 |
|
9 |
Wehr mit Schälzunge |
4 |
|
10 |
Wehr mit Notüberlauf |
5 |
Die entsprechenden 6 Wehrtypen gemäß Definition GANG sind in der folgenden Tabelle beschrieben.
|
GANG |
Anströmung |
Kurzbeschreibung |
|
0 |
Parallel zum Wehr |
Streichwehr mit Sammelrinne |
|
1 |
Parallel zum Wehr |
Streichwehr ohne Sammelrinne |
|
2 |
Frontal zum Wehr |
Senkrechtes Wehr mit Sammelrinne |
|
3 |
Frontal zum Wehr |
Senkrechtes Wehr ohne Sammelrinne |
|
4 |
Frontal zum Wehr |
Senkrechtes Wehr als Schälzunge (ohne Sammelrinne) |
|
5 |
Frontal zum Überlauf |
Schieber mit Notüberlauf in das Drosselrohr (ohne Entlastung) |
Lichte Durchlasshöhe
Die lichte Durchlasshöhe ARUE entspricht dem Abstand zwischen Wehroberkante und Unterkante des für die Entlastung vorgesehenen Durchlasses.
Ohne Aufstau
|
|
Zugehöriges Symbol |
Nach Hager (1985) lässt sich der Ausfluss aus der Bodenöffnung des Springüberlaufes mit der allgemeinen Ausflussformel von Torricelli berechnen, wenn der Einfluss der Anströmgeschwindigkeit berücksichtigt wird. Das Ausflussgesetz der angeströmten Bodenöffnung lautet damit:
|
|
Qa |
= |
µ |
· |
AB |
· |
( |
2g |
· |
He |
) |
0,5 |
· |
|
) |
0,5 |
|
|
[m3/s] |
Darin bedeuten:
|
AB |
: |
|
Fläche der Bodenöffnung |
|
[m²] |
|
µ |
: |
|
Ausflussbeiwert |
|
[-] |
|
He |
: |
|
Energiehöhe am Ende des Zulaufgerinnes |
|
[m] |
|
ym |
: |
|
Mittlere Wassertiefe über der Bodenöffnung |
|
[m] |
|
s |
: |
|
Einstauhöhe 0 < s < ym |
|
[m] |

Wehr mit Bodenöffnung
Bei einer Länge L der Bodenöffnung berechnet sich die mittlere Wassertiefe ym über die Gleichung:
|
|
|
|
|
|
ya |
|
|
|
|
|||
|
|
y |
m |
= |
|
· |
∫ |
y(x)dx |
|
|
[m] |
||
|
|
|
|
|
|
ya |
|
|
|
|
Die beiden Wassertiefen ye und ya ergeben sich bei schießendem Abfluss aus den Verhältnissen im Zuflusskanal, bei strömendem Abfluss aus den Unterwasserverhältnissen.
In der Praxis zeigt sich auch hier, dass das Wasser nicht immer so fließt, wie man es erwartet. Bei geringen Gefällsverhältnissen kann das Wasser auch aus dem Entlastungsrohr oder dem Drosselrohr rückwärts fließen. Hierfür sind wieder andere Gleichungen zu formulieren. Ähnlich wie Wehre mit Bodenöffnung funktionieren Wehre mit einer Schälzunge.
Geometrie Bodenöffnung
Die Öffnung eines Springüberlaufs kann die an dieser Stelle beschriebene Geometrie besitzen.
Rechteck
Für BB > 0 und LBMX > 0 kann die Form der Öffnung nach DWA-A 111 als Rechteck mit Halbellipse angenommen werden. Die Fläche der Bodenöffnung wird dann über folgende Formel berechnet:
FBOD = (LBMX - 0,05375 ∙ BB) ∙ BB
Das Eingabefeld für die Fläche bleibt leer. Die gekrümmte Seite der Parabel befindet sich in Fließrichtung.
Parabel
Eine parabolische Bodenöffnung wird über folgende Formel berechnet:
FBOD = 0,667 ∙ BB ∙ LBMX
Dabei befindet sich die gekrümmte Seite der Parabel in Fließrichtung.
Kreissegment
Eine Bodenöffnung mit Kreissegment-Form wird über folgende Formel berechnet:
FBOD = LBMX ∙ (6 ∙ BB + 8 ∙ A) / 15
Dabei entspricht das Kreissegment einem Halbkreis mit Krümmung in Fließrichtung.
Wehr
|
|
Zugehöriges Symbol |
Parameterübersicht:
|
Parameter |
Einheit |
Feld |
Gruppe |
Einsatzbereich |
|
BRUE |
m |
Wehrlänge |
Regenüberlauf |
|
|
BRHB |
m |
Wehrlänge |
Geometrie |
Regenüberlaufbecken |
|
HRUE |
m |
Höhe Wehrschwelle |
Geometrie, Geometrie |
Regenüberlauf. Wert relativ zur Sohle |
|
HRHB |
m |
Höhe Wehrschwelle |
Geometrie |
Regenüberlaufbecken. Wert relativ zur Sohle |
|
GANG |
- |
Bauart |
Hydraulische Funktionsweise Speicherbauwerk |
|
|
MUE |
- |
Überfallbeiwert |
Basiswerte |
Überfallhöhe des entlasteten Wassers |
|
ARUE |
m |
Lichte Durchlasshöhe |
Geometrie |
Regenüberlauf. Wert relativ zur Wehrkrone |
|
ARHB |
m |
Lichte Durchlasshöhe |
Geometrie |
Regenüberlaufbecken. Wert relativ zur Wehrkrone |
|
- |
- |
Beweglich |
Basiswerte |
Feste Krone oder bewegliche Schwelle |
Weitere Parameter werden im Abschnitt Abflussregelung erläutert.
GANG
Über den Parameter wird die hydraulische Funktionsweise des dem jeweiligen Speicherbauwerk zugeordneten Wehrs näher beschrieben. Die zugehörigen Randbedingungen werden automatisch in die Berechnung exportiert. Die möglichen Randbedingungen sind über die Auswahlliste standardmäßig vorgegeben.
MUE
Für den Überfallbeiwert μ (Poleniformel) sind Werte zwischen 0,40 und 1,60 zulässig. Bei fehlendem Eingabewert wird ein Wert von 0,65 in die Berechnung exportiert. Die an dieser Stelle genannten Erfahrungswerte sind projektspezifisch zu prüfen.
Bei zweiseitigen Streichwehren mit gleicher Höhe der Krone / Schwelle kann ein Wert von 2 μ eingegeben werden. Bei ungleicher Höhe der Krone / Schwelle sind zwei Wehre zu modellieren.
ARUE + ARHB
Die lichte Durchlasshöhe entspricht dem Abstand zwischen Wehroberkante und Unterkante des für die Entlastung vorgesehenen Durchlasses.
Beweglich
Über den Parameter wird zwischen einem Wehr mit fester Krone und einem Wehr mit geregelter beweglicher Wehrschwelle unterschieden:
|
● |
|
Feste Krone |
Zur Simulation eines Wehrs mit fester Krone ist das Häkchen zu deaktivieren. Es werden dann weder die Steuerparameter noch die Sollwassertiefe in die Berechnung exportiert. |
|
● |
|
Bewegliche Schwelle |
Zur Simulation eines Wehrs mit beweglicher Schwelle ist das Häkchen zu setzen. Die Steuerparameter KP, KI und KD sowie die Sollwassertiefe sind dann zu editieren. Die genannten Parameter werden in die Berechnung exportiert. |
Springüberlauf
|
|
Zugehöriges Symbol |
Parameterübersicht:
|
Parameter |
Einheit |
Feld |
Gruppe |
Einsatzbereich |
|
ARUE |
- |
Entlastungsrohr |
Rohr, in welches das Abwasser springt |
|
|
HD |
m NN |
OK Deckel |
Überstauberechnung |
|
|
LBMX |
m |
Länge |
Länge der Bodenöffnung |
|
|
BB |
m |
Breite |
Geo Bodenöffnung |
Breite der Bodenöffnung |
|
FBOD |
m² |
Fläche |
Geo Bodenöffnung |
Fläche der Bodenöffnung |
|
HSS |
m NN |
Schneidkantenhöhe |
Geo Bodenöffnung |
Entlastungssimulation |
|
HSS |
m NN |
Schneidkantenhöhe |
Entlastungssimulation |
|
|
KIOBE |
- |
Oberfläche |
Basiswerte |
Siehe Hydraulik-Optionen |
|
MUE |
- |
Überfallbeiwert |
Basiswerte |
Entlastungssimulation |
ARUE
Der Trockenwetterabfluss fällt durch die Bodenöffnung in das Ablaufrohr. Dieses Rohr ergibt sich aus der Netztopologie und wird in der hierarchischen Ansicht angezeigt. Bei Überschreitung des kritischen Mischwasserabflusses springt das überschüssige Abwasser über die Bodenöffnung hinweg in das Entlastungsrohr ARUE.
LBMX
Länge der Bodenöffnung [m]. Bei Springüberläufen mit beweglicher Blende entspricht dieser Wert der maximal möglichen Öffnungslänge.
MUE
Für den Überfallbeiwert μ (Poleniformel) sind Werte zwischen 0,40 und 1,60 zulässig. Bei fehlendem Eingabewert wird ein Wert von 0,60 in die Berechnung exportiert. Die an dieser Stelle genannten Erfahrungswerte sind projektspezifisch zu prüfen.
Abflussregelung
|
|
Zugehöriges Symbol |
In diesem Abschnitt geht es um folgende Themen:
Mess- und Regelparameter
|
|
Zugehöriges Symbol |
Parameterübersicht:
|
Parameter |
Einheit |
Feld |
Gruppe |
Einsatzbereich |
|
- |
- |
Art der Messstelle |
Messung an Knoten oder Leitung |
|
|
MESS |
- |
An Knoten, An Leitung |
Messung |
Referenz zur Messstelle |
|
- |
- |
Messgröße |
Messung |
Messung auf Wassertiefe oder Durchfluss |
|
SOLL |
l/s |
Solldurchfluss Messstelle |
Irrelevant für bewegliche Wehre |
|
|
SOLL |
m |
Sollwassertiefe Messstelle |
Steuerung |
Relevant für bewegliche Wehre |
|
KP |
m |
Einschalthöhe (nur diskret) |
Steuerung |
Übertragungsfaktor diskret gesteuerte Pumpe |
|
KP |
- |
Steuerparameter KP |
Steuerung |
Übertragungsfaktor drehzahlgeregelte Pumpe |
|
KI |
- |
Steuerparameter KI |
Steuerung |
Übertragungsfaktor drehzahlgeregelte Pumpe |
|
KD |
- |
Steuerparameter KD |
Steuerung |
Übertragungsfaktor drehzahlgeregelte Pumpe |
Art der Messstelle
Die Arten der Messstelle sind über die Auswahlliste standardmäßig vorgegeben:
|
● |
0 |
Haltung |
Die Messung der Messgröße soll an einer Haltung erfolgen. |
|
● |
1 |
Knoten |
Die Messung der Messgröße soll an einem Knoten erfolgen. |
Messgröße
Die Arten der Messgröße sind über die Auswahlliste standardmäßig vorgegeben:
|
● |
0 |
Wassertiefe |
Die Wassertiefe soll ab Bezugssohle gemessen werden. |
|
● |
1 |
Durchfluss |
Der Durchfluss soll an der Messstelle gemessen werden. |
SOLL
Bei gewählter Messgröße Wassertiefe muss SOLL an dieser Stelle vorgegeben werden.
-
Dieses Feld muss für bewegliche Wehre genutzt werden.
-
Zu Simulationsbeginn wird sowohl für den Schieber als auch für den Dammbalken des beweglichen Wehrs mit der maximalen Hubhöhe gerechnet.
-
Bei beweglichen Wehren entspricht der Sollwasserstand zu Beginn der Simulation also dem Wert: Sohlhöhe zugehöriges Becken + Hubhöhe
Einschalthöhe (nur diskret)
Dieser Parameter ist ausschließlich für diskret gesteuerten Pumpen relevant. Der eingegebene Wert ersetzt die Parameter KP, KI und KD. Sobald der Pegelstand im Pumpensumpf die Einschalthöhe übersteigt, schaltet die über die Sollwassertiefe ausgeschaltete diskret gesteuerte Pumpe wieder ein.
Übertragungsfaktoren
|
|
Zugehöriges Symbol |
Die Wahl der Übertragungsfaktoren hängt vom Einzelfall ab und erfordert große Erfahrung. Im konkreten Planungsfall sollte ein Regelungstechniker hinzugezogen werden. Erste Näherungswerte für die Bestimmung der Übertragungsfaktoren werden in diesem Abschnitt vorgestellt.
Stellbereich Δu
Der Stellbereich wird über folgenden Übertragungsfaktor bestimmt:
Δu = u.max - u.min
Der Stellbereich Δu ergibt sich über die folgenden Parameter der jeweiligen Armatur:
|
Armatur |
u.max |
u.min |
Randbedingung für Δu |
|
Schieber |
Maximaler Schieberhub HUB |
Minimaler Schieberhub = 0 |
|
|
Pumpe |
Maximale Fördermenge Q0 |
Minimale Fördermenge = 0 |
|
|
Geregeltes Wehr |
Sollwasserstand SOLL |
Wehrhöhe HRUE |
< Höhe Wehröffnung |
Regelgrößenbereich xp
Der Regelgrößenbereich wird über folgenden Algorithmus konzipiert:
xp = x.max - x.min
Die jeweilige Regelgröße entspricht dem Wasserstand oder Durchfluss an einer Messstelle:
|
Parameter |
Bedeutung |
Beispiel |
|
x.max |
Maximalwert der Regelgröße |
Wasserstand bei vollständig geöffnetem Schieber |
|
x.min |
Minimalwert der Regelgröße |
Wasserstand bei geschlossenem Schieber |
Übertragungsfaktoren
Stellbereich und Regelgrößenbereich bilden die Grundlage zur Abschätzung der Übertragungsfaktoren:
KP = 0,5 Δu / xp: Proportionaler Übertragungsfaktor
KI = - 0,5 KP: Näherungswert des integralen Übertragungsfaktors
KD = -0,5 KP: Näherungswert des differentialen Übertragungsfaktors
Dabei besitzt der proportionale Übertragungsfaktor KP einen Sicherheitsbeiwert von 0,5 zur Verdoppelung des vermuteten Regelbereiches.
Abwasserförderung
|
|
Zugehöriges Symbol |
Abschnitte zur hydraulischen Modellierung der Pumpe:
-
Verdrängungspumpe
-
Kreiselpumpe
-
Simulation
Verdrängungspumpe
Für eine Verdrängungspumpe mit dem maximalen Förderstrom Qo und dem Zufluss Qz gilt:
|
|
Qa |
= |
Q0 |
|
für Qz ³ Q0 |
[m3/s] |
|
|
Qa |
= |
Qz |
|
für Qz < Q0 |
[m3/s] |
Kreiselpumpe
Bei Kreiselpumpen wird die Pumpenkennlinie im Arbeitsbereich linearisiert. Mit dem Abszissenwert Q0 und dem Ordinatenwert H0 der Kennlinie erhält man:
|
|
1 |
- |
( |
|
) |
· |
H0 |
= |
Δz |
+ |
ya |
- |
|
- |
yb |
|
|
[m] |
mit:
|
|
0 < Qa < Q0 |
Simulation
Ein wesentliches Kennzeichen der Pumpensimulation ist der unstetige Verlauf des Förderstroms: Die Pumpen schalten sich ein, wenn ein vorgegebener Wasserstand yein im Pumpensumpf überschritten wird und sie schalten sich aus, wenn ein weiterer vorgegebener Wasserstand yaus unterschritten wird.
Für yaus < yb < yein wird der gerade bestehende Status beibehalten. Bei Entleerungspumpen in Regenüberlaufbecken gibt es in Höhe der Wehrkante in der Regel noch einen weiteren Schaltpunkt: Ist der Wasserstand höher, schaltet sich die Pumpe aus, fällt er darunter, schaltet sich die Pumpe wieder ein.
Die Wassertiefe im Pumpensumpf ergibt sich aus der Kontinuitätsgleichung. Da die Schaltzeitpunkte nicht unbedingt genau auf einen Berechnungszeitpunkt fallen, muss in der Kontinuitätsgleichung jeweils die tatsächliche Fördermenge berücksichtigt werden. Sind in einem Pumpensumpf mehrere Pumpen angeordnet, so ergibt die Bedingung eines gemeinsamen Wasserspiegels jeweils eine weitere Gleichung.
Die Pumpen können neben der Regelung über den Wasserstand im Pumpensumpf zusätzlich in Abhängigkeit vom Wasserstand oder Abfluss in einem beliebigen Netzelement zur Einhaltung eines Sollwertes ein- und ausgeschaltet werden. Werden drei Übertragungsfaktoren (kP, kI, kD) angegeben, dann wird die Pumpe als drehzahlgeregelte Pumpe betrieben.
Pumpenkennlinie
Die Pumpenkennlinie wird in HydroCAD vereinfacht als fallende Gerade modelliert. Zu deren Beschreibung sind ausschließlich der Abszissen- und der Ordinatenabschnitt erforderlich.
Kreiselpumpe
Der Förderstrom einer Kreiselpumpe verläuft gemäß Pumpenkennlinie und Kennlinie des Druckrohres. Der Abszissen- und Ordinatenabschnitt hat dabei folgende Bedeutung:
-
H0 [m]: Ruhedruck in m Wassersäule (Q = 0)
-
Q0 [l/s]: Theoretisch erreichbare Fördermenge einer Pumpe ohne Förderhöhe (H = 0).
Verdrängungspumpe
Bei einer Verdrängungspumpe (beispielsweise Schneckenpumpe) ist der Förderstrom (verdrängtes Volumen) unabhängig von der Förderhöhe. Für die Modellierung der Pumpenkennlinie gilt also:
-
H0 [m] = NULL
-
Q0 [l/s]= konstant
Schaltpunkte ab OK Sohle
Die Schaltpunkte entsprechen festgelegten Pegelständen im Pumpensumpf. Über jeden Schaltpunkt wird eine bestimmte Aktion der Pumpe ausgelöst, die in der Skizze schematisch dargestellt sind.
|
● |
AUSEIN: |
Oberkante Überlauf. Bei steigendem Pegel schaltet die Pumpe aus, bei fallendem Pegel wieder ein. |
|
● |
YEIN: |
Einschaltpegel < AUSEIN. Bei steigendem Pegel schaltet die Pumpe ein. |
|
● |
YAUS: |
Ausschaltpegel < YAUS. Bei fallendem Pegel schaltet die Pumpe aus. |
Die Schaltpunkte beziehen sich auf die Sohlhöhe des Pumpensumpfes. Diese werden im Folgenden kurz erläutert. Die Zuordnung der Schaltpunkte ist von der Art der Steuerung abhängig.
Durchflussdrosselung
|
|
Zugehöriges Symbol |
Mit Schiebern, Blenden und ähnlichen Drosselarmaturen kann der gewünschte maximale Durchfluss an die jeweiligen Gegebenheiten angepasst werden.
Schieber können in Abhängigkeit vom Wasserstand oder -Abfluss eines beliebigen Netzelements geregelt werden. Der Schieberhub wird dabei durch einen PID-Regler festgelegt, wobei die Übertragungsfaktoren (kP, kI, kD) und der Sollwert beliebig vorgegeben werden können. Bei der Berechnung wird der maximal und minimal zulässige Schieberhub sowie die Hubgeschwindigkeit des Schiebers berücksichtigt.

Schieber
Dabei bedeuten:
|
|
α |
= |
f |
( |
|
) |
|
Kontraktionsziffer |
[-] |
|
s |
: |
|
Schieberhub |
|
[m] |
|
As |
: |
|
Fläche der Schieberöffnung |
|
[m²] |
|
Ab |
: |
|
Durchflossener Querschnitt im Becken |
|
[m²] |
Freier Abfluss
Bei freiem Abfluss ergeben sich die Parameter aus der Bernoulli'schen Bewegungsgleichung:
|
|
yb |
= |
α |
· |
s |
+ |
( |
|
) |
2 |
· |
|
· |
( |
|
- |
[ |
|
] |
2 |
) |
|
|
[m] |
Abfluss mit Rückstau
Bei Abfluss mit Rückstau gilt der Energie- und Impulssatz:
|
|
yb |
= |
ya |
+ |
( |
|
) |
2 |
· |
|
· |
( |
1 |
+ |
[ |
1 |
- |
|
] |
2 |
- |
[ |
|
] |
2 |
) |
+ |
Δz |
|
|
[m] |
Liegt der Wasserspiegel im Becken tiefer als die Armaturunterkante, so gilt
|
|
yb |
= |
ya |
+ |
Δz |
|
|
[m] |
soweit sich unter der Armatur nicht die Grenztiefe einstellt:
|
|
Qa |
= |
( |
|
) |
0,5 |
|
|
[m3/s] |
Wirbelventil
Wirbelventile unterscheiden sich hydraulisch von Schiebern durch die Kontraktionsziffer und die Einlaufverluste.
Pumpe
|
|
Zugehöriges Symbol |
Parameterübersicht:
|
Parameter |
Einheit |
Feld |
Gruppe |
Einsatzbereich |
|
-- |
- |
Bauart |
Kreisel- oder Schneckenpumpe |
|
|
Q0 |
l/s |
Q0 der Kennlinie |
Maximaler Förderstrom |
|
|
H0 |
m |
H0 der Kennlinie |
Kenndaten |
Maximale Förderhöhe einer Kreiselpumpe |
|
- |
- |
Art der Regelung |
Steuerung diskret oder per Drehzahl |
|
|
MUE |
- |
Wirkungsgrad |
Basiswerte |
Berechnung der Leistungsaufnahme |
|
YEIN |
m |
Ein (Pegel steigt) |
Einschaltpegel YEIN > YAUS |
|
|
AUSEIN |
m |
Aus/Ein (Pegel steigt/fällt) |
Schaltpunkte ab OK Sohle |
Aus-/Einschaltpegel AUSEIN > YEIN |
|
YAUS |
m |
Aus (Pegel fällt) |
Schaltpunkte ab OK Sohle |
Ausschaltpegel YAUS < YEIN |
Weitere Parameter werden im Abschnitt Abflussregelung erläutert.
Bauart
Über die Auswahlliste ist Wert 1 oder 2 festzulegen:
|
● |
1 |
Kreiselpumpe |
Pumpe mit hyperbolisch verlaufender Kennlinie. Die Kennlinie wird vereinfacht als fallende Gerade modelliert. |
|
● |
2 |
Schneckenpumpe |
Verdrängungspumpe. Das geförderte Volumen ist unabhängig von der Förderhöhe. |
|
● |
3 |
Sonstige |
Dieser Eintrag ist für HydroCAD nicht erlaubt. |
H0
Die Förderhöhe der Schneckenpumpe ist beliebig. In diesem Fall ist für H0 der Wert 0 anzugeben.
Art der Regelung
Über die Regelungsart der Pumpe wird festgelegt, ob die Pumpe über einen Pegelwert oder über Steuerparameter geregelt wird. Die beiden Möglichkeiten der Regelungsart sind per Auswahlliste standardmäßig vorgegeben:
|
● |
0 |
Diskret |
Die Pumpenleistung ist konstant. Die Pumpe schaltet mit Erreichen des Sollwertes (siehe Messstelle und Messgröße) ab. Sobald der Wasserstand die Einschalthöhe erreicht, wird die Pumpe wieder hochgefahren.
|
|
● |
1 |
Drehzahl |
Die Pumpenleistung ist variabel. Die Pumpe wird per PID-Regler gesteuert. Die Kalibrierung der Steuerung erfolgt mittels der Übertragungsfaktoren KI und KD.
|
MUE
Über MUE wird die erforderliche Leistungsaufnahme der Pumpe berechnet: P = 9,80665 ∙ Q ∙ H ÷ μ [kW].
AUSEIN
Über diesen Schaltpunkt werden die Pumpen eines Entlastungsbauwerks abgeschaltet, sobald über das Wehr entlastet wird. Der zugehörige Pegelstand liegt also in Höhe der Überlaufkante des Wehrs. Sobald der Pegelstand im Pumpensumpf unter diesen Wert fällt, schaltet die Pumpe wieder ein. Die Entlastung findet jetzt nur noch über die Pumpe statt.
Schieber
|
|
Zugehöriges Symbol |
Parameterübersicht:
|
Parameter |
Einheit |
Feld |
Gruppe |
Einsatzbereich |
|
HGU |
m NN |
OK Sohle |
Bezugshöhe von HUB |
|
|
HUB |
m |
Hubhöhe maximal |
Höhen, Basiswerte |
Maximale Öffnungshöhe des Schiebers |
|
MUE |
- |
Abflussbeiwert |
Basiswerte |
Ablaufbeiwert μ |
Weitere Parameter werden im Abschnitt Abflussregelung erläutert.
HGU
HGU darf die Zulaufsohlkote der Ablaufhaltung nicht unterschreiten.
MUE
MUE differiert erheblich zwischen mechanischen Schiebern und Wirbelventilen. Der Erfahrungswert von 0,62 für mechanische Schieber übersteigt den von Wirbelventilen erheblich. Für Wirbelventile kann MUE je nach Bauart zwischen 0,15 und 0,30 angesetzt werden.
HUB
Über HUB wird die maximale Öffnungshöhe des am Schieber durchflossenen Querschnitts festgelegt:
-
HUB ist relativ zu OK Sohle anzugeben.
-
HUB wird für geregelte Schieber und nicht geregelte Schieber unterschiedlich simuliert.
HUB wird für nicht geregelte Schieber die gesamte Dauer der Kanalnetzberechnung als konstant angenommen. Für geregelte Schieber wird HUB für den Simulationsbeginn als maximale Hubhöhe vorgegeben. Der Wert wird während der gesamten Dauer der Kanalnetzberechnung nicht überschritten.
Eingangsdaten und Ergebnisse
|
|
Zugehöriges Symbol |
In diesem Abschnitt geht es um folgende Themen:
Korrektur inkonsistenter Daten
|
|
Zugehöriges Symbol |
Inkonsistente Daten werden beim Export der Daten aus HydroCAD in die Datei DATEST.INP oder von dort in den Berechnungskern sofort erkannt. Im HydroCAD – Berechnungsprotokoll oder in der Protokolldatei DATEST.DAT wird ein Fehler ausgegeben.
In diesem Abschnitt geht es um folgende Themen:
Allgemeine Daten
|
|
Zugehöriges Symbol |
Ungünstiger Speicherpfad
- Inkonsistenz allgemeine Daten -
In den Assistenten zur Berechnung der Teilfüllungskurven und des Kanalnetzes ist jeweils der Speicherpfad zu wählen. Unter Umständen kann der Fortran-Berechnungskern den Speicherpfad nicht finden. Meist ist dann die Gesamtlänge der Pfadbezeichnung oder die Anzahl der gewählten Hierarchien zu groß. Der Speicherpfad ist dann so anzupassen, dass dieser vom Berechnungskern wieder referenziert werden kann.
Redundante Objektbezeichnung
- Inkonsistenz allgemeine Daten -
Objektbezeichnungen mit mehr als 11 Zeichen werden vor dem Export in den Berechnungskern auf die Länge von 11 Zeichen reduziert. Für Objektbezeichnungen, deren erste 11 Zeichen übereinstimmen, kann der Rückimport die Berechnungsergebnisse nicht mehr dem jeweiligen Objekt zuordnen. Das HydroCAD – Berechnungsprotokoll generiert eine Fehlermeldung.
Überschreitung der maximalen Simulationsdauer
- Inkonsistenz allgemeine Daten -
Die Simulationsdauer in Minuten wird im Formular Berechnungslauf festgelegt. Die Simulationsdauer wird als Ganzzahl an den Berechnungskern übertragen. Die Zahl darf maximal 4 Stellen besitzen, den Wert von 9999 min also nicht überschreiten. Bei Überschreitung wird die folgende HydroCAD – Meldung angezeigt:
Der Parameter TF1 des Objekts mit der Bezeichnung … liegt außerhalb des Gültigkeitsbereichs. Ein Fehler ist beim Export des Parameters TF1 des Objekts mit der Bezeichnung … aufgetreten. Die Länge des Werts … entspricht nicht dem vorgegebenen Format I4.
Verbotene Zeitschritte
- Inkonsistenz allgemeine Daten -
Die Zeitschritte von Iteration und Datenausgabe werden im Formular Regenereignis festgelegt. Der Zeitschritt der Datenausgabe muss dabei ein Vielfaches vom Zeitschritt der Iteration sein. Andernfalls ist in der DATEST.DAT folgende Fehlermeldung zu lesen:
(F) Regen Nr. … DTO = … ist kein ganzzahliges Vielfaches von DTI = …
Niederschlag
|
|
Zugehöriges Symbol |
Überschreitung der maximalen Regendauer
Die maximale Regendauer wird im Formular Regenereignis festgelegt. Maximal sind 9999 Intervalle zulässig. Ähnliche Beschränkungen gelten für die Simulationsdauer (siehe Abschnitt weiter unten). Bei Überschreitung wird die folgende HydroCAD – Meldung angezeigt:
Die Länge des Werts … entspricht nicht dem vorgegebenen Format I4. Ein Fehler ist beim Export des Parameters TF des Objekts mit der Bezeichnung … aufgetreten.
Fehlendes Regenereignis
In HydroCAD muss jedem Regentyp ein Regenereignis zugewiesen sein. Bei fehlenden Zuweisungen werden die relevanten Regenereignisse in der Datei DATEST.DAT gelistet. Dabei entspricht RK der Regenkennung gemäß Datei NamenREG.TAB und OFK der Oberflächenkennung gemäß Datei NamenOFK.TAB:
Keine passende Oberflächenabflussganglinie vorhanden für … RK … OFK
Regentyp "Modellregen"
Der Regentyp Modellregen wird von der Schnittstelle zum Berechnungskern nicht unterstützt. Stattdessen ist der Regentyp Stufenfunktion zu wählen.
Regentyp im Berechnungslauf
Pro Berechnungslauf muss ein anderer Regentyp gewählt werden; auch wenn der Regentyp nur für die Definition von Übernahmeganglinien benötigt wird.
Leitungsmodellierung
|
|
Zugehöriges Symbol |
Fehlende Teilfüllungskurven
- Inkonsistenz Leitungsmodellierung -
Vor dem Start der Berechnung müssen die Teilfüllungskurven für alle Profile generiert sein, die in der Berechnung verwendet werden. Bei nicht generierten Teilfüllungskurven kann es zu folgenden Fehlermeldungen kommen:
|
● |
Berechnungsprotokoll: |
Der Export der Profil-, Regen-, und Oberflächen-Daten an den Berechnungskern wird gestartet... FEHLER: Ein schwerer Fehler ist aufgetreten. Exception Message: Der Objektverweis wurde nicht auf eine Objektinstanz festgelegt. |
|
● |
ZUSATZ.INP: |
Teilfüllungstitelkarte des Profils …: K1= 0.000 K2= 0.000 K3= 0.000 … Die restlichen Teilfüllungskurven werden überlesen. |
Endhaltung mit Speicherbauwerk
- Inkonsistenz Leitungsmodellierung -
Ein Hydrauliknetz kann nicht über eine Endhaltung definiert werden, die in ein Speicherbauwerk mündet. Es wird dann in der Datei DATEST.DAT folgende Meldung ausgegeben:
Bauwerk … hat keinen Abfluss
Eine solche Definition des Hydrauliknetzes wäre für den hydraulischen Nachweis auch sehr gefährlich, da jedes Speicherbecken das System auftrennt, also wichtige Randbedingungen für das gesamte Zulaufnetz liefert. Alternativ ist das Hydrauliknetz daher über die Ablaufleitungen des jeweiligen Speicherbeckens zu definieren. Damit ist gewährleistet, dass die hydraulischen Randbedingungen des Beckens im Hydrauliknetz mit integriert sind.
Fehlerhafte Druckleitung
- Inkonsistenz Leitungsmodellierung -
Die Protokolldatei DATEST.DAT gibt eine Fehlermeldung aus, falls eine Haltung als Druckleitung definiert ist und gleichzeitig Einzugsflächen entwässern soll. Die Definition einer Druckleitung als ideelle Leitung (Randbedingung "Sonderbedingung") ist ebenfalls nicht mehr erlaubt. Falls der generelle Fremdwasseranfall über das Formular Hydraulik-Optionen in l/(s km) definiert ist, werden Druckleitungen automatisch ohne Fremdwasserzufluss simuliert.
Bauwerksmodellierung
|
|
Zugehöriges Symbol |
Fehlende Bauwerksgrundfläche
- Inkonsistenz Bauwerksmodellierung -
Die Bauwerksgrundfläche muss immer > 0 sein. Bei fehlender Eingabe wird in der Datei DATEST.DAT eine Fehlermeldung ausgegeben.
Fehlendes Wehr
- Inkonsistenz Bauwerksmodellierung -
Falls einem Speicherbauwerk zwar eine Entlastungsleitung, aber kein Wehr zugewiesen wurde, wird in der Datei DATEST.DAT folgende Fehlermeldung ausgegeben:
(F) Haltung … ist nicht Abfluss von RUE/RHB …
Zu kleine Wehrkronenhöhe
- Inkonsistenz Bauwerksmodellierung -
Die Wehrkronenhöhe muss > 1 cm über der Sohlhöhe der Entlastungsleitung liegen. Bei einer kleineren Differenz zwischen Wehrkronenhöhe und Sohlhöhe der Entlastungsleitung wird in der Datei DATEST.DAT eine Fehlermeldung ausgegeben. Die Wehrhöhe ist dann zu vergrößern oder die Zulaufsohle der Entlastungsleitung abzusenken.
Falsche Drosselleitung
- Inkonsistenz Bauwerksmodellierung -
Falls in KanDATA eine Drosselleitung definiert wurde, die nicht mit HydroCAD kompatibel ist, wird in der Datei DATEST.DAT folgende Fehlermeldung ausgegeben:
(F) Der Abfluss … von Haltung … wurde nicht eingelesen
Quellen
|
|
Zugehöriges Symbol |
Eine Quelle kann in Bereichen des Hydrauliknetzes entstehen, in denen Haltungen jeweils Gegengefälle und einen nachfolgenden Hochpunkt besitzen. In der Datei DATEST.DAT wird in den meisten Fällen automatisch darauf hingewiesen.
Herleitung mit Skizze
In der folgenden Skizze ist ein Strang dargestellt, von dem zwei Haltungen mit Gegengefälle und nachfolgendem Hochpunktschacht abzweigen.

Bei ungünstigen Randbedingungen kann der Berechnungskern für den beschriebenen Bereich eine Senke mit zugehörigem, relativ hohem Wasserspiegel annehmen. In einem solchen Fall kann es am Verzweigungspunkt zur Simulation einer Quelle, also eines nicht vorhandenen zusätzlichen Abflusses kommen.
Hinweis in der Datei DATEST.DAT
In der Datei DATEST.DAT wird für Bereiche mit der beschriebenen Netztopologie der Hinweis QUELLE MÖGLICH ausgegeben.
Lösungsmöglichkeiten
Für Netzbereiche, in denen gemäß Datei DATEST.DAT die Bildung von Quellen möglich ist, werden folgende Lösungsmöglichkeiten empfohlen:
-
Zunächst sollte im Planungslängsschnitt auf Datenfehler kontrolliert werden. Gegebenenfalls sind die relevanten Sohl- und/oder Geländehöhen zu korrigieren.
-
Falls über die Kontrolle im Planungslängsschnitt keine Datenfehler festgestellt wurden, sollte die Fließrichtung entsprechend dem tatsächlichen Verlauf des Sohlgefälles umgekehrt werden.
Senken
|
|
Zugehöriges Symbol |
Bei jeder Senke handelt es sich um einen Bereich des Hydrauliknetzes, in welchem der Wasserspiegel bei Trockenwetterabfluss über das Gelände steigt. In der Datei KANAL.TWA wird in den meisten Fällen automatisch darauf hingewiesen.
Fehlermeldung in der Datei KANAL.TWA
Die Trockenwetterberechnung bricht im Zeitschritt 0 mit einem Fehler ab. Die Gründe für diesen Programmabbruch werden automatisch in die Datei KANAL.TWA geschrieben. In der genannte Datei sind dann die Kanalobjekte aufgezählt, in denen der Wasserspiegel bei Trockenwetterabfluss über die Geländeoberkante ansteigt.
Lösungsmöglichkeiten
Für Netzbereiche, in denen gemäß Datei KANAL.TWA Senken existieren, werden folgende Lösungsmöglichkeiten empfohlen:
-
Zunächst sollte im Planungslängsschnitt auf Datenfehler kontrolliert werden. Gegebenenfalls sind die relevanten Sohl- und/oder Geländehöhen zu korrigieren.
-
Falls über die Kontrolle im Planungslängsschnitt keine Datenfehler festgestellt wurden, sollte die Kapazität der Drosseln und Pumpwerke geprüft werden, die sich in Fließrichtung im Ablauf der betroffenen Haltungen befinden. Falls die Kapazität dieser Kanalobjekte zu einem Rückstau bei Trockenwetterabfluss führt, ist sie sinnvoll zu umzuplanen.
-
Es besteht außerdem die Möglichkeit, dass es sich bei den betroffenen Haltungen um Druckleitungen oder Düker handelt. Dann ist im Formular <Haltungen (Hydraulik)> zu kontrollieren, ob jeweils die hydraulische Randbedingung "Druckrohr" gesetzt wurde.
Protokolldateien
|
|
Zugehöriges Symbol |
Die Protokolldateien finden sich auf den Pfaden, die über die zugehörigen Assistenten angelegt wurden. Zur Analyse der Fehlerursache sind die Protokolldateien nach jedem Berechnungsabbruch zu prüfen. Die Hinweise der Datei DATEST.DAT sollten auch nach erfolgreichen Berechnungsläufen geprüft werden, um hydraulisch fragwürdige Eingangsdaten rechtzeitig korrigieren zu können.
Sobald die Protokollierungsroutine einen Fehler erkennt, wird die Berechnung abgebrochen. In den Dateien, die für den relevanten Simulationsschritt generiert wurden, weisen protokollierte Fehlermeldungen auf die Gründe für den Abbruch der Berechnung hin. Protokollzeilen mit Fehlermeldung beginnen zumeist mit einem "(F)".
Für Daten, die unter ungünstigen Randbedingungen zu Fehlern führen können und / oder für die hydrodynamische Kanalnetzberechnung nicht zu empfehlen sind, werden in den relevanten Protokolldateien Hinweise ausgegeben.
Die Prüfung der Protokolldateien sollte in folgender Reihenfolge durchgeführt werden:
Inhalt
Die Protokolldateien des Berechnungskerns werden auf dem Ordner abgelegt, der über den relevanten Berechnungsassistenten (Teilfüllungskurven, Oberflächenabflüsse oder Kanalnetz) definiert wurde. Der Inhalt der Protokolldateien kann aus folgenden Einträgen bestehen:
-
Alle aus BaSYS in den Berechnungskern importierten Daten.
-
Die Ergebnisse einer automatischen Plausibilitätsprüfung der relevanten Daten.
-
Die vom Berechnungskern generierten Zwischenergebnisse.
-
Alle aus dem Berechnungskern nach BaSYS exportierten Daten.
-
Die Zuordnung zwischen den Namen der BaSYS – Objekte und den Berechnungskern-internen Alias – Namen.
Protokollierte Fehlermeldungen
|
|
Zugehöriges Symbol |
Die TEIFUE.DAT gibt rund 100 Fehlermeldungen, die DATEST.DAT rund 270 Hinweise und rund 330 Fehlermeldungen (F), die KANAL.TWA und KANAL.INF einige weitere Fehlermeldungen aus. In der KANAL.INF werden ausschließlich Runtime-Fehlermeldungen protokolliert. Die folgende Tabelle zeigt die Bedeutung der wichtigsten Meldungen aus Datei DATEST.DAT. Es ist jeweils die Datei mit angegeben, in welcher der Fehler identifiziert wurde.
|
Meldung |
Datei |
Variable |
Formular |
Bedeutung |
|
UNTERSCHIEDLICHE STADTNAMEN |
STADT |
Gemeinde
|
Stadtnamen in DATEST.INP und ZUSATZ.INP (Datensatz 1) müssen übereinstimmen. Es handelt sich um keinen Anwenderfehler sondern um Probleme bei der Datenübertragung. |
|
|
LASTFALL NICHT (ODER FEHLERHAFT) ANGEGEBEN |
ZUSATZ.INP |
LAST |
Kennzeichnung für Art der Berechnung des Oberflächenabflusses. Die Variable LAST muss seit Version 4.3.05 des Berechnungskerns leer, also ohne Daten, sein. |
|
|
ZUSATZ.INP NICHT VORHANDEN |
ZUSATZ.INP |
- |
- |
Die Datei ist nicht vorhanden. |
|
RECHNUNGSNUMMER FEHLT |
DATEST.DAT |
RENR |
Die Berechnungsnummer muss vorhanden sein. Es handelt sich um keinen Anwenderfehler sondern um Probleme bei der Datenübertragung. |
|
|
(F) ',1X,'J = ',I1 |
DATEST.DAT |
JFORM |
- |
Falsches Zahlenformat. |
|
DTO = 'F3.0' IST KEIN GANZZAHLIGES VIELFACHES VON DTI = 'F3.0' |
DATEST.DAT |
DTI
|
Der Zeitschritt zur Ausgabe der Ganglinien muss einem ganzzahligen Vielfachen des Zeitschritts für die Simulation entsprechen. Näheres wird im Abschnitt Regentyp beschrieben. |
|
|
REGENDATEN FEHLEN |
RAIN.INP |
- |
Die Niederschlagswerte müssen eingegeben sein. |
|
|
FESTWERTE I X1 = F6.3 |
DATEST.INP |
X1 |
Gültigkeitsbereich Tagesspitzenwert häuslicher Schmutzwasseranfall: zwischen 1 und 24 sein. |
|
|
FESTWERTE I X2 = F6.3 |
DATEST.INP |
X2 |
Trockenwetterabfluss |
Gültigkeitsbereich Nachtmittel häuslicher Schmutzwasseranfall: > 24. |
|
SCHIEBER',A11,1X,'PROFILKENNZAHL FEHLT |
DATEST.INP |
PKZ |
Profilkennzahl des Schiebers oder des abgehenden Rohres zuordnen. |
|
|
SCHIEBER',A11,1X,'HAT KEINEN ZUFLUSS |
DATEST.INP |
ZUFL |
Zulaufleitung dem übergeordneten Speicherbauwerk zuordnen. |
|
|
SCHIEBER',A11,1X,'HAT KEINEN ABFLUSS |
DATEST.INP |
AROR |
Speicherbauwerk |
Ablaufleitung dem übergeordneten Speicherbauwerk zuordnen. |
|
SCHIEBER',A11,1X,'ES IST MEHR ALS EIN ZUFLUSS ODER ABFLUSS ANGEGEBEN |
DATEST.INP |
- |
Schieber |
Die Detaillierung des übergeordneten Speicherbauwerks muss den Modellierungsregeln entsprechen. |
|
PUMPE '1X,A11,1X,'HAT KEINEN ZUFLUSS |
DATEST.INP |
ZUFL |
Speicherbauwerk |
Zulaufleitung dem übergeordneten Speicherbauwerk zuordnen. |
|
PUMPE '1X,A11,1X,'HAT KEINEN ABFLUSS |
DATEST.INP |
AROR |
Speicherbauwerk |
Ablaufleitung dem übergeordneten Speicherbauwerk zuordnen. |
|
PUMPE ',1X,A11,1X,'ES IST MEHR ALS EIN ZUFLUSS ODER ABFLUSS ANGEGEBEN |
DATEST.INP |
- |
Speicherbauwerk |
Die Detaillierung des übergeordneten Speicherbauwerks muss den Modellierungsregeln entsprechen. |
|
LP WEHR '1X,A11,1X,'HAT KEINEN ZUFLUSS |
DATEST.INP |
ZUFL |
Zulaufleitung dem Springüberlauf zuordnen. |
|
|
LP WEHR '1X,A11,1X,'HAT KEINE DROSSEL |
DATEST.INP |
AROR |
Springüberlauf |
Ablaufleitung dem Springüberlauf zuordnen. |
|
LP WEHR '1X,A11,1X,'HAT KEINEN UEBERLAUF |
DATEST.INP |
ARUE |
Springüberlauf |
Entlastungsleitung dem Springüberlauf zuordnen. |
|
LP WEHR ',1X,A11,1X,'ES IST MEHR ALS EIN ZUFLUSS ANGEGEBEN |
DATEST.INP |
- |
Springüberlauf |
Die Detaillierung des Springüberlaufs muss den Modellierungsregeln entsprechen. |
|
HALTUNG ',A11,1X,'PROFILKENNZAHL FEHLT |
DATEST.INP |
PKZ |
Der Haltung muss ein Profiltyp zugeordnet sein. Die Bezeichnung muss mit einer PKZ der Teilfüllungskurven in der Datei ZUSATZ.INP übereinstimmen. |
|
|
'1X,I4,1X,'MESSSTELLEN WURDEN EINGELESEN, 6X,I4, ' SIND ZULAESSIG |
DATEST.DAT |
NSTX |
Speicherbauwerk |
Es sind zu viele Messstellen definiert. Es sind maximal 65 möglich. |
|
RUE/RHB ',1X,A11,' HAT KEINEN ABFLUSS |
DATEST.INP |
AROR |
Speicherbauwerk |
Ablaufleitung dem Speicherbauwerk zuordnen. |
|
RUE/RHB ',1X,A11,' HAT KEINEN UEBERLAUF |
DATEST.INP |
NUMR |
Speicherbauwerk |
Entlastungsleitung dem Speicherbauwerk zuordnen. |
|
LP WEHR ',1X,A11,1X,'BENOETIGT DROSSEL UND UEBERLAUF |
DATEST.INP |
AROR
|
Springüberlauf |
Zulaufleitung und Entlastungsleitung dem Springüberlauf zuordnen. |
|
Meldung |
Datei |
Variable |
Formular |
Bedeutung |
|
Meldung |
Datei |
Variable |
Formular |
Bedeutung |
|
HALTUNG ',1X,A11,1X,'PROFILHOEHE = ',F6.2 |
DATEST.INP |
HOCH |
Haltung |
Die Profilhöhe muss angegeben sein. |
|
HALTUNG ',1X,A11,1X,'PROFILBREITE = ',F6.2 |
DATEST.INP |
BREIT |
Haltung |
Die Profilbreite muss angegeben sein. |
|
HALTUNG ',1X,A11,1X,'LAENGE = ',F6.2 |
DATEST.INP |
LE |
Haltung |
Die Haltungslänge muss zwischen 1 und 300 Meter liegen. |
|
HALTUNG ',1X,'HAT KEIN POSITIVES GEFAELLE, HU=HNORM IST NUR BEI GEFAELLE ZULAESSIG |
DATEST.DAT |
- |
Haltung |
HU = HNORM ist nur für Haltungen mit Sohlgefälle zulässig. |
|
HALTUNG ',1X,A11,1X,'EINWOHNERDICHTE = ',F4.0 |
DATEST.DAT |
- |
Die Einwohnerdichte muss zwischen 0 und 400 E/ha liegen. |
|
|
HALTUNG ',1X,A11,1X,'INDUSTRIEWASSERANFALL = ',F7.2 |
DATEST.DAT |
- |
Trockenwetterabfluss |
Der Wert für das industrielle Schmutzwasser muss - falls angegeben - zwischen 0 und 1000 l/s liegen. |
|
HALTUNG ',1X,A11,1X,'FREMDWASSERANFALL = ',F7.2 |
DATEST.DAT |
- |
Trockenwetterabfluss |
Der spezifische Fremdwasseranfall muss zwischen 0 und 20 l/(s·km) oder zwischen 0 und 2 l/(s·ha) liegen. |
|
HALTUNG ',1X,A11,1X,'BETRIEB.RAUHEIT = AUSSERHALB DER VORGEGEBENEN GRENZE |
DATEST.DAT |
- |
Haltung |
Die betriebliche Rauigkeit liegt außerhalb der erlaubten Grenzen. |
|
RUE/RHB ',1X,A11,1X,'WEHRHOEHE = ',F6.3 |
DATEST.DAT |
HRUE |
Die Wehrhöhe muss größer als 1 cm sein. |
|
|
RUE/RHB ',1X,A11,1X,'WEHRLAENGE' = ',F6.3 |
DATEST.DAT |
BRUE |
Wehr |
Die Wehrlänge muss angegeben sein. |
|
RUE/RHB KEINE MESSSTELLE ODER SOLLWERT ANGEGEBEN ABER KP = -1.00 KI = -1.00 KD = -1.00 |
DATEST.DAT |
MESS |
Es ist keine Messstelle definiert. Die Übertragungsfaktoren sind aber angegeben. |
|
|
SCHIEBER',1X,A11,1X,'PROFILHOEHE = ',F6.2 |
DATEST.DAT |
HOCH |
Schieber |
Die Profilhöhe muss angegeben sein. |
|
SCHIEBER',1X,A11,1X,'PROFILBREITE = ',F6.2 |
DATEST.DAT |
BREIT |
Schieber |
Die Profilbreite muss angegeben sein. |
|
SCHIEBER',1X,A11,1X,'SCHIEBERHUB = ',F5.2, GROESSER ALS PROFILHOEHE = ',F4.2 |
DATEST.DAT |
HUB |
Schieber |
Der Schieberhub muss kleiner als die Profilbreite sein. |
|
SCHIEBER',1X,A11,1X,'SCHIEBERHUB = ',F5.2, UNZULAESSIG |
DATEST.DAT |
HUB |
Schieber |
Der Schieberhub muss angegeben sein. |
|
SCHIEBER KEINE MESSSTELLE ODER SOLLWERT ANGEGEBEN ABER KP = -1.00 KI = -1.00 KD = -1.00 |
DATEST.DAT |
MESS |
Es ist keine Messstelle definiert. Die Übertragungsfaktoren sind aber angegeben. |
|
|
PUMPE KEINE MESSSTELLE ODER SOLLWERT ANGEGEBEN ABER KP = -1.00 KI = -1.00 KD = -1.00 |
DATEST.DAT |
MESS |
Es ist keine Messstelle definiert. Die Übertragungsfaktoren sind aber angegeben. |
|
|
PUMPE ',1X,A11,' EINSCHALTHOEHE = ',F8.3, KLEINER ALS AUSSCHALTHOEHE = ',F8.3 |
DATEST.DAT |
YAUS
|
Pumpe (Hydraulik) |
Die Aus- und Einschalthöhen müssen geprüft werden. |
|
PUMPE ',1X,A11,' AUSEIN = ',F8.3, KLEINER ALS EINSCHALTHOEHE = ',F8.3 |
DATEST.DAT |
AUSEIN |
Pumpe (Hydraulik) |
Die Aus- und Einschalthöhen müssen geprüft werden. |
|
LP WEHR ',1X,A11,1X,'FBOD = ',F6.3 |
DATEST.DAT |
FBOD |
Springüberlauf |
Die Fläche der Bodenöffnung konnte nicht berechnet werden. Die Maße der Bodenöffnung müssen geprüft werden. |
|
BEIDE VERZWEIGUNGSROHRE SIND AM OBEREN ENDE GESCHLOSSEN |
DATEST.DAT |
GANG |
An einer Verzweigung ist für beide Ablaufleitungen der Parameter GANG = 8 (Klappe zu) gesetzt. Mindestens eine Klappe muss geöffnet werden. |
|
|
HALTUNG ',A4,1X,'HAT GEGENGEFAELLE, ES IST JEDOCH EIN VERZWEIGUNGSROHR |
DATEST.DAT |
- |
Haltung |
Die Fließrichtung muss umgekehrt werden, um die Bildung einer Quelle zu verhindern. |
|
SOHLKOTEN - SPRUNG ZWISCHEN ',A4,' HSU = ',F8.3 DIFFERENZ = ',F7.3/23X,'UND ',5X,A4,' HSS = ',F8.3 |
DATEST.DAT |
- |
Haltung |
Die Sohlkotensprünge sind zu prüfen. |
|
SOHLKOTE ARUE ',A11,' HSO',F8.3,' HSU',F8.3,'IST F8.3,' M UEBER SOHLKOTE VON ',A11,' HSS',F8.3 |
DATEST.DAT |
- |
Haltung |
Die Haltung ist das Überfallrohr eines Bauwerks und besitzt am Einlauf einen Sohlkotensprung. |
|
SCHEITEL ABFL ',A11,' HSO',F8.3,' HSU',F8.3,'IST F8.3,' M UEBER' SOHLKOTE VON ',A11,' HSS',F8.3 |
DATEST.DAT |
- |
Speicherbauwerk |
Die Bauwerkskoten von Zulauf, Ablauf, Wehr, Schieber, und Entlastungsleitung müssen geprüft werden. |
|
HALTUNG',A11,' ZWEITER AV-WERT','FUER PROFIL',A2, BEI GLEICHER PROFILBREITE UND -HOEHE |
DATEST.DAT |
- |
Haltung |
Der Wert des durchflossenen Querschnitts bei Vollfüllung (AV) ist fehlerhaft. |
|
HALTUNG ',A11,2X,'DIFFERENZ ZWISCHEN BREITE/HOEHE',UND K3: ',F6.1,' %, AV-WERT FEHLT. |
ZUSATZ.INP |
- |
Höhe und Breite des Profiltyps sind zu prüfen. |
|
|
Meldung |
Datei |
Variable |
Formular |
Bedeutung |
TEIFUE.DAT
|
|
Zugehöriges Symbol |
Vor dem Start der hydrodynamischen Kanalnetzsimulation müssen die Teilfüllungskurven aller Profile berechnet sein, die den Haltungen des aktuellen Hydrauliknetzes zugeordnet sind. Bei jeder Berechnung werden die Daten und eventuelle Fehlermeldungen in der Datei TEIFUE.DAT protokolliert.
DATEST.DAT
|
|
Zugehöriges Symbol |
In der Datei DATEST.DAT sind die Ergebnisse der Prüfung aller Eingabedaten des Berechnungskerns auf Plausibilität und logische Richtigkeit gelistet. Zum Zeitpunkt der Protokollausgabe wurden also noch keine Berechnungen durchgeführt.
Die Angaben der DATEST.DAT beziehen sich hauptsächlich auf die Datei DATEST.INP, in der alle in den Berechnungskern zu importierenden Daten des Kanalnetzes dargestellt sind. Außerdem werden dort logische Fehler der Regen- und Teilfüllungsdaten ausgegeben.
Falls die Datei DATEST.DAT auf logische Fehler in der Datei NAMEN.TAB hinweist, versucht HydroCAD, Sonderbauwerke in den Berechnungskern zu importieren, die nicht für die Berechnung vorgesehen sind. Bei einer solchen Meldung ist die Logik der Bauwerke innerhalb des aktuellen Hydrauliknetzes zu überprüfen (Siehe Abschnitt TAB-Dateien).
Siehe auch:
-
Konvergenz Simulation: Querschnittseinengung
-
Inkonsistenz allgemein: Verbotene Zeitschritte
-
Inkonsistenz Niederschlag: Fehlendes Regenereignis
-
Inkonsistenz Leitungen: Endhaltung mit Speicherbauwerk
-
Inkonsistenz Leitungen: Fehlerhafte Druckleitung
-
Inkonsistenz Bauwerke: Fehlende Bauwerksgrundfläche
-
Inkonsistenz Bauwerke: Fehlendes Wehr
-
Inkonsistenz Bauwerke: Zu kleine Wehrkronenhöhe
-
Inkonsistenz Bauwerke: Falsche Drosselleitung
-
Inkonsistenz Quellen
Kurzbeschreibung
Die Protokolldatei enthält vier Abschnitte (je nach Umfang des Hydrauliknetzes und eventueller Fehlermeldungen teilweise mehrere Seiten). Sind bei dem Berechnungstest Datenfehler festgestellt worden, so werden diese mit entsprechenden Fehlermeldungen dokumentiert. Die Fehlermeldungen sind selbst erklärend und werden an dieser Stelle nicht näher erläutert. Bei bestimmten Datenfehlern bricht die Datenprüfung frühzeitig ab. Dann erscheinen nicht alle im folgenden beschriebenen Seiten.
Struktur
Die Datei ist wie folgt aufgebaut:
-
Deckblatt
-
Mitteilungen und ggf. Fehlermeldungen zum geprüften Hydrauliknetz. Fehler, die die Durchführung der Berechnung verhindern, sind mit einem (F) gekennzeichnet.
-
Tabelle der mittleren Streifenbreiten und Befestigungsgrade für alle Oberflächenkennungen.
-
Anzeige der Steuerungsparameter zur hydraulischen Berechnung zur Überprüfung.
-
Übersicht des Hydrauliknetzes.
-
Meldung, ob der Datenprüflauf ergeben hat, dass die Kanalberechnung möglich ist oder nicht.
Anwendungsgrenzen
Eine fehlerfreie Datenprüfung besagt nur, dass eine hydraulische Berechnung technisch möglich ist. Die Prüfung kann nicht darüber Auskunft geben, ob die Eingabedaten aus hydraulischer Sicht richtig und sinnvoll sind (s.o.).
Der fehlerfreie Berechnungstest wird für eine spätere Berechnung (GVM) vorausgesetzt.
Modelltopologie
Im Rahmen der Berechnungen (GVM) sind einige Restriktionen zu beachten. Dazu gehören beispielsweise fehlende Hochpunkte und Haltungen mit mehr als drei Zuflüssen. Beim Starten einer Datenprüfung werden diese Restriktionen vorab geprüft. Eventuelle Meldungen werden in der Datei LOGIK.ERR dokumentiert. Bei der Datenprüfung (GVM) werden dann die Eingabedaten auf logische und quantitative Richtigkeit (soweit prüfbar) sowie auf Plausibilität bestimmter Werte geprüft.
KANAL.TWA
|
|
Zugehöriges Symbol |
In der Datei KANAL.TWA werden die Ergebnisse der Trockenwetterberechnungen für das Nachtminimum und Tagesmaximum gelistet.
Die Trockenwetterberechnung wird abgebrochen, sobald eine Haltung oder ein Bauwerk auf das Gelände staut. In den ersten Zeilen der Datei KANAL.TWA wird dann eine entsprechende Meldung mit Auflistung der zugehörigen Objekte ausgegeben.
In solchen Fällen wurde meist übersehen, für Druckrohre und Düker, gegebenenfalls auch für die zugehörigen Bauwerke, die richtigen Randbedingungen zu setzen.
Siehe auch:
-
Inkonsistenz Senken
KANAL.INF
|
|
Zugehöriges Symbol |
In der Datei KANAL.INF ist der Ablauf der Iterationsschritte für die einzelnen Kanalobjekte dargestellt. Anhand dieser Datei kann bei einem Abbruch der Berechnung interpretiert wer-den, an welchem Kanalobjekt der Abbruch erfolgte.
Siehe auch:
-
Konvergenz Simulation: Konvergenz des Simulationsmodells
-
Konvergenz Simulation: Querschnittseinengung
HCAD.INI
|
|
Zugehöriges Symbol |
In die Datei HCAD.INI wird ausgegeben, welche EXE-Datei des Berechnungskerns zuletzt gestartet wurde. Anhand dieser Datei kann bei einem Abbruch der Berechnung interpretiert werden, welche EXE-Datei den Abbruch verursacht hat.
TAB-Dateien
|
|
Zugehöriges Symbol |
Aus den *.TAB Dateien kann die Zuordnung der im Berechnungskern und in einigen Protokolldateien verwendeten Alias – Namen zum jeweiligen BaSYS – Objektnamen entnommen werden.
Siehe auch:
-
Inkonsistenz Niederschlag: Fehlendes Regenereignis
Folgende *.TAB Dateien werden generiert:
|
● |
NamenREG.TAB: |
Bezeichnungen der Regentypen |
|
● |
NamenOFK.TAB: |
Bezeichnungen der Oberflächentypen |
|
● |
Namen.TAB: |
Bezeichnungen der Haltungen, Bauwerke und Schächte (bzw. der Profiltypen im zugehörigen Berechnungspfad) |
Die erste Zeile der Datei Namen.TAB gibt im ersten Feld die Zahl der Haltungen und Bauwerke, im zweiten Feld die Zahl der Schächte aus. In den folgenden Zeilen werden die Haltungen, die Bauwerke und abschließend (nach rechts eingerückt) die Schächte gelistet.
Falls in der Datei Namen.TAB die erste Zahl gemäß Zeile 1 nicht mit derjenigen der gelisteten Haltungen und Bauwerke übereinstimmt, wird in der DATEST.DAT eine Fehlermeldung ausgegeben. Es sind dann Bauwerke nach HydroCAD übernommen worden, die keine Hydraulikobjekte sind. Diese Bauwerke sind nachzumodellieren oder aus dem Hydrauliknetz zu entfernen.
Haltungsergebnisse
|
|
Zugehöriges Symbol |
Die Haltungsergebnisse der Kurzzeitsimulation werden in folgenden Formularen ausgegeben:
-
Detailergebnisse
-
Gesamtergebnisse
Parameterübersicht:
|
Parameter |
Einheit |
Feld |
Gruppe |
Einsatzbereich |
|
T |
min |
T [min] |
Werte (Ganglinie) |
Abszisse der Ganglinie |
|
HO |
m |
H zu [m] |
Werte (Ganglinie) |
Zulauf der Haltung |
|
HU |
m |
H ab [m] |
Werte (Ganglinie) |
Ablauf der Haltung |
|
QO |
l/s |
Q zu [l/s] |
Werte (Ganglinie) |
Zulauf der Haltung |
|
QU |
l/s |
Q ab [l/s] |
Werte (Ganglinie) |
Übernahmerohr |
|
QV |
l/s |
Durchfluss |
Auslastung, Teilfüllung |
|
|
VV |
m/s |
Geschwindigkeit |
Vollfüllwerte |
Auslastung, Teilfüllung |
|
AV |
m² |
Fläche |
Querprofil |
Auslastung, Teilfüllung |
|
AEZ-BER |
ha |
Gesamtfläche |
Gesamte angeschlossene Fläche |
|
|
ARED |
ha |
Befestigte Fläche |
Flächenwerte Haltung / Ablauf |
Undurchlässige Fläche |
|
EINW |
E |
Einwohnerzahl |
Flächenwerte Haltung / Ablauf |
Angeschlossene Einwohner |
|
QS |
l/s |
Schmutzwasser |
Tagesspitze Trockenwetterabfluss |
|
|
QG |
l/s |
Industrie / Gewerbe |
Teilströme am Ablauf |
Tagesspitze Trockenwetterabfluss |
|
QF |
l/s |
Fremdwasser |
Teilströme am Ablauf |
Tagesspitze Trockenwetterabfluss |
|
QTU |
l/s |
Durchfluss |
Tagesspitze Trockenwetterabfluss |
|
|
VTU |
m/s |
Geschwindigkeit |
Ablaufwerte |
Tagesspitze Trockenwetterabfluss |
|
HTU |
m |
Wassertiefe |
Ablaufwerte |
Tagesspitze Trockenwetterabfluss |
|
QREGX |
l/s |
Regenwasserzufluss |
Regenwasserzufluss in die Haltung |
|
|
QUX |
l/s |
Durchfluss |
Hydraulische Auslastung |
Gesamtabfluss der Haltung |
|
VUX |
m/s |
Geschwindigkeit |
Hydraulische Auslastung |
Gesamtabfluss der Haltung |
|
QUX/QV |
- |
Durchfluss / Vollfüllung |
Hydraulische Auslastung |
Auslastung der Haltung |
|
FROUDE |
- |
Froudezahl |
Strömungsverhalten |
|
|
DWSX |
m |
Staukurvenanstieg |
Hydraulikkennwerte |
Rückstau bei negativen Werten |
|
BLX |
m |
Wassertiefe bei Lufteintrag |
Hydraulikkennwerte |
Volumenzunahme durch Lufteintrag |
|
VSOX |
m³ |
Überstauvolumen |
Hydraulikkennwerte |
Überstau im Zulaufschacht |
|
HOX |
m |
Wassertiefe |
Maximale Wassertiefe |
|
|
HUX |
m |
Wassertiefe |
Maximale Wassertiefe |
|
|
WSPOX |
m NN |
Wasserstand |
Zulaufwerte |
Maximaler Wasserspiegel |
|
WSPUX |
m NN |
Wasserstand |
Ablaufwerte |
Maximaler Wasserspiegel |
|
DHGO |
m |
Überstauhöhe |
Zulaufwerte |
Maximaler Überstau |
|
DHGU |
m |
Überstauhöhe |
Ablaufwerte |
Maximaler Überstau |
|
EOX |
m |
Energiehöhe |
Zulaufwerte |
Maximale Energiehöhe |
|
EUX |
m |
Energiehöhe |
Ablaufwerte |
Maximale Energiehöhe |
|
TF |
min |
Fließzeit |
Zulaufwerte, Ablaufwerte |
Geschätzte Fließzeit |
|
Parameter |
Einheit |
Feld |
Gruppe |
Einsatzbereich |
Vollfüllwerte
Die Vollfüllwerte ergeben sich aus der Umrechnung der Teilfüllungskurven jedes Profiltyps in die Profilgeometrie. Sie sind nur von den technischen Eigenschaften der Leitung abhängig und gehören daher zu den Stammdaten. Die Vollfüllwerte werden von der Arbeitsabfolge her mit der ersten hydrodynamischen Berechnung generiert. Daher sind die Felder vor der Berechnung noch nicht mit Daten gefüllt.
Flächenwerte der Haltung
Die Einzugsflächen entwässern in die dem jeweiligen Entwässerungssystem zugeordneten Haltungen. Dabei kann eine Einzugsfläche in bis zu 3 Entwässerungssysteme und folglich in die entsprechenden Haltungen entwässern. Ebenso können einer Haltung mehrere Einzugsflächen zugeordnet werden. Für jede Haltung werden die Werte berechnet, die sich aus den Flächenparametern ergeben.
Flächenwerte am Ablauf
In dieser Gruppe sind die Parameter zusammengefasst, deren Werte sich aus allen oberhalb des Zulaufes in die Haltung angeschlossenen Flächen ergeben. Die Werte der Rechenläufe können in Abhängigkeit vom Regentyp, der Durchfluss-Aufteilung an Verzweigungen sowie der Summierungs-Randbedingungen im Ablauf von Bauwerken differieren.
Skizze für Regenwetter
Die GVM - Parameter für die Maximalwerte Regenwetter einer Leitung können folgender Skizze entnommen werden:

Grafik der hydraulischen Parameter
Knotenergebnisse
|
|
Zugehöriges Symbol |
Die Knotenergebnisse der Kurzzeitsimulation werden in folgenden Reitern der Knotenformulare ausgegeben:
Parameterübersicht:
|
Parameter |
Einheit |
Feld |
Ausgabeort |
Einsatzbereich |
|
|
|
|
|
T |
min |
T [min] |
DKG |
Abszisse der Ganglinie |
● |
● |
● |
● |
|
HO |
m |
Wassertiefe Zulauf |
DKS, GKS, DKG |
Zulauf, Schneidkante |
● |
● |
|
● |
|
HU |
m |
Wassertiefe Ablauf |
DKS, GKS, DKG |
Ablauf, Pumpensumpf, oberes Rohr |
● |
● |
● |
● |
|
Hub |
m |
Hubhöhe |
DKS, GKS, DKG |
Schieberblende bezogen auf Sohle |
|
● |
|
|
|
Hman |
m |
Manometrische Förderhöhe |
DKS, GKS, DKG |
Förderhöhe der Pumpe |
|
|
● |
|
|
Q |
l/s |
Fördermenge |
DKS, GKS, DKG |
Realwert oder Bemessungswert |
|
|
● |
|
|
Qzu |
l/s |
Durchfluss Zulauf, Zufluss |
DKS, GKS, DKG |
Zufluss / Fördermenge |
● |
● |
● |
● |
|
Qab |
l/s |
Durchfluss Ablauf |
DKS, GKS, DKG |
Ablauf, Drosselrohr, oberes Rohr |
● |
● |
|
● |
|
Que |
l/s |
Entlastung |
DKS, GKS, DKG |
Oberes Rohr des Springüberlaufs |
|
|
|
● |
|
Queb |
l/s |
Entlastung |
DKS, GKS, DKG |
Wehr des Speicherbauwerks |
● |
|
|
|
|
V |
m³ |
Speicherinhalt |
DKS, GKS, DKG |
Eingestaute Wassermenge |
● |
|
|
|
|
P |
kW |
Leistungsaufnahme |
DKS, GKS, DKG |
Aktuelle Leistungsaufnahme |
|
|
● |
|
Hman
Hman sinkt mit Zunahme von HU und erreicht folglich im Regelfall den Maximalwert für den Minimalwert von HU.
Q
In der Ganglinie wird der Bemessungswert, im Gesamtergebnis die maximale Fördermenge der Pumpe ausgegeben.
P
Über den Verlauf der Leistungsganglinie kann der zu erwartende Stromverbrauch der Pumpe abgeschätzt werden. Der Maximalwert geht in die Bemessung der Pumpe ein.
Updates des Berechnungskerns
|
|
Zugehöriges Symbol |
Der Berechnungskern von HydroCAD wird seitens der Firma Dorsch Consult kontinuierlich weiterentwickelt. Vom Inhaltsverzeichnis führen Links zur jeweiligen Liste der relevanten Updates.
In diesem Abschnitt geht es um folgende Themen:
Abweichende Berechnungsergebnisse
|
|
Zugehöriges Symbol |
Durch die Optimierung der Berechnungsalgorithmen ergeben sich im Vergleich mit früheren Versionen von HydroCAD zwangsläufig Unterschiede zwischen den Berechnungsergebnissen. Daher wird an dieser Stelle explizit darauf hingewiesen, dass der Berechnungskern nur dann wirklichkeitsgetreue Ergebnisse liefern kann, wenn folgende Richtlinien bzw. Empfehlungen befolgt werden:
-
Die Flächen-, Niederschlags- und Trockenwetterdaten sind mit möglichst hoher Genauigkeit aufzunehmen. Die Bibliothekseinträge der zugehörigen Oberflächen-, Niederschlags- und Trockenwettertypen sind sinnvoll zu erstellen und den Gebieten, Einzugsflächen sowie der Hydraulikoption zuzuweisen.
-
Die Sonderbauwerke sind hydraulisch sinnvoll zu modellieren. Beispiele finden sich in der Hilfe.
-
Das hydraulische System ist so lange zu kalibrieren, bis die Berechnungsergebnisse mit aussagekräftigen Niederschlagsdaten und den zugehörigen Messdaten des Kanalnetzes (falls vorhanden) übereinstimmen (siehe DWA M 165). Falls sich das Kanalnetz in der Planung befindet, ist die Kalibrierung anhand vergleichbarer Daten durchzuführen.
Je konsequenter die genannten Richtlinien umgesetzt werden, umso präziser wird die Wirklichkeit über die hydraulische Modellierung abgebildet. Der Kalibrierungsaufwand reduziert sich erheblich. Die Berechnungsergebnisse der jeweiligen Version von HydroCAD entsprechen mit hoher Genauigkeit der Wirklichkeit.
Erweiterungen der Bauwerkssimulation
|
|
Zugehöriges Symbol |
Der Berechnungsalgorithmus wurde im Hinblick auf die Bauwerkssimulation vor allem um die folgende Funktionalität erweitert:
-
Der Verlauf des Wasserspiegels an den Bauwerkszuläufen wird gemäß den hydraulischen Randbedingungen simuliert. Bisher wurde der Wasserspiegel des Bauwerks direkt in die Zulaufhaltungen übernommen.
-
Hierzu wurde der Berechnungsalgorithmus auf die erweiterte Bernoulli-Gleichung umgestellt (siehe DWA A 111). Damit wird der Energieverlust hv = c (v1 - v2)² / 2g für Querschnittserweiterungen zusätzlich berücksichtigt. Bei hohen Geschwindigkeiten in den Zulaufhaltungen und kleineren Geschwindigkeiten im Bauwerk steigt der Wasserspiegel in der Umgebung des jeweiligen Zulaufs in Fließrichtung an. Im Extremfall baut sich ein Wechselsprung von schießend nach strömend auf.
-
Die hydraulische Berechnung der Streichwehre ist für HydroCAD 8 überarbeitet worden. Der Wasserspiegelverlauf im Streichwehr wird zusätzlich berechnet. Dadurch wird vor allem die hydraulisch nicht vorhandene Simulation eines Energiegewinns in Fließrichtung verhindert.
Als Konsequenz der Optimierungen können die Wasserspiegellagen in den Zulaufsträngen der Sonderbauwerke im Vergleich mit früheren Versionen von HydroCAD erhebliche Unterschiede (bis zu mehreren Dezimetern) aufweisen.
Die Aufteilung der Abflussmenge zwischen Drossel und Entlastung kann sich ebenfalls ändern.
Chronologie der Updates
|
|
Zugehöriges Symbol |
Die Chronologie der wichtigsten Updates befindet sich in der folgenden Liste.
|
Datei |
Objekt |
Kurzbeschreibung |
Datum |
|
DATEST.EXE |
Speicherbecken ohne Überlauf |
28.08.2007 |
|
|
KANAL.EXE |
Speicherbauwerk |
Zulaufverluste |
28.08.2007 |
|
KANAL.EXE |
Abbruchkriterium für die Langzeitsimulation / Schmutzfrachtberechnung |
28.08.2007 |
|
|
DATEST.EXE |
Sohle über Gelände |
28.08.2007 |
|
|
KANAL.EXE |
Offenes Gerinne |
Vollfüllhöhe überschritten |
28.08.2007 |
|
DATEST.EXE |
Haltung mit großem Sohlgefälle |
15.01.2008 |
|
|
KANOUT.EXE |
Oberflächenspeicherung ohne Rückfluss |
15.01.2008 |
|
|
KANAL.EXE |
Überstau |
Frachtberechnung für Oberflächenspeicherung ohne Rückfluss |
15.01.2008 |
|
DATEST.EXE |
Diskrete Pumpensteuerung |
15.01.2008 |
|
|
DATEST.EXE |
Speicherbauwerk |
Ideelles Überlaufrohr |
15.01.2008 |
|
KANAL.EXE |
Rohr |
Reibungsverluste bei schießendem Abfluss |
07.04.2008 |
|
DATEST.EXE |
Rohr |
Fremdwasser in Druckrohrleitungen |
07.04.2008 |
|
DATEST.EXE |
Verzweigung mit verschlossenem Rohr |
07.04.2008 |
|
|
DATEST.EXE |
Trockenwetteranteile der Übernahmeganglinie |
07.04.2008 |
|
|
KANAL.EXE KANOUT.EXE |
Trockenwetterabfluss QTU für Datumsregen |
07.04.2008 |
|
|
KANAL.EXE |
Hydrauliknetz |
Negative Abflussübernahme |
26.01.2009 |
|
DATEST.EXE |
Speicherbauwerk |
Grundfläche Speicherbecken mit Wehr |
26.01.2009 |
|
KANAL.EXE |
Schacht |
Verzweigung mit verschlossenem Rohr. Negativer Zufluss |
26.01.2009 |
|
DATEST.EXE KANAL.EXE KANOUT.EXE |
Trockenwetterabfluss |
Datumsregen ohne Schmutzwasser-Tagesgang / Fremdwasser-Jahresgang |
24.02.2009 |
|
DATEST.EXE |
Rohr |
Haltung mit großem Sohlgefälle |
24.02.2009 |
|
DATEST.EXE |
Rohr |
Extreme Regenwasserabflüsse |
24.02.2009 |
|
KANAL.EXE |
Rohr |
Verluste durch seitlichen Zufluss |
24.02.2009 |
|
KANAL.EXE |
Offenes Gerinne |
Verluste durch seitlichen Zufluss |
24.02.2009 |
|
DATEST.EXE |
Automatischer Import der Oberflächenabflussganglinien |
20.03.2009 |
|
|
KANAL.EXE |
Rohr |
Verluste durch seitlichen Zufluss |
02.06.2009 |
|
DATEST.EXE |
Speicherbauwerksmodellierung |
Ideelles Überlaufrohr |
02.06.2009 |
|
KANAL.EXE |
Speicherbauwerksmodellierung |
Regelung von Schneckenpumpen |
25.11.2010 |
|
DATEST.EXE |
Rohr |
Ausgabe negativer Sohlsprünge ab 2 cm in der DATEST.DAT. |
25.11.2010 |
|
TEIFUE.EXE |
Rohr |
Berechnung der Teilfüllungskurven |
25.11.2010 |
|
KANOUT.EXE |
Trockenwetterabfluss |
Summenwerte des Trockenwetterabflusses |
25.11.2010 |
|
DATEST.EXE |
Rohr |
Nutzung der Teilfüllungskurven |
13.01.2011 |
|
KANOUT.EXE |
Trockenwetterabfluss |
Summenwerte des Trockenwetterabflusses |
10.04.2011 |
|
DATEST.EXE |
Schacht |
Verzweigung mit gleichsohligen Ablaufrohren |
10.04.2011 |
|
DATEST.EXE |
Schacht |
Verzweigung mit gleichsohligen Ablaufrohren |
01.05.2011 |
|
KANAL.EXE |
Rohr |
Nutzung von bis zu 1000 Teilfüllungskurven |
01.05.2011 |
|
Datei |
Objekt |
Kurzbeschreibung |
Datum |
Hydrauliknetz
|
|
Zugehöriges Symbol |
- Chronologie der Updates -
|
DATEST.EXE |
Trockenwetteranteile der Übernahmeganglinie |
07.04.2008 |
Beim Einlesen von Übernahmeganglinien werden die Trockenwetteranteile des Schmutzwassers, des gewerblich – industriellen Abwassers und des Fremdwassers automatisch mit einem Faktor multipliziert. Dieser Faktor bewirkt, dass die ganzzahlige Summe der Trockenwetteranteile mit dem ganzzahligen Wert des Trockenwetterabflusses zum Zeitpunkt T = 0 übereinstimmt.
Die Schnittstelle zwischen zwei Berechnungsgebieten liegt für die Abflüsse am Zulauf der Übernahmerohre, für die Wasserstände liegt sie an deren Ablauf.
|
KANAL.EXE |
Negative Abflussübernahme |
26.01.2009 |
Für jedes Übernahmerohr mit negativem Abfluss wird der Grenzabfluss QTA für die berechnete Wassertiefe ha geprüft:
QTA = - Qgr (ha)
Es erfolgt die Fallunterscheidung:
-
|QTA| < |Übernahmeabfluss| => Verwendung von QTA (Für ha kann nur ≤ Qgr zurückfließen).
-
|QTA| ≥ |Übernahmeabfluss| => Verwendung des Übernahmeabflusses.
Rohr
|
|
Zugehöriges Symbol |
- Chronologie der Updates -
|
DATEST.EXE |
Haltung mit großem Sohlgefälle |
15.01.2008 |
Für Freigefälleleitungen wird auf ein Sohlgefälle > 2:1 entsprechend 2000 ‰ sowie auf Wasserspiegel Zulauf - Wasserspiegel Ablauf > 3 x Vollfüllhöhe geprüft. Es erfolgt ein Hinweis in der DATEST.DAT. Die hydraulische Modellierung (auch die bauliche Ausführung) sollte über ein Absturzbauwerk erfolgen.
|
KANAL.EXE |
Reibungsverluste bei schießendem Abfluss |
07.04.2008 |
Die Reibungsverluste bei schießendem Abfluss werden nicht mehr nach Manning-Strickler ermittelt, falls die Berechnung nach Prandtl-Colebrook vorgegeben ist. Dadurch wird die Iteration für den Durchfluss mit Grenzverhältnissen stabilisiert.
|
DATEST.EXE |
Fremdwasser in Druckrohrleitungen |
07.04.2008 |
Falls der spezifische Fremdwasseranfall auf l/(s∙km) definiert ist, wird die Fremdwassermenge in Druckleitungen automatisch auf Null gesetzt.
|
DATEST.EXE |
Haltung mit großem Sohlgefälle |
24.02.2009 |
Bei einem Sohlgefälle > 2:1 entsprechend 2000 ‰ (Druckleitungen, Steilleitungen) wird gemäß DWA A 110 die 3D-Länge anstelle der 2D-Länge verwendet. Dadurch vergrößern sich Volumen und Reibungsverluste. Nebeneffekte sind die zusätzliche Dämpfung des Abflussvorgangs und ein verbessertes Iterationsverhalten.
|
DATEST.EXE |
Extreme Regenwasserabflüsse |
24.02.2009 |
Für jede Haltung mit Einzugsgebiet wird QREGX / Qv, also das Verhältnis zwischen dem maximalen Regenwasserzufluss und dem Abfluss bei Vollfüllung berechnet. Auf Werte > 4 wird in DATEST.DAT hingewiesen.
Für große Werte sollte geprüft werden, ob das Regenwasser in einen anderen Vorfluter abfließt. In diesem Fall kann eine Begrenzung der Abflussintensität (etwa auf 300 l/(s∙ha)) sinnvoll sein. Das überschüssige Regenwasservolumen wird dann auf der Oberfläche zurückgehalten und verzögert an das Kanalnetz abgegeben.
|
KANAL.EXE |
Verluste durch seitlichen Zufluss |
24.02.2009 |
Gemäß DWA A 110 (2006) beträgt der Energieverlust durch den seitlichen Zufluss:
J = (m∙Q∙q) / (g∙A²)
Das genannte Arbeitsblatt schlägt m = 2 vor. Sammelkanäle besitzen standardmäßig Zulaufformstücke mit einem Einmündungswinkel von etwa 45°. GVM multipliziert deshalb den Verlustterm mit SIN(PI/2). Es ergibt sich m = 1,4.
(Siehe auch Offenes Gerinne).
|
KANAL.EXE |
Verluste durch seitlichen Zufluss |
02.06.2009 |
Bei schießendem Abfluss wird ebenso wie bei strömendem Abfluss der Winkel des seitlichen Zuflusses mit 45° angenommen.
|
DATEST.EXE |
Negative Sohlsprünge werden ab 2 cm in der DATEST.DAT ausgegeben. |
25.11.2010 |
Die Datenprüfung listet alle Haltungen mit Sohlkotenunterschieden DHS < - 0.02 m in der Datei DATEST.DAT. Dadurch wird in flachen Netzen die Anzahl der Meldungen erheblich reduziert. Die Meldungen werden nach der Größe von DHS sortiert. Die größten Absolut-Werte erscheinen zuerst.
|
TEIFUE.EXE |
Berechnung der Teilfüllungskurven |
25.11.2010 |
Die Berechnung sehr flacher Profilformen wurde optimiert.
|
DATEST.EXE |
Nutzung der Teilfüllungskurven |
13.01.2011 |
Für nicht stetig steigende Teilfüllungskurven erfolgt eine Fehlermeldung. Da die Teilfüllungskurven älterer Berechnungen Unstetigkeiten aufweisen können, sollten die Teilfüllungskurven neu erzeugt werden. Gibt die DATEST.EXE weiterhin Fehler aus, sollten die Daten der relevanten Profile korrigiert werden.
|
KANAL.EXE |
Nutzung von bis zu 1000 Teilfüllungskurven |
01.05.2011 |
Die Struktur der relevanten GVM - Dateien wurde so verändert, dass eine beliebige Zahl von Teilfüllungskurven für die hydrodynamische Kanalnetzberechnung genutzt werden kann. Programmintern ist eine Oberschranke von maximal 1000 Teilfüllungskurven eingeführt worden. Die frühere Begrenzung auf 200 Teilfüllungskurven entfällt.
Natürliche Gerinne (Gräben, Bäche) sollten trotzdem als Regelprofile aufbereitet werden. Geringfügige Unregelmäßigkeiten der Profilabmessungen (< 10 - 20 %) können dann über den Rauigkeitsbeiwert erfasst werden. Die Teilfüllungskurven offener Gerinne werden ohnehin bis zur Geländeoberkante, bei Überstau bis zum Wasserspiegel, extrapoliert.
Offenes Gerinne
|
|
Zugehöriges Symbol |
- Chronologie der Updates -
|
DATEST.EXE |
Sohle über Gelände |
28.08.2007 |
Für offene Gerinne wird eine Warnmeldung ausgegeben, falls sich die Gerinnesohle um mehr als 50 cm über Gelände befindet.
|
KANAL.EXE |
Vollfüllhöhe überschritten |
28.08.2007 |
Die Teilfüllungskurven offener Gerinne werden bei Überschreitung der Vollfüllhöhe linear bis zur Wasserspiegelhöhe extrapoliert. Die Überschreitung sollte auf 20 – 30 % der Profilhöhe begrenzt werden, um zu große Abweichungen der Extrapolationsergebnisse von der Wirklichkeit zu verhindern.
Bei der Berechnung des Wasserspiegelverlaufs entfällt die Unterscheidung zwischen Freispiegel- und Druckabfluss. Es wird immer mit Freispiegelabfluss gerechnet.
Die Wasserspiegelhöhe kann über Gelände liegen (Ausuferung). Die Lage des Geländes relativ zur Gerinneoberkante ist beliebig. Bei Wasserständen unter Gerinneoberkante findet keine Ausuferung statt.
Da Schächte im offenen Gerinne nicht existieren, werden diese als Knoten ohne Schachtvolumen und ohne "Schachtverlust" bei Einstau simuliert. Für den jeweiligen Knoten werden weiterhin die Impuls- und gegebenenfalls die Verzweigungsverluste berücksichtigt.
|
KANAL.EXE |
Verluste durch seitlichen Zufluss |
24.02.2009 |
Gemäß DWA A 110 (2006) beträgt der Energieverlust durch den seitlichen Zufluss:
J = (m∙Q∙q) / (g∙A²)
Bei Entwässerungsgräben und Schlitzrinnen werden senkrecht einmündende Zuflüsse mit m = 2 (gemäß DWA A 110) gesetzt. Gegenüber älteren Programmversionen (m = 0,6) ergibt sich ein etwas höherer Aufstau, vor allem bei großen seitlichen Zuflüssen. Gleichzeitig werden die Abflusswellen stärker gedämpft.
(Siehe auch Rohr).
Schacht
|
|
Zugehöriges Symbol |
- Chronologie der Updates -
|
DATEST.EXE |
Verzweigung mit verschlossenem Rohr |
07.04.2008 |
Bei einer Verzweigung mit verschlossenem Rohr ("Klappe zu") erfolgt in der DATEST.DAT ein Hinweis auf Sohlkotensprung, sobald das tiefere Abzweigrohr verschlossen und die Sohle des höheren Abzweigrohres oberhalb der Sohlhöhe des Zulaufrohres liegt.
|
KANAL.EXE |
Verzweigung mit verschlossenem Rohr. Negativer Zufluss |
26.01.2009 |
Bei geschlossenem tiefer gelegenen Ablaufrohr einer Verzweigung und negativem Zufluss zum Knoten wird der Rückfluss im höher gelegenen Ablaufrohr auf MAX[Qzu, -Qgr (ha)] begrenzt.
|
DATEST.EXE |
Verzweigung mit gleichsohligen Ablaufrohren |
10.04.2011 |
Die hydraulische Sonderbedingung an Verzweigungen (keine Umlenkverluste, kein Fließwechsel bei schießendem Zufluss) gilt für das höher gelegene Ablaufrohr.
Bei gleichen Ablaufsohlhöhen hebt DATEST.EXE die Sohlhöhe eines Ablaufrohres temporär um 4 cm an, um für Zuflüsse ≥ 0 (etwa an Hochpunkten) eine leere Matrix zu umgehen. Bei unterschiedlichen Durchmessern wird das kleinere Ablaufrohr angehoben. Der beschriebene Algorithmus ist insbesondere für Parallelrohre erforderlich, um für beide Rohre in etwa den gleichen Abfluss zu erhalten.
|
DATEST.EXE |
Verzweigung mit gleichsohligen Ablaufrohren |
01.05.2011 |
Die Berechnung des Abflussvermögens bei Vollfüllung Qv wird nicht mit einer temporär um 4 cm angehobenen Sohlhöhe durchgeführt (ebenso wie die Berechnung des Sohlgefälles). Dadurch werden widersprüchlichen Berechnungsergebnisse für Js und Qv vermieden.
Überstau
|
|
Zugehöriges Symbol |
- Chronologie der Updates -
|
KANOUT.EXE |
Oberflächenspeicherung ohne Rückfluss |
15.01.2008 |
Bisher wurde die überstaute Wassermenge bei "Oberflächenspeicherung ohne Rückfluss" in der Volumenbilanz als auf der Oberfläche gespeichertes Volumen bilanziert. Da es dort verblieb (kein Rückfluss), war (scheinbar) auch nach Regenende noch Wasser auf der Oberfläche.
Jetzt wird die das System verlassende Wassermenge für jede Haltung aufsummiert und als VSOX in den Blockergebnissen und im Überstauplan ausgewiesen. Im Überstauplan wird der Wassermenge ein Minuszeichen (hinter der Zahl) angefügt. Dies erleichtert die Unterscheidung zu den auf der Oberfläche gespeicherten Volumina. In den Blockergebnissen wird die Bemerkung "VSOX VERLUST" ausgegeben.
|
KANAL.EXE |
Frachtberechnung für Oberflächenspeicherung ohne Rückfluss |
15.01.2008 |
Das rechnerische Wasservolumen einer Haltung umfasst die im Rohr, im Schacht und auf der Oberfläche gespeicherten Wassermengen. Das Wasservolumen wird als Reaktor betrachtet, in welchem eine einheitliche, mittlere Schmutzkonzentration vorhanden ist. Diese Annahme ist zulässig, solange eine ständige, bidirektionale Verbindung zwischen den einzelnen Teilspeichern (Rohr, Schacht, Oberfläche) besteht (Oberflächenspeicherung mit Rückfluss).
Für Oberflächenspeicherung ohne Rückfluss wurde der Algorithmus derart angepasst, dass sich trotz rekursiver Berechnung plausible Schmutzkonzentrationen für die Haltungen ergeben. Die Berechnung der Frachtbilanz wurde ebenfalls optimiert.
Speicherbauwerk
|
|
Zugehöriges Symbol |
- Chronologie der Updates -
|
DATEST.EXE |
Speicherbecken ohne Überlauf |
28.08.2007 |
Für Speicherbecken ohne Überlauf, beispielsweise Regenrückhaltebecken oder Kammern, wird das verfügbare Volumen über das Produkt aus der Grundfläche und dem Abstand der Bauwerkssohle vom Gelände berechnet. Bisher wurde dieses Volumen nur bei der hydrodynamischen Berechnung, nicht aber in den Protokolldateien berücksichtigt.
|
KANAL.EXE |
Zulaufverluste |
28.08.2007 |
Der Einlauf in ein Bauwerk ist bei höheren Wasserständen in der Regel mit einer Gerinneerweiterung verbunden. Der Impulsverlust beträgt:
h v = c ∙ (v1 - v2)2 / 2g mit c = 0,5 (plötzliche, nur vertikale Erweiterung)
Querschnitt 2 mit v2 liegt am Ende des Zulaufrohres, Querschnitt 1 mit v1 am Beginn des bauwerksinternen Durchlaufgerinnes. Zur Berechnung der Querschnittsfläche des U-Profils wird die Profilbreite des Zulaufrohres verwendet (neue Variable). Die Sohle des U-Profils liegt auf der Höhe der Beckensohle.
Bei großen Zuflussgeschwindigkeiten ergibt sich damit ein Wasserspiegelanstieg in Fließrichtung (Wechselsprung). Bei mehreren Zuflussrohren wird jedes Rohr getrennt bearbeitet. Die Energieumwandlung erfolgt also vor der Vereinigung der Teilströme.
|
DATEST.EXE |
Ideelles Überlaufrohr |
15.01.2008 |
Die Sonderbedingung ist nicht mehr für das Entlastungsrohr eines Speicherbauwerks zulässig. Die Bedingung kann nur noch für dessen Drosselrohr (= Ablaufrohr) gesetzt werden, falls dieses in ein Speicherbauwerk mündet.
|
DATEST.EXE |
Grundfläche Speicherbecken mit Wehr |
26.01.2009 |
Die Grundfläche eines Speicherbeckens mit Wehr wird mit dem Betrag von {Wehrlänge} ∙ {mittlere Breite} verglichen. Die mittlere Breite B.m wird in Abhängigkeit vom Wehrtyp angenommen:
|
Streichwehr: |
B.m = (ΣB.zu + B.ab) / 2 [m] |
|
Senkrecht angeströmtes Wehr: |
B.m ≥ 1 m |
Sobald die Grundfläche des Speicherbeckens den Wert von B.m unterschreitet, erfolgt ein Hinweis in der Datei DATEST.DAT.
Speicherbauwerksmodellierung
|
|
Zugehöriges Symbol |
- Chronologie der Updates -
|
DATEST.EXE |
Diskrete Pumpensteuerung |
15.01.2008 |
Bei der diskreten Pumpensteuerung wird geprüft, ob der Sollwert und der Messwert, bei dem wieder eingeschaltet werden soll, die gleiche Einheit haben (m, oder m³/s). Andernfalls wird in der DATEST.DAT eine Fehlermeldung ausgegeben.
|
DATEST.EXE |
Ideelles Überlaufrohr |
02.06.2009 |
Die Sonderbedingung wird für Rohre nach Schieber, Pumpe oder Springüberlauf als Fehler angegeben.
|
KANAL.EXE |
Regelung von Schneckenpumpen |
25.11.2010 |
Pumpen mit konstanter Fördermenge (Schneckenpumpen, einfache Kreiselpumpen mit H0 = 0,0 m) können kontinuierlich geregelt (drehzahlgeregelt) simuliert werden. Dadurch wird die Fördermenge so verändert, dass der Sollwert der Regelgröße (Wasserstand, Abfluss) an der Messstelle eingehalten wird.
Trockenwetterabfluss
|
|
Zugehöriges Symbol |
- Chronologie der Updates -
|
KANAL.EXE KANOUT.EXE |
Trockenwetterabfluss QTU für Datumsregen |
07.04.2008 |
Wird eine Abflussberechnung mit Datumsregen durchgeführt, so wird beim häuslichen Schmutzwasserabfluss das Tagesmittel und beim Fremdwasser das Jahresmittel angegeben. Es entfällt die Angabe des TWA-Spitzenfaktors 24/X1 und des TWA-Nachtfaktors 24/X2.
Statt des maximalen wird ein mittlerer Trockenwetterabfluss berechnet. Er setzt sich aus dem Tagesmittel des häuslichen Schmutzwasserabflusses, dem Jahresmittel des Fremdwasserabflusses und dem betrieblichen Schmutzwasserabfluss zusammen. Die instationäre Berechnung beginnt mit dem Trockenwetterabfluss zum Zeitpunkt des Regenbeginns.
|
DATEST.EXE KANAL.EXE KANOUT.EXE |
Datumsregen ohne Schmutzwasser-Tagesgang / Fremdwasser-Jahresgang |
24.02.2009 |
Für den Überstaunachweis mit Datumsregen (Seriensimulation) erlaubt DWA M 165 den für alle Regen gleichen Spitzenfaktor 24/X1 (X1 > 24) sowie den Maximalwert des Fremdwasseranfalls. Außerdem kann für die einfache Schmutzfrachtberechnung das Tagesmittel des Schmutzwasserzuflusses angesetzt werden.
Die genannten Anforderungen sind für Datumsregen umgesetzt. Serien- und Schmutzfrachtsimulation können bei Bedarf ohne eine Zuweisung des Tagesgangs für häusliches / betriebliches Schmutzwasser sowie des Jahresgangs für Fremdwassers durchgeführt werden.
BaSYS HydroCAD übergibt weiterhin den Tagesgang für häusliches / betriebliches Schmutzwasser und den Jahresgang für Fremdwasser an den GVM Berechnungskern.
|
KANOUT.EXE |
Summenwerte des Trockenwetterabflusses |
25.11.2010 |
Die berechneten Summen QH, QG und QF des Trockenwetterabflusses wurden bisher auf den gerundeten Wert von QTU getrimmt. Die Werte werden jetzt unverändert nach HydroCAD importiert. Auch QTU wird nicht mehr gerundet.
|
KANOUT.EXE |
Summenwerte des Trockenwetterabflusses |
10.04.2011 |
Für T = 0 wird die Summe der Trockenwetteranteile QHO + QGO + QFO nicht mehr mit QO abgeglichen. Stattdessen wurde die Abbruchschranke der Trockenwetterberechnung auf 0,05 l/s verringert. Damit ist eine Genauigkeit von 0,1 l/s unterstützt.
Bei größeren Abweichungen ist die Datei KANAL.TWA auf Rückflüsse beim maximalen (oder mittleren) Trockenwetterabfluss zu Prüfen. Die Netzdaten sind dann gegebenenfalls zu korrigieren.
Regenwetterabfluss
|
|
Zugehöriges Symbol |
- Chronologie der Updates -
|
DATEST.EXE |
Automatischer Import der Oberflächenabflussganglinien |
20.03.2009 |
Zur grafischen Darstellung der Oberflächenabflussganglinien in BaSYS HydroCAD wird eine CSV Datei ausgegeben. Die Datei enthält für jeden Zeitschritt die Niederschlagshöhe, die Abfluss-, Benetzungs- und Muldenverluste, die Versickerungshöhe und die Verdunstung. Mit Ausnahme der Niederschlagshöhe stehen die Werte für alle Flächenarten des Oberflächentyps zur Verfügung.
Simulation
|
|
Zugehöriges Symbol |
- Chronologie der Updates -
|
KANAL.EXE |
Abbruchkriterium für die Langzeitsimulation / Schmutzfrachtberechnung |
28.08.2007 |
Bei Regenende hat die Abflusswelle unter Umständen das untere Ende des Kanalnetzes noch nicht erreicht. Bei gleichzeitiger Erfüllung der Bedingung Q < QABBR würde die Berechnung abgebrochen.
Daher wurde die Nachlaufzeit (TF) für Schmutzfrachtberechnungen verdoppelt. Die Prüfung der Abbruchbedingung beginnt zum Zeitpunkt IDAU + TF. Die Berechnung endet spätestens nach IDAU + 2∙TF. Zu diesem Zeitpunkt hat die Abflusswelle den Messpunkt erreicht oder bereits passiert, selbst wenn die stärksten Regenintensitäten am Ende des Regens aufgetreten sind. Damit ist gewährleistet, dass die gesamte Schmutzwelle erfasst wird.
|
Impressum der Dokumentation |
|
Stand: |
30.08.2016 |
Verantwortlich: |
Jörg Martin |
|
Copyright: |
Barthauer Software GmbH |
Erreichbarkeit: |
Homepage: www.barthauer.de |
















